istio多集群探秘,部署了50次多集群后我得出的结论
理论篇
什么是isito多集群
istio多集群是指将多个istio集群联邦为一个整体的mesh。比如有两个k8s集群,上面分别部署了istio集群,这两个k8s集群可以在一个网络下,也可以在多个网络下。如果在一个网络下,每个集群用对方service ip是可以访问的,但是另一个集群并不知道你的ip,程序一般会用服务名称进行访问,service ip动态生成的需要通过dns进行解析。但是每个k8s的dns试独立的,这样我的集群只能看到我的服务的ip,这样就没法通信。有了istio联邦,我的istiod服务,会监控联邦里的所有k8s的apiserver。cluster1就能看到cluster2的端点。这样两个istio集群就可以通信了。如果是在一个网络,pod之间就直接通信,如果是多个网络,还需要一个叫东西向网关的东西,通过网关进行链接。
为啥要使用多集群
有些公司的业务非常庞大,可有有几千个业务线。k8s所支持的容量是有上线的,这么多pod有时不能同时部署到一个k8s集群里面,这样就产生了多个k8s集群。每个k8s集群再部署isito,就产生了多个istio集群。但是这里有需求了,我的两个业务部署在不同集群里面,但是他们需要相互通信。咋办?一个办法是通过cluster1 的egress-gateway,访问cluster2的ingress-gateway,到具体的service。这样做有什么缺点呢,就是管理起来不是很方便。有了联邦,如果在一个网络里面就可以直接通信pod到pod,如果不在一个网络里面就通过东西向网管通信,而且需要的配置很少,只是在搭建集群的时候需要配置,第一种方法你需要对每一个需求进行配置。
部署模型
单集群部署模型就不介绍了,这里我们介绍两个集群的部署模型。三个以上集群也是类似的。
Istio部署的各个配置维度:
单集群或多集群
单网络或多网络
单控制面或多控制面
单网格或多网格
一个网格可以包含多个集群。使用多集群部署可以在一个网格中提供如下功能。
故障隔离和转移:当
cluster-1
宕机后,使用cluster-2位置感知路由和故障转移:发送请求到最近的服务
多种控制面模型:支持不同级别的可用性。
团队和项目隔离:每个团队运行各自的集群

网络模型
网络可以是多网络,或单网络。有些多的集群也可以几个集群在一个网络,和其他集群不在一个网络。单网络的性能相对比较好一点,因为pod可以直接通信。多网络需要一个东西向网关进行通信,但能对应用进行隔离。
多网络:

单网络:

控制面模型
控制面可以是单个控制面也可以是多个控制面;或者混合使用,部分集群共享一个控制面,和其他集群则是多个控制面。多控制面有如下好处:
提升可用性:如果一个控制面不可用,停机的范围将仅限于该控制平面
配置隔离:可以修改一个集群,zone或region中的配置,而不会影响另外一个控制面的配置。
其中有本地控制面的叫主集群,没有本地控制面的叫做远端集群。
单控制面:

多控制面:

混合控制面:

实操篇
环境说明
两集群部署是用的机子是:
cluster1
192.168.229.128 master
192.168.229.129 master
192.168.229.130 node
cluster2
192.168.229.131 master
192.168.229.132 master
192.168.229.133 node
三集群部署用的机子是;
cluster1
192.168.229.137 master
192.168.229.138 master
192.168.229.139 node
cluster2
192.168.229.140 master
192.168.229.141 master
192.168.229.142 node
cluster3
192.168.229.143 master
192.168.229.144 master
192.168.229.145 node
k8s版本
[root@node01 ~]# kubectl version --shortClient Version: v1.21.0Server Version: v1.21.0
istio版本
[root@node01 ~]# istioctl versionclient version: 1.11.2control plane version: 1.11.2data plane version: none
两集群准备
首先需要创建root-ca,多个istio集群的root-ca必须是一样的:
cluster1: mkdir -p certs make -f ../tools/certs/Makefile.selfsigned.mk root-ca make -f ../tools/certs/Makefile.selfsigned.mk cluster1-cacerts make -f ../tools/certs/Makefile.selfsigned.mk cluster2-cacerts scp -r cluster2 root@192.168.229.131:/root/cluster2 kubectl create namespace istio-system kubectl create secret generic cacerts -n istio-system \ --from-file=cluster1/ca-cert.pem \ --from-file=cluster1/ca-key.pem \ --from-file=cluster1/root-cert.pem \ --from-file=cluster1/cert-chain.pem cluster2: kubectl create namespace istio-system kubectl create secret generic cacerts -n istio-system \ --from-file=cluster2/ca-cert.pem \ --from-file=cluster2/ca-key.pem \ --from-file=cluster2/root-cert.pem \ --from-file=cluster2/cert-chain.pem
两集群
单个控制面板
在同一个网络中

说明:
集群cluster1和cluster2在同一个network1网络,cluster1有一个istiod,cluster2没有控制面板,cluster1 istiod回监控cluster1 apidserver和cluster2 apiserver,所以要配置访问cluster2 apiserver的secret。cluster1 svc直接注册到istiod中,cluster2 svc通过东西向网关注册到istiod中,cluster1的svc和cluster2的svc可以直接访问。cluster2没有东西向网关。
部署步骤:
两集群网络联通集群1128,129,130集群2131,132,133两个网络联通128。129.130route add -net 172.21.1.0 netmask 255.255.255.0 gw 192.168.229.131route add -net 172.21.2.0 netmask 255.255.255.0 gw 192.168.229.133route add -net 172.21.0.0 netmask 255.255.255.0 gw 192.168.229.132route add -net 10.69.0.0 netmask 255.255.0.0 gw 192.168.229.131131,132,133route add -net 172.20.0.0 netmask 255.255.255.0 gw 192.168.229.128route add -net 172.20.1.0 netmask 255.255.255.0 gw 192.168.229.129route add -net 172.20.2.0 netmask 255.255.255.0 gw 192.168.229.130route add -net 10.68.0.0 netmask 255.255.0.0 gw 192.168.229.128生成部署operator文件 cat <<EOF > cluster1.yamlapiVersion: install.istio.io/v1alpha1kind: IstioOperatorspec: profile: demo values: global: meshID: mesh1 multiCluster: clusterName: cluster1 network: network1 meshConfig: accessLogFile: dev/stdout enableTracing: true components: egressGateways: - name: istio-egressgateway enabled: trueEOF这里我设置的cluster1东西向网关的ip试192.168.229.100如果用的是loadblance,可以用下面命令获取# export DISCOVERY_ADDRESS=$(kubectl -n istio-system get svc istio-eastwestgateway -o jsonpath='{.status.loadBalancer.ingress[0].ip}')然后替换remotePilotAddresscat <<EOF > cluster2.yamlapiVersion: install.istio.io/v1alpha1kind: IstioOperatorspec: profile: demo values: global: meshID: mesh1 multiCluster: clusterName: cluster2 network: network1 remotePilotAddress: 192.168.229.100 meshConfig: accessLogFile: dev/stdout enableTracing: true components: egressGateways: - name: istio-egressgateway enabled: trueEOF 传输部署文件到另一个集群scp cluster2.yaml root@192.168.229.131:/root安装cluster1istioctl install -f cluster1.yaml生成东西向网关/root/istio-1.11.2/samples/multicluster/gen-eastwest-gateway.sh --mesh mesh1 --cluster cluster1 --network network1 | istioctl install -y -f - 配置东西向网关ip kubectl patch svc -n istio-system istio-eastwestgateway -p '{"spec":{"externalIPs":["192.168.229.100"]}}' 暴露istiod kubectl apply -n istio-system -f root/istio-1.11.2/samples/multicluster/expose-istiod.yamlcluster2:生成访问apiserver secret istioctl x create-remote-secret --name=cluster2 --server=https://192.168.229.131:6443 > remote-secret-cluster2.yaml 传输secret到cluster1 scp remote-secret-cluster2.yaml root@192.168.229.128:/root cluster1: 应用secret kubectl apply -f remote-secret-cluster2.yaml cluster2: 安装cluster2 istioctl install -f cluster2.yaml cluster1: 重启pod kubectl rollout restart deploy -n istio kubectl rollout restart deploy -n istio-system cluster2: 重启pod kubectl rollout restart deploy -n istio kubectl rollout restart deploy -n istio-system 验证 kubectl exec -n istio "$(kubectl get pod -n istio -l app=ratings -o jsonpath='{.items[0].metadata.name}')" -- curl productpage.istio:9080/productpage
验证
cluster1:[root@node01 primary-Remote]# istioctl psNAME CDS LDS EDS RDS ISTIOD VERSIONdetails-v1-5b896666d5-s2j5j.istio SYNCED SYNCED SYNCED SYNCED istiod-7bcfdcdb74-zr8n7 1.11.2details-v1-64fc58cb97-45fnm.istio SYNCED SYNCED SYNCED SYNCED istiod-7bcfdcdb74-zr8n7 1.11.2istio-eastwestgateway-5755d646c9-xx5tj.istio-system SYNCED SYNCED SYNCED NOT SENT istiod-7bcfdcdb74-zr8n7 1.11.2istio-egressgateway-5978ff79c-24qhx.istio-system SYNCED SYNCED SYNCED NOT SENT istiod-7bcfdcdb74-zr8n7 1.11.2istio-egressgateway-79c59ffb9-8wxkv.istio-system SYNCED SYNCED SYNCED NOT SENT istiod-7bcfdcdb74-zr8n7 1.11.2istio-ingressgateway-5869645595-vsgjk.istio-system SYNCED SYNCED SYNCED NOT SENT istiod-7bcfdcdb74-zr8n7 1.11.2istio-ingressgateway-5c8b454445-hn542.istio-system SYNCED SYNCED SYNCED NOT SENT istiod-7bcfdcdb74-zr8n7 1.11.2nginx-55b686795f-42qp4.istio SYNCED SYNCED SYNCED SYNCED istiod-7bcfdcdb74-zr8n7 1.11.2productpage-v1-868c49bfcf-wgj7v.istio SYNCED SYNCED SYNCED SYNCED istiod-7bcfdcdb74-zr8n7 1.11.2productpage-v1-bb688796c-d555c.istio SYNCED SYNCED SYNCED SYNCED istiod-7bcfdcdb74-zr8n7 1.11.2ratings-v1-7f895bb49-72s76.istio SYNCED SYNCED SYNCED SYNCED istiod-7bcfdcdb74-zr8n7 1.11.2ratings-v1-7fb9d4888f-zbwdh.istio SYNCED SYNCED SYNCED SYNCED istiod-7bcfdcdb74-zr8n7 1.11.2reviews-v1-54b55d79d-7wg8r.istio SYNCED SYNCED SYNCED SYNCED istiod-7bcfdcdb74-zr8n7 1.11.2reviews-v1-57955978bf-lrctt.istio SYNCED SYNCED SYNCED SYNCED istiod-7bcfdcdb74-zr8n7 1.11.2reviews-v2-65c5cc89b4-g9hdq.istio SYNCED SYNCED SYNCED SYNCED istiod-7bcfdcdb74-zr8n7 1.11.2reviews-v2-6c64ccc649-gf2bw.istio SYNCED SYNCED SYNCED SYNCED istiod-7bcfdcdb74-zr8n7 1.11.2reviews-v3-7d7f679bdd-5gvst.istio SYNCED SYNCED SYNCED SYNCED istiod-7bcfdcdb74-zr8n7 1.11.2reviews-v3-8557cdd4b5-9rw2f.istio SYNCED SYNCED SYNCED SYNCED istiod-7bcfdcdb74-zr8n7 1.11.2sentinel-rls-server-fbc7556d6-fmnpw.istio SYNCED SYNCED SYNCED SYNCED istiod-7bcfdcdb74-zr8n7 1.11.2[root@node01 primary-Remote]# istioctl pc endpoint -n istio-system istio-ingressgateway-5c8b454445-hn542|grep productpage172.20.1.54:9080 HEALTHY OK outbound|9080||productpage.istio.svc.cluster.local172.21.0.49:9080 HEALTHY OK outbound|9080||productpage.istio.svc.cluster.localcluster2:[root@node01 ~]# istioctl psNAME CDS LDS EDS RDS ISTIOD VERSION[root@node01 ~]# istioctl pc endpoint -n istio-system istio-ingressgateway-5869645595-vsgjk |grep productpage172.20.1.54:9080 HEALTHY OK outbound|9080||productpage.istio.svc.cluster.local172.21.0.49:9080 HEALTHY OK outbound|9080||productpage.istio.svc.cluster.local
从上面输出我们看到proxy都连的是cluster1 的istiod,并且两个集群都可以看到两个productpage endpoint。
给cluster1,和cluster2创建gw和vs:
cluster1:
multicluster/gateway-01.yaml
kubectl apply -f gateway-01.yaml -n istio
apiVersion: networking.istio.io/v1beta1kind: Gatewaymetadata: name: bookinfo-gatewayspec: selector: istio: ingressgateway servers: - port: number: 80 name: http protocol: HTTP hosts: - "*"
multicluster/vs-bookinfo-hosts-star.yaml
kubectl apply -f vs-bookinfo-hosts-star.yaml -n istio
apiVersion: networking.istio.io/v1beta1kind: VirtualServicemetadata: name: bookinfospec: hosts: - "*" gateways: - bookinfo-gateway http: - match: - uri: exact: productpage - uri: prefix: static - uri: exact: login - uri: exact: logout - uri: prefix: api/v1/products route: - destination: host: productpage.istio.svc.cluster.local port: number: 9080
scp gateway-01.yaml root@192.168.229.131:/root
scp vs-bookinfo-hosts-star.yaml root@192.168.229.131:/root
cluster2:
kubectl apply -f gateway-01.yaml -n istio
kubectl apply -f vs-bookinfo-hosts-star.yaml -n istio
自己替换nodeport
访问:
http://192.168.229.128:32498/productpage
查看日志:
cluster1:
kubectl logs -f -n istio productpage-v1-6bb95f4848-r2dv8 -f
有日志
cluster2:
kubectl logs -f -n istio productpage-v1-6c458d7f9c-qcm4l
有日志
http://192.168.229.131:31614/productpage
查看日志:
cluster1:
kubectl logs -f -n istio productpage-v1-6bb95f4848-r2dv8 -f
有日志
cluster2:
kubectl logs -f -n istio productpage-v1-6c458d7f9c-qcm4l
有日志
这说明多集群配置成功,而且每个envoy cluster有两个endpoint,轮训的方式访问。
清理:
cluster1:kubectl delete vs bookinfo -n istiokubectl delete gw bookinfo-gateway -n istiokubectl delete vs istiod-vs -n istio-systemkubectl delete gw istiod-gateway -n istio-systemkubectl delete secret istio-remote-secret-cluster2 -n istio-systemistioctl x uninstall -f cluster1.yamlrebootcluster2:kubectl delete vs bookinfo -n istiokubectl delete gw bookinfo-gateway -n istioistioctl x uninstall -f cluster2.yamlreboot
在不同网络中

说明:
cluster1再network1,cluster2再network2,cluster1有一个istiod,cluster2使用cluster1的istiod,cluster1的service直接注册到istiod,cluster2的service通过cluster1的东西向网关注册到iistiod,cluster1的service通过cluster2的东西向网关访问cluster2的service,cluster2得service通过cluster1的东西向网关访问cluster1的service。cluster1的istiod同时监控cluster1的apiserver和cluster2的apiserver。
集群1128,129,130集群2131,132,133给istio-system namespace 打标签cluster1:kubectl label namespace istio-system topology.istio.io/network=network1cluster2:kubectl label namespace istio-system topology.istio.io/network=network2cluster1:生成istio operator部署文件cat <<EOF > cluster1.yamlapiVersion: install.istio.io/v1alpha1kind: IstioOperatorspec: profile: demo values: global: meshID: mesh1 multiCluster: clusterName: cluster1 network: network1 meshConfig: accessLogFile: dev/stdout enableTracing: true components: egressGateways: - name: istio-egressgateway enabled: trueEOF这里我设置的cluster1东西向网关的ip试192.168.229.100如果用的是loadblance,可以用下面命令获取# export DISCOVERY_ADDRESS=$(kubectl -n istio-system get svc istio-eastwestgateway -o jsonpath='{.status.loadBalancer.ingress[0].ip}')然后替换remotePilotAddresscat <<EOF > cluster2.yamlapiVersion: install.istio.io/v1alpha1kind: IstioOperatorspec: profile: demo values: global: meshID: mesh1 multiCluster: clusterName: cluster2 network: network2 remotePilotAddress: 192.168.229.100 meshConfig: accessLogFile: dev/stdout enableTracing: true components: egressGateways: - name: istio-egressgateway enabled: trueEOF 传输部署文件到另一个集群scp cluster2.yaml root@192.168.229.131:/root安装istioistioctl install -f cluster1.yaml安装东西向网关/root/istio-1.11.2/samples/multicluster/gen-eastwest-gateway.sh --mesh mesh1 --cluster cluster1 --network network1 | istioctl install -y -f - 配置东西向网关ip kubectl patch svc -n istio-system istio-eastwestgateway -p '{"spec":{"externalIPs":["192.168.229.100"]}}'暴露istiodkubectl apply -n istio-system -f root/istio-1.11.2/samples/multicluster/expose-istiod.yaml暴露服务kubectl apply -n istio-system -f root/istio-1.11.2/samples/multicluster/expose-services.yamlcluster2:生成istiod访问apiserver secretistioctl x create-remote-secret --name=cluster2 --server=https://192.168.229.131:6443 > remote-secret-cluster2.yaml传输secret到cluster1 scp remote-secret-cluster2.yaml root@192.168.229.128:/root cluster1安装secretkubectl apply -f remote-secret-cluster2.yaml -n istio-system cluster2:部署cluster2istioctl install -f cluster2.yaml生成东西向网关/root/istio-1.11.2/samples/multicluster/gen-eastwest-gateway.sh --mesh mesh1 --cluster cluster2 --network network2 | istioctl install -y -f -配置东西向网关ip kubectl patch svc -n istio-system istio-eastwestgateway -p '{"spec":{"externalIPs":["192.168.229.101"]}}' 暴露服务kubectl apply -n istio-system -f root/istio-1.11.2/samples/multicluster/expose-services.yaml重启pod kubectl rollout restart deploy -n istio kubectl rollout restart deploy -n istio-system cluster1: 重启pod kubectl rollout restart deploy -n istio kubectl rollout restart deploy -n istio-system
验证
cluster1:[root@node01 primary-Remote-different-network]# istioctl psNAME CDS LDS EDS RDS ISTIOD VERSIONdetails-v1-658958d644-ftkhr.istio SYNCED SYNCED SYNCED SYNCED istiod-8956df5f8-46td5 1.11.2details-v1-85948dd9cc-zgd54.istio SYNCED SYNCED SYNCED SYNCED istiod-8956df5f8-46td5 1.11.2istio-eastwestgateway-67cc5d4459-6bmhm.istio-system SYNCED SYNCED SYNCED NOT SENT istiod-8956df5f8-46td5 1.11.2istio-eastwestgateway-75b665f4b8-6hm67.istio-system SYNCED SYNCED SYNCED NOT SENT istiod-8956df5f8-46td5 1.11.2istio-egressgateway-5bcd6d77b7-fwgtn.istio-system SYNCED SYNCED SYNCED NOT SENT istiod-8956df5f8-46td5 1.11.2istio-egressgateway-85d87dc445-5v5gf.istio-system SYNCED SYNCED SYNCED NOT SENT istiod-8956df5f8-46td5 1.11.2istio-ingressgateway-564765cb6f-pqxjf.istio-system SYNCED SYNCED SYNCED NOT SENT istiod-8956df5f8-46td5 1.11.2istio-ingressgateway-cc7c87f6f-58wkc.istio-system SYNCED SYNCED SYNCED NOT SENT istiod-8956df5f8-46td5 1.11.2nginx-7c9d77cc4-8bwjf.istio SYNCED SYNCED SYNCED SYNCED istiod-8956df5f8-46td5 1.11.2productpage-v1-765559f7b4-vr8sh.istio SYNCED SYNCED SYNCED SYNCED istiod-8956df5f8-46td5 1.11.2productpage-v1-7b77d65b55-gjhmm.istio SYNCED SYNCED SYNCED SYNCED istiod-8956df5f8-46td5 1.11.2ratings-v1-6cc9878677-h8n4k.istio SYNCED SYNCED SYNCED SYNCED istiod-8956df5f8-46td5 1.11.2ratings-v1-867f46b89b-rl779.istio SYNCED SYNCED SYNCED SYNCED istiod-8956df5f8-46td5 1.11.2reviews-v1-54b55d79d-7wg8r.istio SYNCED SYNCED SYNCED SYNCED istiod-8956df5f8-46td5 1.11.2reviews-v1-5769f64c6-s5v55.istio SYNCED SYNCED SYNCED SYNCED istiod-8956df5f8-46td5 1.11.2reviews-v2-74466bb49b-ptdpc.istio SYNCED SYNCED SYNCED SYNCED istiod-8956df5f8-46td5 1.11.2reviews-v2-76747775f6-22fwz.istio SYNCED SYNCED SYNCED SYNCED istiod-8956df5f8-46td5 1.11.2reviews-v3-86587c968d-scc4b.istio SYNCED SYNCED SYNCED SYNCED istiod-8956df5f8-46td5 1.11.2reviews-v3-8688d55f6d-955ql.istio SYNCED SYNCED SYNCED SYNCED istiod-8956df5f8-46td5 1.11.2sentinel-rls-server-68d988869d-2s8pf.istio SYNCED SYNCED SYNCED SYNCED istiod-8956df5f8-46td5 1.11.2[root@node01 primary-Remote-different-network]# istioctl pc endpoint -n istio-system istio-ingressgateway-59cb545bd8-schzj |grep productpage172.20.1.68:9080 HEALTHY OK outbound|9080||productpage.istio.svc.cluster.local192.168.229.101:15443 HEALTHY OK outbound|9080||productpage.istio.svc.cluster.localcluster2:[root@node01 ~]# istioctl psNAME CDS LDS EDS RDS ISTIOD VERSION[root@node01 ~]# istioctl pc endpoint -n istio-system istio-ingressgateway-55f785c858-cs25s |grep productpage172.21.1.73:9080 HEALTHY OK outbound|9080||productpage.istio.svc.cluster.local192.168.229.100:15443 HEALTHY OK outbound|9080||productpage.istio.svc.cluster.local
可以看到cluster1 有一个endpoint地址是192.168.229.101:15443 ,这个是cluster2的东西向网关的地址,cluster1中的service通过这个地址和cluster2的service通信;同样,cluster2有一个endpoint地址是192.168.229.100:15443 ,这个是cluster1的东西向网关的地址,cluster2的service通过这个地址和cluster1的service通信。所有proxy都连的是cluster1的istiod。
给cluster1,和cluster2创建gw和vs:
cluster1:
multicluster/gateway-01.yaml
kubectl apply -f gateway-01.yaml -n istio
apiVersion: networking.istio.io/v1beta1kind: Gatewaymetadata: name: bookinfo-gatewayspec: selector: istio: ingressgateway servers: - port: number: 80 name: http protocol: HTTP hosts: - "*"
multicluster/vs-bookinfo-hosts-star.yaml
kubectl apply -f vs-bookinfo-hosts-star.yaml -n istio
apiVersion: networking.istio.io/v1beta1kind: VirtualServicemetadata: name: bookinfospec: hosts: - "*" gateways: - bookinfo-gateway http: - match: - uri: exact: productpage - uri: prefix: static - uri: exact: login - uri: exact: logout - uri: prefix: api/v1/products route: - destination: host: productpage.istio.svc.cluster.local port: number: 9080
scp gateway-01.yaml root@192.168.229.131:/root
scp vs-bookinfo-hosts-star.yaml root@192.168.229.131:/root
cluster2:
kubectl apply -f gateway-01.yaml -n istio
kubectl apply -f vs-bookinfo-hosts-star.yaml -n istio
自己替换nodeport
访问:
http://192.168.229.128:32498/productpage
查看日志:
cluster1:
kubectl logs -f -n istio productpage-v1-6bb95f4848-r2dv8 -f
有日志
cluster2:
kubectl logs -f -n istio productpage-v1-6c458d7f9c-qcm4l
有日志
http://192.168.229.131:31614/productpage
查看日志:
cluster1:
kubectl logs -f -n istio productpage-v1-6bb95f4848-r2dv8 -f
有日志
cluster2:
kubectl logs -f -n istio productpage-v1-6c458d7f9c-qcm4l
有日志
这说明多集群配置成功,而且每个envoy cluster有两个endpoint,轮训的方式访问。
清理:
cluster1:kubectl label namespace istio-system topology.istio.io/network-kubectl delete vs bookinfo -n istiokubectl delete gw bookinfo-gateway -n istiokubectl delete vs istiod-vs -n istio-systemkubectl delete gw istiod-gateway -n istio-systemkubectl delete gw cross-network-gateway -n istio-systemkubectl delete secret istio-remote-secret-cluster2 -n istio-systemistioctl x uninstall -f cluster1.yamlrebootcluster2:kubectl label namespace istio-system topology.istio.io/network-kubectl delete vs bookinfo -n istiokubectl delete gw bookinfo-gateway -n istiokubectl delete gw cross-network-gateway -n istio-systemistioctl x uninstall -f cluster2.yamlreboot
两个控制面板
在同一个网络中

说明:
cluster1和cluster2在同一个网络network1,cluster1和cluster2分别有一个istiod,cluster1的istiod监控cluster1和cluster2的apiserver,cluster2的isitod监控cluster1和cluster2的apiserver。cluster1的service链接cluster1的istiod,cluster2的service连的试cluster2的istiod。cluster1的service和cluster2的service直接链接。
集群1128,129,130集群2131,132,133两个网络联通128。129.130route add -net 172.21.1.0 netmask 255.255.255.0 gw 192.168.229.131route add -net 172.21.2.0 netmask 255.255.255.0 gw 192.168.229.133route add -net 172.21.0.0 netmask 255.255.255.0 gw 192.168.229.132route add -net 10.69.0.0 netmask 255.255.0.0 gw 192.168.229.131131,132,133route add -net 172.20.0.0 netmask 255.255.255.0 gw 192.168.229.128route add -net 172.20.1.0 netmask 255.255.255.0 gw 192.168.229.129route add -net 172.20.2.0 netmask 255.255.255.0 gw 192.168.229.130route add -net 10.68.0.0 netmask 255.255.0.0 gw 192.168.229.128cluster1:生成istio安装operator文件cat <<EOF > cluster1.yamlapiVersion: install.istio.io/v1alpha1kind: IstioOperatorspec: profile: demo values: global: meshID: mesh1 multiCluster: clusterName: cluster1 network: network1 meshConfig: accessLogFile: dev/stdout enableTracing: true components: egressGateways: - name: istio-egressgateway enabled: trueEOF生成istio安装operator文件cat <<EOF > cluster2.yamlapiVersion: install.istio.io/v1alpha1kind: IstioOperatorspec: profile: demo values: global: meshID: mesh1 multiCluster: clusterName: cluster2 network: network1 meshConfig: accessLogFile: dev/stdout enableTracing: true components: egressGateways: - name: istio-egressgateway enabled: trueEOF把部署文件传到cluster2scp cluster2.yaml root@192.168.229.131:/rootcluster1:生成访问apiserver secret istioctl x create-remote-secret --name=cluster1 --server=https://192.168.229.128:6443 > remote-secret-cluster1.yaml 传输secret到cluster2scp remote-secret-cluster1.yaml root@192.168.229.131:/rootcluster2生成访问apiserver secret istioctl x create-remote-secret --name=cluster2 --server=https://192.168.229.131:6443 > remote-secret-cluster2.yaml 传输secret到cluster2 scp remote-secret-cluster2.yaml root@192.168.229.128:/root cluster1 应用secret kubectl apply -f remote-secret-cluster2.yaml 部署集群 istioctl install -f cluster1.yaml cluster2: 应用secret kubectl apply -f remote-secret-cluster1.yaml 部署集群istioctl install -f cluster2.yaml cluster1: 重启pod kubectl rollout restart deploy -n istio kubectl rollout restart deploy -n istio-system cluster2: 重启pod kubectl rollout restart deploy -n istio kubectl rollout restart deploy -n istio-system 验证 kubectl exec -n istio "$(kubectl get pod -n istio -l app=ratings -o jsonpath='{.items[0].metadata.name}')" -- curl productpage.istio:9080/productpage
验证:
cluster1:[root@node01 multi-Primary]# istioctl psNAME CDS LDS EDS RDS ISTIOD VERSIONdetails-v1-f894458fc-6qz8r.istio SYNCED SYNCED SYNCED SYNCED istiod-7ff8bfbf5b-x9jql 1.11.2istio-egressgateway-668486bd4c-7mfpf.istio-system SYNCED SYNCED SYNCED NOT SENT istiod-7ff8bfbf5b-x9jql 1.11.2istio-ingressgateway-74c9989fff-zvcs9.istio-system SYNCED SYNCED SYNCED NOT SENT istiod-7ff8bfbf5b-x9jql 1.11.2productpage-v1-68684bdfc5-6mptj.istio SYNCED SYNCED SYNCED SYNCED istiod-7ff8bfbf5b-x9jql 1.11.2ratings-v1-85cfdf69f7-4ndpl.istio SYNCED SYNCED SYNCED SYNCED istiod-7ff8bfbf5b-x9jql 1.11.2reviews-v1-54b55d79d-7wg8r.istio SYNCED SYNCED SYNCED SYNCED istiod-7ff8bfbf5b-x9jql 1.11.2reviews-v2-b5d49c57b-mw56g.istio SYNCED SYNCED SYNCED SYNCED istiod-7ff8bfbf5b-x9jql 1.11.2reviews-v3-679bd5fb56-phrt7.istio SYNCED SYNCED SYNCED SYNCED istiod-7ff8bfbf5b-x9jql 1.11.2sentinel-rls-server-5548bf96cd-5w7sk.istio SYNCED SYNCED SYNCED SYNCED istiod-7ff8bfbf5b-x9jql 1.11.2[root@node01 multi-Primary]# istioctl pc endpoint -n istio-system istio-ingressgateway-74c9989fff-zvcs9 |grep productpage172.20.1.81:9080 HEALTHY OK outbound|9080||productpage.istio.svc.cluster.local172.21.0.70:9080 HEALTHY OK outbound|9080||productpage.istio.svc.cluster.localcluster2:[root@node01 ~]# istioctl psNAME CDS LDS EDS RDS ISTIOD VERSIONdetails-v1-69d5766c4f-w6ntl.istio SYNCED SYNCED SYNCED SYNCED istiod-78548b8fcb-6w8hr 1.11.2istio-egressgateway-7ccffd9f9c-n6gj7.istio-system SYNCED SYNCED SYNCED NOT SENT istiod-78548b8fcb-6w8hr 1.11.2istio-ingressgateway-5ccbcd45ff-d79zd.istio-system SYNCED SYNCED SYNCED NOT SENT istiod-78548b8fcb-6w8hr 1.11.2nginx-7674599775-wv94x.istio SYNCED SYNCED SYNCED SYNCED istiod-78548b8fcb-6w8hr 1.11.2productpage-v1-7fd98586c5-hcsbm.istio SYNCED SYNCED SYNCED SYNCED istiod-78548b8fcb-6w8hr 1.11.2ratings-v1-c9586cbb5-w84kr.istio SYNCED SYNCED SYNCED SYNCED istiod-78548b8fcb-6w8hr 1.11.2reviews-v1-6d4f656d5c-755d2.istio SYNCED SYNCED SYNCED SYNCED istiod-78548b8fcb-6w8hr 1.11.2reviews-v2-9d46df857-f8g7v.istio SYNCED SYNCED SYNCED SYNCED istiod-78548b8fcb-6w8hr 1.11.2reviews-v3-587f69f6df-ml4cx.istio SYNCED SYNCED SYNCED SYNCED istiod-78548b8fcb-6w8hr 1.11.2[root@node01 ~]# istioctl pc endpoint -n istio-system istio-ingressgateway-5ccbcd45ff-d79zd|grep productpage172.20.1.81:9080 HEALTHY OK outbound|9080||productpage.istio.svc.cluster.local172.21.0.70:9080 HEALTHY OK outbound|9080||productpage.istio.svc.cluster.local
可以看到cluster1的service proxy连的是cluster1的istiod,cluster2的service连的是cluster2的isitod。cluster1和cluster2的endpoint的ip都是pod的ip,因为是一个网络通的。cluster1的istiod监控cluster1和cluster2的apiserver,cluster2的isitod监控cluster1和cluster2的apiserver。
给cluster1,和cluster2创建gw和vs:
cluster1:
multicluster/gateway-01.yaml
kubectl apply -f gateway-01.yaml -n istio
apiVersion: networking.istio.io/v1beta1kind: Gatewaymetadata: name: bookinfo-gatewayspec: selector: istio: ingressgateway servers: - port: number: 80 name: http protocol: HTTP hosts: - "*"
multicluster/vs-bookinfo-hosts-star.yaml
kubectl apply -f vs-bookinfo-hosts-star.yaml -n istio
apiVersion: networking.istio.io/v1beta1kind: VirtualServicemetadata: name: bookinfospec: hosts: - "*" gateways: - bookinfo-gateway http: - match: - uri: exact: productpage - uri: prefix: static - uri: exact: login - uri: exact: logout - uri: prefix: api/v1/products route: - destination: host: productpage.istio.svc.cluster.local port: number: 9080
scp gateway-01.yaml root@192.168.229.131:/root
scp vs-bookinfo-hosts-star.yaml root@192.168.229.131:/root
cluster2:
kubectl apply -f gateway-01.yaml -n istio
kubectl apply -f vs-bookinfo-hosts-star.yaml -n istio
自己替换nodeport
访问:
http://192.168.229.128:32498/productpage
查看日志:
cluster1:
kubectl logs -f -n istio productpage-v1-6bb95f4848-r2dv8 -f
有日志
cluster2:
kubectl logs -f -n istio productpage-v1-6c458d7f9c-qcm4l
有日志
http://192.168.229.131:31614/productpage
查看日志:
cluster1:
kubectl logs -f -n istio productpage-v1-6bb95f4848-r2dv8 -f
有日志
cluster2:
kubectl logs -f -n istio productpage-v1-6c458d7f9c-qcm4l
有日志
这说明多集群配置成功,而且每个envoy cluster有两个endpoint,轮训的方式访问。
清理:
cluster1:kubectl delete vs bookinfo -n istiokubectl delete gw bookinfo-gateway -n istiokubectl delete secret istio-remote-secret-cluster2 -n istio-systemistioctl x uninstall -f cluster1.yamlrebootcluster2:kubectl delete vs bookinfo -n istiokubectl delete gw bookinfo-gateway -n istiokubectl delete secret istio-remote-secret-cluster1 -n istio-systemistioctl x uninstall -f cluster2.yamlreboot
在不同网络中

说明:
cluster1在network1网络,cluster2在network2网络,cluster1和cluster2有各自istiod,cluster1的istiod监控cluster1和cluster2的apiserver,cluster2的istiod监控cluster1和cluster2的apiserver。cluster1的service连接到cluster1的istiod,cluster2的service连接到cluster2的istiod。cluster1的service通过cluster2的东西向网关访问cluster2的service,cluster2的service通过cluster1的东西向网关访问cluster1的service。
集群1128,129,130集群2131,132,133给istio-system namespace打标签cluster1: kubectl label namespace istio-system topology.istio.io/network=network1 cluster2: kubectl label namespace istio-system topology.istio.io/network=network2 cluster1: 生成istio operator部署文件 cat <<EOF > cluster1.yamlapiVersion: install.istio.io/v1alpha1kind: IstioOperatorspec: profile: demo values: global: meshID: mesh1 multiCluster: clusterName: cluster1 network: network1 meshConfig: accessLogFile: dev/stdout enableTracing: true components: egressGateways: - name: istio-egressgateway enabled: trueEOF生成istio operator部署文件cat <<EOF > cluster2.yamlapiVersion: install.istio.io/v1alpha1kind: IstioOperatorspec: profile: demo values: global: meshID: mesh1 multiCluster: clusterName: cluster2 network: network2 meshConfig: accessLogFile: dev/stdout enableTracing: true components: egressGateways: - name: istio-egressgateway enabled: trueEOF传输部署文件到cluster2scp cluster2.yaml root@192.168.229.131:/root生成监控apiserver secret istioctl x create-remote-secret --name=cluster1 --server=https://192.168.229.128:6443 > remote-secret-cluster1.yaml 传输secret到cluster2scp remote-secret-cluster1.yaml root@192.168.229.131:/rootcluster2 生成监控apiserver secret istioctl x create-remote-secret --name=cluster2 --server=https://192.168.229.131:6443 > remote-secret-cluster2.yaml 传输secret到cluster1 scp remote-secret-cluster2.yaml root@192.168.229.128:/rootcluster1:部署监控apiserver secretkubectl apply -f remote-secret-cluster2.yaml部署istioistioctl install -f cluster1.yaml部署东西向网关/root/istio-1.11.2/samples/multicluster/gen-eastwest-gateway.sh --mesh mesh1 --cluster cluster1 --network network1 | istioctl install -y -f -配置东西向网关ip kubectl patch svc -n istio-system istio-eastwestgateway -p '{"spec":{"externalIPs":["192.168.229.100"]}}' 暴露服务 kubectl apply -n istio-system -f root/istio-1.11.2/samples/multicluster/expose-services.yaml cluster2:部署监控apiserver secretkubectl apply -f remote-secret-cluster1.yaml部署istio istioctl install -f cluster2.yaml部署东西向网关 root/istio-1.11.2/samples/multicluster/gen-eastwest-gateway.sh --mesh mesh1 --cluster cluster2 --network network2 | istioctl install -y -f -配置东西向网关ip kubectl patch svc -n istio-system istio-eastwestgateway -p '{"spec":{"externalIPs":["192.168.229.101"]}}' 暴露服务 kubectl apply -n istio-system -f root/istio-1.11.2/samples/multicluster/expose-services.yaml cluster1 重启pod kubectl rollout restart deploy -n istio kubectl rollout restart deploy -n istio-system cluster2: 重启pod kubectl rollout restart deploy -n istio kubectl rollout restart deploy -n istio-system 验证 kubectl exec -n istio "$(kubectl get pod -n istio -l app=ratings -o jsonpath='{.items[0].metadata.name}')" -- curl productpage.istio:9080/productpage
验证:
cluster1:[root@node01 multi-Primary-different-network]# istioctl psNAME CDS LDS EDS RDS ISTIOD VERSIONdetails-v1-97f8b5b6-8q8lj.istio SYNCED SYNCED SYNCED SYNCED istiod-68b7fb46fb-2f6c4 1.11.2istio-eastwestgateway-7df75bb497-8xsht.istio-system SYNCED SYNCED SYNCED NOT SENT istiod-68b7fb46fb-2f6c4 1.11.2istio-egressgateway-85dcbc779-b2cd9.istio-system SYNCED SYNCED SYNCED NOT SENT istiod-68b7fb46fb-2f6c4 1.11.2istio-ingressgateway-574d4d7bcf-2tzjw.istio-system SYNCED SYNCED SYNCED NOT SENT istiod-68b7fb46fb-2f6c4 1.11.2productpage-v1-7945c8b546-cj8mg.istio SYNCED SYNCED SYNCED SYNCED istiod-68b7fb46fb-2f6c4 1.11.2ratings-v1-5976db7f7d-qfn4q.istio SYNCED SYNCED SYNCED SYNCED istiod-68b7fb46fb-2f6c4 1.11.2reviews-v1-54b55d79d-7wg8r.istio SYNCED SYNCED SYNCED SYNCED istiod-68b7fb46fb-2f6c4 1.11.2reviews-v2-7b6c6688d9-klzvl.istio SYNCED SYNCED SYNCED SYNCED istiod-68b7fb46fb-2f6c4 1.11.2reviews-v3-66bfff85b5-vfl68.istio SYNCED SYNCED SYNCED SYNCED istiod-68b7fb46fb-2f6c4 1.11.2sentinel-rls-server-7cf9f56ff-sn56p.istio SYNCED SYNCED SYNCED SYNCED istiod-68b7fb46fb-2f6c4 1.11.2[root@node01 multi-Primary-different-network]# istioctl pc endpoint -n istio-system istio-ingressgateway-574d4d7bcf-2tzjw|grep productpage172.20.1.93:9080 HEALTHY OK outbound|9080||productpage.istio.svc.cluster.local192.168.229.101:15443 HEALTHY OK outbound|9080||productpage.istio.svc.cluster.localcluster2:[root@node01 ~]# istioctl psNAME CDS LDS EDS RDS ISTIOD VERSIONdetails-v1-d6c6465cc-r7v89.istio SYNCED SYNCED SYNCED SYNCED istiod-9f45d48fc-wdpqg 1.11.2istio-eastwestgateway-677969f99c-p9qcq.istio-system SYNCED SYNCED SYNCED NOT SENT istiod-9f45d48fc-wdpqg 1.11.2istio-egressgateway-694848755c-x9mph.istio-system SYNCED SYNCED SYNCED NOT SENT istiod-9f45d48fc-wdpqg 1.11.2istio-ingressgateway-76ddb7fb77-xsvvr.istio-system SYNCED SYNCED SYNCED NOT SENT istiod-9f45d48fc-wdpqg 1.11.2nginx-9855dcfdc-2l4cf.istio SYNCED SYNCED SYNCED SYNCED istiod-9f45d48fc-wdpqg 1.11.2productpage-v1-7f5c787875-kdjnv.istio SYNCED SYNCED SYNCED SYNCED istiod-9f45d48fc-wdpqg 1.11.2ratings-v1-58b7976469-pcmgl.istio SYNCED SYNCED SYNCED SYNCED istiod-9f45d48fc-wdpqg 1.11.2reviews-v1-ddb8856fc-rm8gk.istio SYNCED SYNCED SYNCED SYNCED istiod-9f45d48fc-wdpqg 1.11.2reviews-v2-dfdc64c49-h89zq.istio SYNCED SYNCED SYNCED SYNCED istiod-9f45d48fc-wdpqg 1.11.2reviews-v3-54db675c77-bv6l4.istio SYNCED SYNCED SYNCED SYNCED istiod-9f45d48fc-wdpqg 1.11.2[root@node01 ~]# istioctl pc endpoint -n istio-system istio-ingressgateway-76ddb7fb77-xsvvr |grep productpage172.21.1.93:9080 HEALTHY OK outbound|9080||productpage.istio.svc.cluster.local192.168.229.100:15443 HEALTHY OK outbound|9080||productpage.istio.svc.cluster.local
可以看到每个集群的service连接到各自集群的istiod,cluster1的endpoint 192.168.229.101:15443 是cluster2的东西向网关的地址,cluster2的endpoint 192.168.229.100:15443 是cluster1的东西向网关的地址,因为他们在不同网络上面。cluster1得istiod监控cluster1和cluster2的apiserver,cluster2的istiod监控cluster1和cluster2的apiserver。
给cluster1,和cluster2创建gw和vs:
cluster1:
multicluster/gateway-01.yaml
kubectl apply -f gateway-01.yaml -n istio
apiVersion: networking.istio.io/v1beta1kind: Gatewaymetadata: name: bookinfo-gatewayspec: selector: istio: ingressgateway servers: - port: number: 80 name: http protocol: HTTP hosts: - "*"
multicluster/vs-bookinfo-hosts-star.yaml
kubectl apply -f vs-bookinfo-hosts-star.yaml -n istio
apiVersion: networking.istio.io/v1beta1kind: VirtualServicemetadata: name: bookinfospec: hosts: - "*" gateways: - bookinfo-gateway http: - match: - uri: exact: productpage - uri: prefix: static - uri: exact: login - uri: exact: logout - uri: prefix: api/v1/products route: - destination: host: productpage.istio.svc.cluster.local port: number: 9080
scp gateway-01.yaml root@192.168.229.131:/root
scp vs-bookinfo-hosts-star.yaml root@192.168.229.131:/root
cluster2:
kubectl apply -f gateway-01.yaml -n istio
kubectl apply -f vs-bookinfo-hosts-star.yaml -n istio
自己替换nodeport
访问:
http://192.168.229.128:32498/productpage
查看日志:
cluster1:
kubectl logs -f -n istio productpage-v1-6bb95f4848-r2dv8 -f
有日志
cluster2:
kubectl logs -f -n istio productpage-v1-6c458d7f9c-qcm4l
有日志
http://192.168.229.131:31614/productpage
查看日志:
cluster1:
kubectl logs -f -n istio productpage-v1-6bb95f4848-r2dv8 -f
有日志
cluster2:
kubectl logs -f -n istio productpage-v1-6c458d7f9c-qcm4l
有日志
这说明多集群配置成功,而且每个envoy cluster有两个endpoint,轮训的方式访问。
清理:
cluster1:kubectl label namespace istio-system topology.istio.io/network-kubectl delete vs bookinfo -n istiokubectl delete gw bookinfo-gateway -n istiokubectl delete gw cross-network-gateway -n istio-systemkubectl delete secret istio-remote-secret-cluster2 -n istio-systemistioctl x uninstall -f cluster1.yamlrebootcluster2:kubectl label namespace istio-system topology.istio.io/network-kubectl delete vs bookinfo -n istiokubectl delete gw bookinfo-gateway -n istiokubectl delete gw cross-network-gateway -n istio-systemkubectl delete secret istio-remote-secret-cluster1 -n istio-systemistioctl x uninstall -f cluster2.yamlreboot
三集群准备
首先需要创建root-ca,多个istio集群的root-ca必须是一样的:
cluster1:mkdir -p certs make -f ../tools/certs/Makefile.selfsigned.mk root-ca make -f ../tools/certs/Makefile.selfsigned.mk cluster1-cacerts make -f ../tools/certs/Makefile.selfsigned.mk cluster2-cacerts make -f ../tools/certs/Makefile.selfsigned.mk cluster3-cacerts scp -r cluster2 root@192.168.229.140:/root/cluster2 scp -r cluster3 root@192.168.229.140:/root/cluster3 cluster1: kubectl create namespace istio-system kubectl create secret generic cacerts -n istio-system \ --from-file=cluster1/ca-cert.pem \ --from-file=cluster1/ca-key.pem \ --from-file=cluster1/root-cert.pem \ --from-file=cluster1/cert-chain.pem cluster2: kubectl create namespace istio-system kubectl create secret generic cacerts -n istio-system \ --from-file=cluster2/ca-cert.pem \ --from-file=cluster2/ca-key.pem \ --from-file=cluster2/root-cert.pem \ --from-file=cluster2/cert-chain.pem cluster3: kubectl create namespace istio-system kubectl create secret generic cacerts -n istio-system \ --from-file=cluster3/ca-cert.pem \ --from-file=cluster3/ca-key.pem \ --from-file=cluster3/root-cert.pem \ --from-file=cluster3/cert-chain.pem
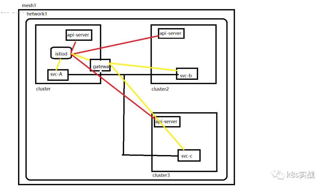
三集群
单控制面板
单网络

说明:
三个集群在一个网络中,cluster1有一个istiod,cluster2和cluster3没有istiod。cluster1 service直接链接cluster1 istiod,cluster2和cluster3 service通过cluster1的东西向网关链接cluster1的istiod。cluster1,cluster2,和cluster3的service直接相互连接。cluster1的istiod监控三个集群的apiserver。
三个网络联通集群1137,138,139集群2140,141,142集群3143,144,145网络联通137,138,139route add -net 172.21.2.0 netmask 255.255.255.0 gw 192.168.229.142route add -net 172.21.0.0 netmask 255.255.255.0 gw 192.168.229.141route add -net 172.21.1.0 netmask 255.255.255.0 gw 192.168.229.140route add -net 172.22.2.0 netmask 255.255.255.0 gw 192.168.229.145route add -net 172.22.0.0 netmask 255.255.255.0 gw 192.168.229.144route add -net 172.22.1.0 netmask 255.255.255.0 gw 192.168.229.143route add -net 10.70.0.0 netmask 255.255.0.0 gw 192.168.229.143route add -net 10.69.0.0 netmask 255.255.0.0 gw 192.168.229.140140,141,142route add -net 172.20.2.0 netmask 255.255.255.0 gw 192.168.229.139route add -net 172.20.0.0 netmask 255.255.255.0 gw 192.168.229.138route add -net 172.20.1.0 netmask 255.255.255.0 gw 192.168.229.137route add -net 172.22.2.0 netmask 255.255.255.0 gw 192.168.229.145route add -net 172.22.0.0 netmask 255.255.255.0 gw 192.168.229.144route add -net 172.22.1.0 netmask 255.255.255.0 gw 192.168.229.143route add -net 10.70.0.0 netmask 255.255.0.0 gw 192.168.229.143route add -net 10.68.0.0 netmask 255.255.0.0 gw 192.168.229.137143,144,145route add -net 172.21.2.0 netmask 255.255.255.0 gw 192.168.229.142route add -net 172.21.0.0 netmask 255.255.255.0 gw 192.168.229.141route add -net 172.21.1.0 netmask 255.255.255.0 gw 192.168.229.140route add -net 172.20.2.0 netmask 255.255.255.0 gw 192.168.229.139route add -net 172.20.0.0 netmask 255.255.255.0 gw 192.168.229.138route add -net 172.20.1.0 netmask 255.255.255.0 gw 192.168.229.137route add -net 10.69.0.0 netmask 255.255.0.0 gw 192.168.229.140route add -net 10.68.0.0 netmask 255.255.0.0 gw 192.168.229.137cluster1:生成istio operator部署文件 cat <<EOF > cluster1.yamlapiVersion: install.istio.io/v1alpha1kind: IstioOperatorspec: profile: demo values: global: meshID: mesh1 multiCluster: clusterName: cluster1 network: network1 meshConfig: accessLogFile: dev/stdout enableTracing: true components: egressGateways: - name: istio-egressgateway enabled: trueEOF这里我设置的cluster1东西向网关的ip试192.168.229.100如果用的是loadblance,可以用下面命令获取# export DISCOVERY_ADDRESS=$(kubectl -n istio-system get svc istio-eastwestgateway -o jsonpath='{.status.loadBalancer.ingress[0].ip}')然后替换remotePilotAddress生成istio operator部署文件cat <<EOF > cluster2.yamlapiVersion: install.istio.io/v1alpha1kind: IstioOperatorspec: profile: demo values: global: meshID: mesh1 multiCluster: clusterName: cluster2 network: network1 remotePilotAddress: 192.168.229.100 meshConfig: accessLogFile: dev/stdout enableTracing: true components: egressGateways: - name: istio-egressgateway enabled: trueEOF 传输部署文件到cluster2scp cluster2.yaml root@192.168.229.140:/root这里我设置的cluster1东西向网关的ip试192.168.229.100如果用的是loadblance,可以用下面命令获取# export DISCOVERY_ADDRESS=$(kubectl -n istio-system get svc istio-eastwestgateway -o jsonpath='{.status.loadBalancer.ingress[0].ip}')然后替换remotePilotAddress生成istio operator部署文件cat <<EOF > cluster3.yamlapiVersion: install.istio.io/v1alpha1kind: IstioOperatorspec: profile: demo values: global: meshID: mesh1 multiCluster: clusterName: cluster3 network: network1 remotePilotAddress: 192.168.229.100 meshConfig: accessLogFile: dev/stdout enableTracing: true components: egressGateways: - name: istio-egressgateway enabled: trueEOF 传输部署文件到cluster3scp cluster3.yaml root@192.168.229.143:/root部署istioistioctl install -f cluster1.yaml生成东西向网关 root/istio-1.11.2/samples/multicluster/gen-eastwest-gateway.sh --mesh mesh1 --cluster cluster1 --network network1 | istioctl install -y -f - 配置东西向网关ip kubectl patch svc -n istio-system istio-eastwestgateway -p '{"spec":{"externalIPs":["192.168.229.100"]}}' 暴露istiod kubectl apply -n istio-system -f root/istio-1.11.2/samples/multicluster/expose-istiod.yaml cluster2: 生成访问apiserver secret istioctl x create-remote-secret --name=cluster2 --server=https://192.168.229.140:6443 > remote-secret-cluster2.yaml 传输secret到cluster1 scp remote-secret-cluster2.yaml root@192.168.229.137:/root cluster3: 生成访问apiserver secret istioctl x create-remote-secret --name=cluster3 --server=https://192.168.229.143:6443 > remote-secret-cluster3.yaml 传输secret到cluster1 scp remote-secret-cluster3.yaml root@192.168.229.137:/root cluster1 应用secret kubectl apply -f remote-secret-cluster2.yaml kubectl apply -f remote-secret-cluster3.yaml cluster2: 部署istio istioctl install -f cluster2.yaml cluster3: 部署istio istioctl install -f cluster3.yaml cluster1: 重启pod kubectl rollout restart deploy -n istio kubectl rollout restart deploy -n istio-system cluster2: 重启pod kubectl rollout restart deploy -n istio kubectl rollout restart deploy -n istio-system cluster3: 重启pod kubectl rollout restart deploy -n istio kubectl rollout restart deploy -n istio-system
验证:
cluster1:[root@node01 samenetwork]# istioctl psNAME CDS LDS EDS RDS ISTIOD VERSIONdetails-v1-56975cb5d-dct8n.istio SYNCED SYNCED SYNCED SYNCED istiod-776d477cb4-44fjd 1.11.2details-v1-7dbccb7cd6-4p4tb.istio SYNCED SYNCED SYNCED SYNCED istiod-776d477cb4-44fjd 1.11.2details-v1-b76db5cdc-k8s79.istio SYNCED SYNCED SYNCED SYNCED istiod-776d477cb4-44fjd 1.11.2istio-eastwestgateway-6bfdcdcc69-sx6lr.istio-system SYNCED SYNCED SYNCED NOT SENT istiod-776d477cb4-44fjd 1.11.2istio-egressgateway-66685b4c55-bzvdx.istio-system SYNCED SYNCED SYNCED NOT SENT istiod-776d477cb4-44fjd 1.11.2istio-egressgateway-6ffc646d79-ljpk2.istio-system SYNCED SYNCED SYNCED NOT SENT istiod-776d477cb4-44fjd 1.11.2istio-egressgateway-b57dff6c-jj4tv.istio-system SYNCED SYNCED SYNCED NOT SENT istiod-776d477cb4-44fjd 1.11.2istio-ingressgateway-58f4585dc7-qllq2.istio-system SYNCED SYNCED SYNCED SYNCED istiod-776d477cb4-44fjd 1.11.2istio-ingressgateway-78fb9874cc-zzsgk.istio-system SYNCED SYNCED SYNCED SYNCED istiod-776d477cb4-44fjd 1.11.2istio-ingressgateway-8f69f699f-tnvxc.istio-system SYNCED SYNCED SYNCED SYNCED istiod-776d477cb4-44fjd 1.11.2productpage-v1-57c54b6546-rtzst.istio SYNCED SYNCED SYNCED SYNCED istiod-776d477cb4-44fjd 1.11.2productpage-v1-75b4995fdf-zkh7n.istio SYNCED SYNCED SYNCED SYNCED istiod-776d477cb4-44fjd 1.11.2productpage-v1-ff858974b-796lx.istio SYNCED SYNCED SYNCED SYNCED istiod-776d477cb4-44fjd 1.11.2ratings-v1-78857d59c5-dpg6q.istio SYNCED SYNCED SYNCED SYNCED istiod-776d477cb4-44fjd 1.11.2ratings-v1-7f665dc48b-btqpp.istio SYNCED SYNCED SYNCED SYNCED istiod-776d477cb4-44fjd 1.11.2ratings-v1-85d69fd654-tt57m.istio SYNCED SYNCED SYNCED SYNCED istiod-776d477cb4-44fjd 1.11.2reviews-v1-545b7f7ddb-2v9m5.istio SYNCED SYNCED SYNCED SYNCED istiod-776d477cb4-44fjd 1.11.2reviews-v1-5968f866f4-g9lvc.istio SYNCED SYNCED SYNCED SYNCED istiod-776d477cb4-44fjd 1.11.2reviews-v1-99f485987-nm87s.istio SYNCED SYNCED SYNCED SYNCED istiod-776d477cb4-44fjd 1.11.2reviews-v2-59649dc9ff-n825z.istio SYNCED SYNCED SYNCED SYNCED istiod-776d477cb4-44fjd 1.11.2reviews-v2-84dd779d8b-2bn2p.istio SYNCED SYNCED SYNCED SYNCED istiod-776d477cb4-44fjd 1.11.2reviews-v2-85c4f76b94-8gw2x.istio SYNCED SYNCED SYNCED SYNCED istiod-776d477cb4-44fjd 1.11.2reviews-v3-54c5fc78-bqhq5.istio SYNCED SYNCED SYNCED SYNCED istiod-776d477cb4-44fjd 1.11.2reviews-v3-6979cc5bc8-7dj5j.istio SYNCED SYNCED SYNCED SYNCED istiod-776d477cb4-44fjd 1.11.2reviews-v3-6df8b58dc5-p2mdm.istio SYNCED SYNCED SYNCED SYNCED istiod-776d477cb4-44fjd 1.11.2[root@node01 samenetwork]# istioctl pc endpoint -n istio-system istio-ingressgateway-58f4585dc7-qllq2 |grep productpage172.20.1.69:9080 HEALTHY OK outbound|9080||productpage.istio.svc.cluster.local172.21.2.135:9080 HEALTHY OK outbound|9080||productpage.istio.svc.cluster.local172.22.1.96:9080 HEALTHY OK outbound|9080||productpage.istio.svc.cluster.localcluster2:[root@node01 ~]# istioctl psNAME CDS LDS EDS RDS ISTIOD VERSION[root@node01 ~]# istioctl pc endpoint -n istio-system istio-ingressgateway-78fb9874cc-zzsgk|grep productpage172.20.1.69:9080 HEALTHY OK outbound|9080||productpage.istio.svc.cluster.local172.21.2.135:9080 HEALTHY OK outbound|9080||productpage.istio.svc.cluster.local172.22.1.96:9080 HEALTHY OK outbound|9080||productpage.istio.svc.cluster.localcluster3:[root@node01 ~]# istioctl psNAME CDS LDS EDS RDS ISTIOD VERSION[root@node01 ~]# istioctl pc endpoint -n istio-system istio-ingressgateway-8f69f699f-tnvxc |grep productpage172.20.1.69:9080 HEALTHY OK outbound|9080||productpage.istio.svc.cluster.local172.21.2.135:9080 HEALTHY OK outbound|9080||productpage.istio.svc.cluster.local172.22.1.96:9080 HEALTHY OK outbound|9080||productpage.istio.svc.cluster.local
从上面可以看到三个集群的proxy都连的是cluster1的istiod。三个集群都有三个productpage端点,并且都是pod ip的形式,因为是在一个网络中。cluster1的istio的监控三个集群的apiserver
部署bookinfo vs gw
cluster1:
multicluster/gateway-01.yaml
kubectl apply -f gateway-01.yaml -n istio
apiVersion: networking.istio.io/v1beta1kind: Gatewaymetadata: name: bookinfo-gatewayspec: selector: istio: ingressgateway servers: - port: number: 80 name: http protocol: HTTP hosts: - "*"
multicluster/vs-bookinfo-hosts-star.yaml
kubectl apply -f vs-bookinfo-hosts-star.yaml -n istio
apiVersion: networking.istio.io/v1beta1kind: VirtualServicemetadata: name: bookinfospec: hosts: - "*" gateways: - bookinfo-gateway http: - match: - uri: exact: productpage - uri: prefix: static - uri: exact: login - uri: exact: logout - uri: prefix: api/v1/products route: - destination: host: productpage.istio.svc.cluster.local port: number: 9080
scp gateway-01.yaml root@192.168.229.140:/root
scp vs-bookinfo-hosts-star.yaml root@192.168.229.140:/root
scp gateway-01.yaml root@192.168.229.143:/root
scp vs-bookinfo-hosts-star.yaml root@192.168.229.143:/root、
cluster2:
kubectl apply -f gateway-01.yaml -n istio
kubectl apply -f vs-bookinfo-hosts-star.yaml -n istio
cluster3::
kubectl apply -f gateway-01.yaml -n istio
kubectl apply -f vs-bookinfo-hosts-star.yaml -n istio
访问:
http://192.168.229.137:32498/productpage
查看日志:
cluster1:
kubectl logs -f -n istio productpage-v1-6bb95f4848-r2dv8 -f
有日志
cluster2:
kubectl logs -f -n istio productpage-v1-6c458d7f9c-qcm4l
有日志
cluster3:
kubectl logs -f -n istio productpage-v1-6fffcfb4b-jmfs7
有日志
http://192.168.229.140:31614/productpage
查看日志:
cluster1:
kubectl logs -f -n istio productpage-v1-6bb95f4848-r2dv8 -f
有日志
cluster2:
kubectl logs -f -n istio productpage-v1-6c458d7f9c-qcm4l
有日志
cluster3:
kubectl logs -f -n istio productpage-v1-6fffcfb4b-jmfs7
有日志
http://192.168.229.143:32050/productpage
查看日志:
cluster1:
kubectl logs -f -n istio productpage-v1-6bb95f4848-r2dv8 -f
有日志
cluster2:
kubectl logs -f -n istio productpage-v1-6c458d7f9c-qcm4l
有日志
cluster3:
kubectl logs -f -n istio productpage-v1-6fffcfb4b-jmfs7
有日志
这说明多集群配置成功,而且每个envoy cluster有三个endpoint,轮训的方式访问。
清理:
cluster1:kubectl delete vs bookinfo -n istiokubectl delete gw bookinfo-gateway -n istiokubectl delete secret istio-remote-secret-cluster2 -n istio-systemkubectl delete secret istio-remote-secret-cluster3 -n istio-systemkubectl delete vs istiod-vs -n istio-systemkubectl delete gw istiod-gateway -n istio-systemistioctl x uninstall -f cluster1.yamlrebootcluster2:kubectl delete vs bookinfo -n istiokubectl delete gw bookinfo-gateway -n istioistioctl x uninstall -f cluster2.yamlrebootcluster3:kubectl delete vs bookinfo -n istiokubectl delete gw bookinfo-gateway -n istioistioctl x uninstall -f cluster3.yamlreboot
两网络
两网关

说明:
cluster1在network1,cluster2和cluster3在network2.cluster1有一个isitod,cluster2和cluster3没有istiod。cluster1有一个东西向网关,cluster2和cluster3共用一个东西向网关,在cluster2上面。cluster2和cluster3的pod可以直接通信,cluster1的service和cluster2,cluster3的service通信要经过cluster2上面的东西向网关。cluster1的proxy直接连接cluster1的istiod,cluster2和cluster3的proxy通过cluster1的东西向网关连接cluster1的istiod。cluster1的istiod监控三个集群。
两个网络network2 东西向网管可以在cluster2也可以在cluster3cluster2有网关,cluster3没有网关不建议使用,按地域负载均衡的时候会有问题集群1137,138,139集群2140,141,142集群3143,144,145打通cluster2,cluster3网络140,141,142route add -net 172.22.2.0 netmask 255.255.255.0 gw 192.168.229.145route add -net 172.22.0.0 netmask 255.255.255.0 gw 192.168.229.144route add -net 172.22.1.0 netmask 255.255.255.0 gw 192.168.229.143route add -net 10.70.0.0 netmask 255.255.0.0 gw 192.168.229.143143,144,145route add -net 172.21.2.0 netmask 255.255.255.0 gw 192.168.229.142route add -net 172.21.0.0 netmask 255.255.255.0 gw 192.168.229.141route add -net 172.21.1.0 netmask 255.255.255.0 gw 192.168.229.140route add -net 10.69.0.0 netmask 255.255.0.0 gw 192.168.229.140给isito-system namespace打标签cluster1:kubectl label namespace istio-system topology.istio.io/network=network1cluster1:kubectl label namespace istio-system topology.istio.io/network=network2cluster1:kubectl label namespace istio-system topology.istio.io/network=network2生成operator部署文件cluster1:cat <<EOF > cluster1.yamlapiVersion: install.istio.io/v1alpha1kind: IstioOperatorspec: profile: demo values: global: imagePullPolicy: IfNotPresent meshID: mesh1 multiCluster: clusterName: cluster1 network: network1 meshConfig: accessLogFile: dev/stdout enableTracing: true components: egressGateways: - name: istio-egressgateway enabled: trueEOF这里我设置的cluster1东西向网关的ip试192.168.229.100如果用的是loadblance,可以用下面命令获取# export DISCOVERY_ADDRESS=$(kubectl -n istio-system get svc istio-eastwestgateway -o jsonpath='{.status.loadBalancer.ingress[0].ip}')然后替换remotePilotAddress生成operator部署文件cat <<EOF > cluster2.yamlapiVersion: install.istio.io/v1alpha1kind: IstioOperatorspec: profile: demo values: global: imagePullPolicy: IfNotPresent meshID: mesh1 multiCluster: clusterName: cluster2 network: network2 remotePilotAddress: 192.168.229.100 meshConfig: accessLogFile: dev/stdout enableTracing: true components: egressGateways: - name: istio-egressgateway enabled: trueEOF这里我设置的cluster1东西向网关的ip试192.168.229.100如果用的是loadblance,可以用下面命令获取# export DISCOVERY_ADDRESS=$(kubectl -n istio-system get svc istio-eastwestgateway -o jsonpath='{.status.loadBalancer.ingress[0].ip}')然后替换remotePilotAddress生成operator部署文件cat <<EOF > cluster3.yamlapiVersion: install.istio.io/v1alpha1kind: IstioOperatorspec: profile: demo values: global: imagePullPolicy: IfNotPresent meshID: mesh1 multiCluster: clusterName: cluster3 network: network2 remotePilotAddress: 192.168.229.100 meshConfig: accessLogFile: dev/stdout enableTracing: true components: egressGateways: - name: istio-egressgateway enabled: trueEOF把部署文件传到cluster2scp cluster2.yaml root@192.168.229.140:/root把部署文件传到cluster3scp cluster3.yaml root@192.168.229.143:/root部署cluster1istioctl install -f cluster1.yaml部署东西向网关/root/istio-1.11.2/samples/multicluster/gen-eastwest-gateway.sh --mesh mesh1 --cluster cluster1 --network network1 | istioctl install -y -f - 配置东西向网关ip kubectl patch svc -n istio-system istio-eastwestgateway -p '{"spec":{"externalIPs":["192.168.229.100"]}}' 暴露istiodkubectl apply -n istio-system -f root/istio-1.11.2/samples/multicluster/expose-istiod.yaml暴露服务kubectl apply -n istio-system -f root/istio-1.11.2/samples/multicluster/expose-services.yamlcluster2:生成监控apiserver secretistioctl x create-remote-secret --name=cluster2 --server=https://192.168.229.140:6443 > remote-secret-cluster2.yaml传输secret到cluster1 scp remote-secret-cluster2.yaml root@192.168.229.137:/rootcluster3:生成监控apiserver secretistioctl x create-remote-secret --name=cluster3 --server=https://192.168.229.143:6443 > remote-secret-cluster3.yaml传输secret到cluster1 scp remote-secret-cluster3.yaml root@192.168.229.137:/root cluster1: 应用监控apiserver secret kubectl apply -f remote-secret-cluster2.yaml kubectl apply -f remote-secret-cluster3.yamlcluster2:部署cluster2istioctl install -f cluster2.yaml安装东西向网关/root/istio-1.11.2/samples/multicluster/gen-eastwest-gateway.sh --mesh mesh1 --cluster cluster2 --network network2 | istioctl install -y -f - 配置东西向网关ip kubectl patch svc -n istio-system istio-eastwestgateway -p '{"spec":{"externalIPs":["192.168.229.101"]}}' 暴露服务kubectl apply -n istio-system -f root/istio-1.11.2/samples/multicluster/expose-services.yaml cluster3: 部署cluster3istioctl install -f cluster3.yamlcluster1:重启pod kubectl rollout restart deploy -n istio kubectl rollout restart deploy -n istio-system cluster2: 重启pod kubectl rollout restart deploy -n istio kubectl rollout restart deploy -n istio-system cluster1: 重启pod kubectl rollout restart deploy -n istio kubectl rollout restart deploy -n istio-system
验证
cluster1:[root@node01 twonetwork]# istioctl psNAME CDS LDS EDS RDS ISTIOD VERSIONdetails-v1-655b44b5cc-t65q5.istio SYNCED SYNCED SYNCED SYNCED istiod-698b966cd5-hz9wr 1.11.2details-v1-7464b47bb-4bl2x.istio SYNCED SYNCED SYNCED SYNCED istiod-698b966cd5-hz9wr 1.11.2details-v1-7f76bd59b7-qkqph.istio SYNCED SYNCED SYNCED SYNCED istiod-698b966cd5-hz9wr 1.11.2istio-eastwestgateway-6c54ff57f4-4n5tf.istio-system SYNCED SYNCED SYNCED NOT SENT istiod-698b966cd5-hz9wr 1.11.2istio-eastwestgateway-6cd4bf6996-xzhtp.istio-system SYNCED SYNCED SYNCED NOT SENT istiod-698b966cd5-hz9wr 1.11.2istio-egressgateway-546599b588-bqzbs.istio-system SYNCED SYNCED SYNCED NOT SENT istiod-698b966cd5-hz9wr 1.11.2istio-egressgateway-57d5564758-kqgbk.istio-system SYNCED SYNCED SYNCED NOT SENT istiod-698b966cd5-hz9wr 1.11.2istio-egressgateway-9d65f86fb-trbfm.istio-system SYNCED SYNCED SYNCED NOT SENT istiod-698b966cd5-hz9wr 1.11.2istio-ingressgateway-58c9f5d786-2vs5s.istio-system SYNCED SYNCED SYNCED SYNCED istiod-698b966cd5-hz9wr 1.11.2istio-ingressgateway-5d97f85b98-5svwd.istio-system SYNCED SYNCED SYNCED SYNCED istiod-698b966cd5-hz9wr 1.11.2istio-ingressgateway-84db9bb88-jscqs.istio-system SYNCED SYNCED SYNCED SYNCED istiod-698b966cd5-hz9wr 1.11.2productpage-v1-647485fbf9-d4q8w.istio SYNCED SYNCED SYNCED SYNCED istiod-698b966cd5-hz9wr 1.11.2productpage-v1-864958696b-fbdc2.istio SYNCED SYNCED SYNCED SYNCED istiod-698b966cd5-hz9wr 1.11.2productpage-v1-86955ff989-4ckp9.istio SYNCED SYNCED SYNCED SYNCED istiod-698b966cd5-hz9wr 1.11.2ratings-v1-6b4f9cbd9c-7lk2p.istio SYNCED SYNCED SYNCED SYNCED istiod-698b966cd5-hz9wr 1.11.2ratings-v1-6df66b6b9f-zrk7v.istio SYNCED SYNCED SYNCED SYNCED istiod-698b966cd5-hz9wr 1.11.2ratings-v1-846f9d5898-fzv2c.istio SYNCED SYNCED SYNCED SYNCED istiod-698b966cd5-hz9wr 1.11.2reviews-v1-5b5d8475c5-m2snt.istio SYNCED SYNCED SYNCED SYNCED istiod-698b966cd5-hz9wr 1.11.2reviews-v1-7756f87fb6-dm8vw.istio SYNCED SYNCED SYNCED SYNCED istiod-698b966cd5-hz9wr 1.11.2reviews-v1-d77995db9-gmfbq.istio SYNCED SYNCED SYNCED SYNCED istiod-698b966cd5-hz9wr 1.11.2reviews-v2-b58b5c6f9-f5w8l.istio SYNCED SYNCED SYNCED SYNCED istiod-698b966cd5-hz9wr 1.11.2reviews-v2-d7cb7877d-pxvtg.istio SYNCED SYNCED SYNCED SYNCED istiod-698b966cd5-hz9wr 1.11.2reviews-v2-d8dcb445-gb62h.istio SYNCED SYNCED SYNCED SYNCED istiod-698b966cd5-hz9wr 1.11.2reviews-v3-59576f889-c6sbd.istio SYNCED SYNCED SYNCED SYNCED istiod-698b966cd5-hz9wr 1.11.2reviews-v3-5fb585c9db-4hzrj.istio SYNCED SYNCED SYNCED SYNCED istiod-698b966cd5-hz9wr 1.11.2reviews-v3-df4597ff-74vdb.istio SYNCED SYNCED SYNCED SYNCED istiod-698b966cd5-hz9wr 1.11.2[root@node01 twonetwork]# istioctl pc endpoint -n istio productpage-v1-647485fbf9-d4q8w|grep productpage172.20.1.35:9080 HEALTHY OK outbound|9080||productpage.istio.svc.cluster.local192.168.229.101:15443 HEALTHY OK outbound|9080||productpage.istio.svc.cluster.localcluster2:[root@node01 ~]# istioctl psNAME CDS LDS EDS RDS ISTIOD VERSION[root@node01 ~]# istioctl pc endpoint -n istio productpage-v1-864958696b-fbdc2|grep productpage172.21.0.91:9080 HEALTHY OK outbound|9080||productpage.istio.svc.cluster.local172.22.0.78:9080 HEALTHY OK outbound|9080||productpage.istio.svc.cluster.local192.168.229.100:15443 HEALTHY OK outbound|9080||productpage.istio.svc.cluster.localcluster3:[root@node01 ~]# istioctl psNAME CDS LDS EDS RDS ISTIOD VERSION[root@node01 ~]# istioctl pc endpoint -n istio productpage-v1-86955ff989-4ckp9|grep productpage172.21.0.91:9080 HEALTHY OK outbound|9080||productpage.istio.svc.cluster.local172.22.0.78:9080 HEALTHY OK outbound|9080||productpage.istio.svc.cluster.local192.168.229.100:15443 HEALTHY OK outbound|9080||productpage.istio.svc.cluster.local
三个集群的service连接的是cluster1的istiod。cluster1有两个productpage端点,其中一个端点是cluster2的东西向网关的地址,这里为啥是两个而不是三个端点,因为cluster2和cluster3只有一个东西向网关。cluster2有三个端点,其中一个是cluster1的东西向网关的地址,因为cluster2和cluster3在一个集群中,可以直接连接,所以这两个之间用的是pod ip。cluster3的端点情况和cluster2类似。
部署bookinfo vs gw
cluster1:
multicluster/gateway-01.yaml
kubectl apply -f gateway-01.yaml -n istio
apiVersion: networking.istio.io/v1beta1kind: Gatewaymetadata: name: bookinfo-gatewayspec: selector: istio: ingressgateway servers: - port: number: 80 name: http protocol: HTTP hosts: - "*"
multicluster/vs-bookinfo-hosts-star.yaml
kubectl apply -f vs-bookinfo-hosts-star.yaml -n istio
apiVersion: networking.istio.io/v1beta1kind: VirtualServicemetadata: name: bookinfospec: hosts: - "*" gateways: - bookinfo-gateway http: - match: - uri: exact: productpage - uri: prefix: static - uri: exact: login - uri: exact: logout - uri: prefix: api/v1/products route: - destination: host: productpage.istio.svc.cluster.local port: number: 9080
scp gateway-01.yaml root@192.168.229.140:/root
scp vs-bookinfo-hosts-star.yaml root@192.168.229.140:/root
scp gateway-01.yaml root@192.168.229.143:/root
scp vs-bookinfo-hosts-star.yaml root@192.168.229.143:/root、
cluster2:
kubectl apply -f gateway-01.yaml -n istio
kubectl apply -f vs-bookinfo-hosts-star.yaml -n istio
cluster3::
kubectl apply -f gateway-01.yaml -n istio
kubectl apply -f vs-bookinfo-hosts-star.yaml -n istio
访问:
http://192.168.229.137:32498/productpage
查看日志:
cluster1:
kubectl logs -f -n istio productpage-v1-6bb95f4848-r2dv8 -f
有日志
cluster2:
kubectl logs -f -n istio productpage-v1-6c458d7f9c-qcm4l
有日志
cluster3:
kubectl logs -f -n istio productpage-v1-6fffcfb4b-jmfs7
有日志
http://192.168.229.140:31614/productpage
查看日志:
cluster1:
kubectl logs -f -n istio productpage-v1-6bb95f4848-r2dv8 -f
有日志
cluster2:
kubectl logs -f -n istio productpage-v1-6c458d7f9c-qcm4l
有日志
cluster3:
kubectl logs -f -n istio productpage-v1-6fffcfb4b-jmfs7
有日志
http://192.168.229.143:32050/productpage
查看日志:
cluster1:
kubectl logs -f -n istio productpage-v1-6bb95f4848-r2dv8 -f
有日志
cluster2:
kubectl logs -f -n istio productpage-v1-6c458d7f9c-qcm4l
有日志
cluster3:
kubectl logs -f -n istio productpage-v1-6fffcfb4b-jmfs7
有日志
这说明多集群配置成功,而且每个envoy cluster有三个endpoint,轮训的方式访问。
清理:
cluster1:
kubectl label namespace istio-system topology.istio.io/network-
kubectl delete vs bookinfo -n istio
kubectl delete gw bookinfo-gateway -n istio
kubectl delete secret istio-remote-secret-cluster2 -n istio-system
kubectl delete secret istio-remote-secret-cluster3 -n istio-system
kubectl delete gw cross-network-gateway -n istio-system
kubectl delete gw istiod-gateway -n istio
kubectl delete vs istiod-vs -n istio
istioctl x uninstall -f cluster1.yaml
reboot
cluster2:
kubectl label namespace istio-system topology.istio.io/network-
kubectl delete vs bookinfo -n istio
kubectl delete gw bookinfo-gateway -n istio
kubectl delete gw cross-network-gateway -n istio-system
istioctl x uninstall -f cluster2.yaml
reboot
cluster3:
kubectl label namespace istio-system topology.istio.io/network-
kubectl delete vs bookinfo -n istio
kubectl delete gw bookinfo-gateway -n istio
istioctl x uninstall -f cluster3.yaml
reboot
三网关

说明:
cluster1在network1,cluster2和cluster3在network2.cluster1 有一个isitod,cluster2和cluster3没有istiod。cluster1的proxy直接连接自己的istiod,cluster2和cluster3的proxy通过cluster1的东西向网关连接cluster1的istiod。cluster1的istiod监控三个集群。cluster1的service通过cluster2的东西向网关访问cluster2的service,cluster1的service通过cluster3的东西向网关访问cluster3的service。cluster2和cluster3的service可以直接访问。
两个网络三个东西向网关集群1137,138,139集群2140,141,142集群3143,144,145打通cluster2,cluster3网络140,141,142route add -net 172.22.2.0 netmask 255.255.255.0 gw 192.168.229.145route add -net 172.22.0.0 netmask 255.255.255.0 gw 192.168.229.144route add -net 172.22.1.0 netmask 255.255.255.0 gw 192.168.229.143route add -net 10.70.0.0 netmask 255.255.0.0 gw 192.168.229.143143,144,145route add -net 172.21.2.0 netmask 255.255.255.0 gw 192.168.229.142route add -net 172.21.0.0 netmask 255.255.255.0 gw 192.168.229.141route add -net 172.21.1.0 netmask 255.255.255.0 gw 192.168.229.140route add -net 10.69.0.0 netmask 255.255.0.0 gw 192.168.229.140给isito-system namespace打标签cluster1:kubectl label namespace istio-system topology.istio.io/network=network1cluster2:kubectl label namespace istio-system topology.istio.io/network=network2cluster3:kubectl label namespace istio-system topology.istio.io/network=network2生成operator部署文件cluster1:cat <<EOF > cluster1.yamlapiVersion: install.istio.io/v1alpha1kind: IstioOperatorspec: profile: demo values: global: imagePullPolicy: IfNotPresent meshID: mesh1 multiCluster: clusterName: cluster1 network: network1 meshConfig: accessLogFile: dev/stdout enableTracing: true components: egressGateways: - name: istio-egressgateway enabled: trueEOF这里我设置的cluster1东西向网关的ip试192.168.229.100如果用的是loadblance,可以用下面命令获取# export DISCOVERY_ADDRESS=$(kubectl -n istio-system get svc istio-eastwestgateway -o jsonpath='{.status.loadBalancer.ingress[0].ip}')然后替换remotePilotAddress生成operator部署文件cat <<EOF > cluster2.yamlapiVersion: install.istio.io/v1alpha1kind: IstioOperatorspec: profile: demo values: global: imagePullPolicy: IfNotPresent meshID: mesh1 multiCluster: clusterName: cluster2 network: network2 remotePilotAddress: 192.168.229.100 meshConfig: accessLogFile: dev/stdout enableTracing: true components: egressGateways: - name: istio-egressgateway enabled: trueEOF这里我设置的cluster1东西向网关的ip试192.168.229.100如果用的是loadblance,可以用下面命令获取# export DISCOVERY_ADDRESS=$(kubectl -n istio-system get svc istio-eastwestgateway -o jsonpath='{.status.loadBalancer.ingress[0].ip}')然后替换remotePilotAddress生成operator部署文件cat <<EOF > cluster3.yamlapiVersion: install.istio.io/v1alpha1kind: IstioOperatorspec: profile: demo values: global: imagePullPolicy: IfNotPresent meshID: mesh1 multiCluster: clusterName: cluster3 network: network2 remotePilotAddress: 192.168.229.100 meshConfig: accessLogFile: dev/stdout enableTracing: true components: egressGateways: - name: istio-egressgateway enabled: trueEOF把部署文件传到cluster2scp cluster2.yaml root@192.168.229.140:/root把部署文件传到cluster3scp cluster3.yaml root@192.168.229.143:/root部署cluster1istioctl install -f cluster1.yaml部署东西向网关/root/istio-1.11.2/samples/multicluster/gen-eastwest-gateway.sh --mesh mesh1 --cluster cluster1 --network network1 | istioctl install -y -f - 配置东西向网关ip kubectl patch svc -n istio-system istio-eastwestgateway -p '{"spec":{"externalIPs":["192.168.229.100"]}}' 暴露istiodkubectl apply -n istio-system -f root/istio-1.11.2/samples/multicluster/expose-istiod.yaml暴露服务kubectl apply -n istio-system -f root/istio-1.11.2/samples/multicluster/expose-services.yamlcluster2:生成监控apiserver secretistioctl x create-remote-secret --name=cluster2 --server=https://192.168.229.140:6443 > remote-secret-cluster2.yaml传输secret到cluster1 scp remote-secret-cluster2.yaml root@192.168.229.137:/rootcluster3:生成监控apiserver secretistioctl x create-remote-secret --name=cluster3 --server=https://192.168.229.143:6443 > remote-secret-cluster3.yaml传输secret到cluster1 scp remote-secret-cluster3.yaml root@192.168.229.137:/root cluster1: 应用监控apiserver secret kubectl apply -f remote-secret-cluster2.yaml kubectl apply -f remote-secret-cluster3.yamlcluster2:部署cluster2istioctl install -f cluster2.yaml安装东西向网关/root/istio-1.11.2/samples/multicluster/gen-eastwest-gateway.sh --mesh mesh1 --cluster cluster2 --network network2 | istioctl install -y -f - 配置东西向网关ip kubectl patch svc -n istio-system istio-eastwestgateway -p '{"spec":{"externalIPs":["192.168.229.101"]}}' 暴露服务kubectl apply -n istio-system -f root/istio-1.11.2/samples/multicluster/expose-services.yaml cluster3: 部署cluster3istioctl install -f cluster3.yaml安装东西向网关/root/istio-1.11.2/samples/multicluster/gen-eastwest-gateway.sh --mesh mesh1 --cluster cluster3 --network network2 | istioctl install -y -f - 配置东西向网关ip kubectl patch svc -n istio-system istio-eastwestgateway -p '{"spec":{"externalIPs":["192.168.229.102"]}}' 暴露服务kubectl apply -n istio-system -f root/istio-1.11.2/samples/multicluster/expose-services.yamlcluster1:重启pod kubectl rollout restart deploy -n istio kubectl rollout restart deploy -n istio-system cluster2: 重启pod kubectl rollout restart deploy -n istio kubectl rollout restart deploy -n istio-system cluster1: 重启pod kubectl rollout restart deploy -n istio kubectl rollout restart deploy -n istio-system
验证:
cluster1:[root@node01 twonetworkthreegateway]# istioctl psNAME CDS LDS EDS RDS ISTIOD VERSIONdetails-v1-6b4b5c8bb4-qb8wz.istio SYNCED SYNCED SYNCED SYNCED istiod-c7bfddd65-fxgq4 1.11.2details-v1-76dfcb7885-k97p9.istio SYNCED SYNCED SYNCED SYNCED istiod-c7bfddd65-fxgq4 1.11.2details-v1-7b6c945f64-jjnn6.istio SYNCED SYNCED SYNCED SYNCED istiod-c7bfddd65-fxgq4 1.11.2istio-eastwestgateway-64f8d96dd8-swdfp.istio-system SYNCED SYNCED SYNCED NOT SENT istiod-c7bfddd65-fxgq4 1.11.2istio-eastwestgateway-687cf775f4-smwjc.istio-system SYNCED SYNCED SYNCED NOT SENT istiod-c7bfddd65-fxgq4 1.11.2istio-eastwestgateway-76b4f4b7d5-rg4wm.istio-system SYNCED SYNCED SYNCED NOT SENT istiod-c7bfddd65-fxgq4 1.11.2istio-egressgateway-66bdf6b5d9-pgkx4.istio-system SYNCED SYNCED SYNCED NOT SENT istiod-c7bfddd65-fxgq4 1.11.2istio-egressgateway-6bc464c8d8-zxx4g.istio-system SYNCED SYNCED SYNCED NOT SENT istiod-c7bfddd65-fxgq4 1.11.2istio-egressgateway-7c46778d97-jdsjx.istio-system SYNCED SYNCED SYNCED NOT SENT istiod-c7bfddd65-fxgq4 1.11.2istio-ingressgateway-5689c54c7b-sgb59.istio-system SYNCED SYNCED SYNCED NOT SENT istiod-c7bfddd65-fxgq4 1.11.2istio-ingressgateway-76c7fd4dff-6kvlx.istio-system SYNCED SYNCED SYNCED NOT SENT istiod-c7bfddd65-fxgq4 1.11.2istio-ingressgateway-7f55cc9f77-4vzkk.istio-system SYNCED SYNCED SYNCED NOT SENT istiod-c7bfddd65-fxgq4 1.11.2productpage-v1-67fd8f54c9-fspdz.istio SYNCED SYNCED SYNCED SYNCED istiod-c7bfddd65-fxgq4 1.11.2productpage-v1-6dd84945cb-fxczj.istio SYNCED SYNCED SYNCED SYNCED istiod-c7bfddd65-fxgq4 1.11.2productpage-v1-cccdbd8f6-29892.istio SYNCED SYNCED SYNCED SYNCED istiod-c7bfddd65-fxgq4 1.11.2ratings-v1-5cdc447c97-cnfr6.istio SYNCED SYNCED SYNCED SYNCED istiod-c7bfddd65-fxgq4 1.11.2ratings-v1-6dd6959cb8-sq72s.istio SYNCED SYNCED SYNCED SYNCED istiod-c7bfddd65-fxgq4 1.11.2ratings-v1-858bdc68d-2rffj.istio SYNCED SYNCED SYNCED SYNCED istiod-c7bfddd65-fxgq4 1.11.2reviews-v1-6546f5967b-ksxzt.istio SYNCED SYNCED SYNCED SYNCED istiod-c7bfddd65-fxgq4 1.11.2reviews-v1-7d89469cf6-fp9hg.istio SYNCED SYNCED SYNCED SYNCED istiod-c7bfddd65-fxgq4 1.11.2reviews-v1-7f9844cc85-tp797.istio SYNCED SYNCED SYNCED SYNCED istiod-c7bfddd65-fxgq4 1.11.2reviews-v2-5998778d96-2tj9v.istio SYNCED SYNCED SYNCED SYNCED istiod-c7bfddd65-fxgq4 1.11.2reviews-v2-759b796d5c-pkxpl.istio SYNCED SYNCED SYNCED SYNCED istiod-c7bfddd65-fxgq4 1.11.2reviews-v2-778645c964-hxdxb.istio SYNCED SYNCED SYNCED SYNCED istiod-c7bfddd65-fxgq4 1.11.2reviews-v3-5888845bb5-chrql.istio SYNCED SYNCED SYNCED SYNCED istiod-c7bfddd65-fxgq4 1.11.2reviews-v3-69b7957588-xnw2v.istio SYNCED SYNCED SYNCED SYNCED istiod-c7bfddd65-fxgq4 1.11.2reviews-v3-c78bc98bd-crbmt.istio SYNCED SYNCED SYNCED SYNCED istiod-c7bfddd65-fxgq4 1.11.2[root@node01 twonetworkthreegateway]# istioctl pc endpoint -n istio-system istio-ingressgateway-5689c54c7b-sgb59|grep productpage172.20.1.93:9080 HEALTHY OK outbound|9080||productpage.istio.svc.cluster.local192.168.229.101:15443 HEALTHY OK outbound|9080||productpage.istio.svc.cluster.local192.168.229.102:15443 HEALTHY OK outbound|9080||productpage.istio.svc.cluster.localcluster2:[root@node01 ~]# istioctl psNAME CDS LDS EDS RDS ISTIOD VERSION[root@node01 ~]# istioctl pc endpoint -n istio-system istio-ingressgateway-7f55cc9f77-4vzkk|grep productpage172.21.2.150:9080 HEALTHY OK outbound|9080||productpage.istio.svc.cluster.local172.22.1.106:9080 HEALTHY OK outbound|9080||productpage.istio.svc.cluster.local192.168.229.100:15443 HEALTHY OK outbound|9080||productpage.istio.svc.cluster.localcluster3:[root@node01 ~]# istioctl psNAME CDS LDS EDS RDS ISTIOD VERSION[root@node01 ~]# istioctl pc endpoint -n istio-system istio-ingressgateway-76c7fd4dff-6kvlx|grep productpage172.21.2.150:9080 HEALTHY OK outbound|9080||productpage.istio.svc.cluster.local172.22.1.106:9080 HEALTHY OK outbound|9080||productpage.istio.svc.cluster.local192.168.229.100:15443 HEALTHY OK outbound|9080||productpage.istio.svc.cluster.local
三个集群service都连的是cluster1的istiod,其中cluster1的service直接连接自己的istiod,cluster2和cluster3通过cluster1的东西向网关链接。cluster1的productpage endpoint有两个是cluster2和cluster3的东西向网关地址,cluster2的productpage endpoint有一个是cluster1的东西向网管地址,cluster3类似。这说明cluster2和cluster3的service是直连的,他们和cluster1的service通过东西向网关连接。
部署bookinfo vs gw
cluster1:
multicluster/gateway-01.yaml
kubectl apply -f gateway-01.yaml -n istio
apiVersion: networking.istio.io/v1beta1kind: Gatewaymetadata: name: bookinfo-gatewayspec: selector: istio: ingressgateway servers: - port: number: 80 name: http protocol: HTTP hosts: - "*"
multicluster/vs-bookinfo-hosts-star.yaml
kubectl apply -f vs-bookinfo-hosts-star.yaml -n istio
apiVersion: networking.istio.io/v1beta1kind: VirtualServicemetadata: name: bookinfospec: hosts: - "*" gateways: - bookinfo-gateway http: - match: - uri: exact: productpage - uri: prefix: static - uri: exact: login - uri: exact: logout - uri: prefix: api/v1/products route: - destination: host: productpage.istio.svc.cluster.local port: number: 9080
scp gateway-01.yaml root@192.168.229.140:/root
scp vs-bookinfo-hosts-star.yaml root@192.168.229.140:/root
scp gateway-01.yaml root@192.168.229.143:/root
scp vs-bookinfo-hosts-star.yaml root@192.168.229.143:/root、
cluster2:
kubectl apply -f gateway-01.yaml -n istio
kubectl apply -f vs-bookinfo-hosts-star.yaml -n istio
cluster3::
kubectl apply -f gateway-01.yaml -n istio
kubectl apply -f vs-bookinfo-hosts-star.yaml -n istio
访问:
http://192.168.229.137:32498/productpage
查看日志:
cluster1:
kubectl logs -f -n istio productpage-v1-6bb95f4848-r2dv8 -f
有日志
cluster2:
kubectl logs -f -n istio productpage-v1-6c458d7f9c-qcm4l
有日志
cluster3:
kubectl logs -f -n istio productpage-v1-6fffcfb4b-jmfs7
有日志
http://192.168.229.140:31614/productpage
查看日志:
cluster1:
kubectl logs -f -n istio productpage-v1-6bb95f4848-r2dv8 -f
有日志
cluster2:
kubectl logs -f -n istio productpage-v1-6c458d7f9c-qcm4l
有日志
cluster3:
kubectl logs -f -n istio productpage-v1-6fffcfb4b-jmfs7
有日志
http://192.168.229.143:32050/productpage
查看日志:
cluster1:
kubectl logs -f -n istio productpage-v1-6bb95f4848-r2dv8 -f
有日志
cluster2:
kubectl logs -f -n istio productpage-v1-6c458d7f9c-qcm4l
有日志
cluster3:
kubectl logs -f -n istio productpage-v1-6fffcfb4b-jmfs7
有日志
这说明多集群配置成功,而且每个envoy cluster有三个endpoint,轮训的方式访问。
清理:
cluster1:
kubectl label namespace istio-system topology.istio.io/network-
kubectl delete vs bookinfo -n istio
kubectl delete gw bookinfo-gateway -n istio
kubectl delete secret istio-remote-secret-cluster2 -n istio-system
kubectl delete secret istio-remote-secret-cluster3 -n istio-system
kubectl delete gw cross-network-gateway -n istio-system
kubectl delete gw istiod-gateway -n istio-system
kubectl delete vs istiod-vs -n istio-system
istioctl x uninstall -f cluster1.yaml
reboot
cluster2:
kubectl label namespace istio-system topology.istio.io/network-
kubectl delete vs bookinfo -n istio
kubectl delete gw bookinfo-gateway -n istio
kubectl delete gw cross-network-gateway -n istio-system
istioctl x uninstall -f cluster2.yaml
reboot
cluster3:
kubectl label namespace istio-system topology.istio.io/network-
kubectl delete vs bookinfo -n istio
kubectl delete gw bookinfo-gateway -n istio
kubectl delete gw cross-network-gateway -n istio-system
istioctl x uninstall -f cluster3.yaml
reboot
三网络

说明:
cluster1在网络network1,cluster2在网络network2,cluster3在network3.cluster1有一个istiod,cluster2和cluster3没有istiod。cluster1的proxy直接连接集群内的istiod,cluster2和cluster3通过东西向网关连接cluster1的istiod。三个集群的service通过东西向网关相互链接。
三个网络集群1137,138,139集群2140,141,142集群3143,144,145给istio-system namespace打标签cluster1:kubectl label namespace istio-system topology.istio.io/network=network1cluster2: kubectl label namespace istio-system topology.istio.io/network=network2cluster3: kubectl label namespace istio-system topology.istio.io/network=network3cluster1:生成istio operator部署文件cat <<EOF > cluster1.yamlapiVersion: install.istio.io/v1alpha1kind: IstioOperatorspec: profile: demo values: global: meshID: mesh1 multiCluster: clusterName: cluster1 network: network1 meshConfig: accessLogFile: dev/stdout enableTracing: true components: egressGateways: - name: istio-egressgateway enabled: trueEOF这里我设置的cluster1东西向网关的ip试192.168.229.100如果用的是loadblance,可以用下面命令获取# export DISCOVERY_ADDRESS=$(kubectl -n istio-system get svc istio-eastwestgateway -o jsonpath='{.status.loadBalancer.ingress[0].ip}')然后替换remotePilotAddress生成istio operator部署文件 cat <<EOF > cluster2.yamlapiVersion: install.istio.io/v1alpha1kind: IstioOperatorspec: profile: demo values: global: meshID: mesh1 multiCluster: clusterName: cluster2 network: network2 remotePilotAddress: 192.168.229.100 meshConfig: accessLogFile: dev/stdout enableTracing: true components: egressGateways: - name: istio-egressgateway enabled: trueEOF这里我设置的cluster1东西向网关的ip试192.168.229.100如果用的是loadblance,可以用下面命令获取# export DISCOVERY_ADDRESS=$(kubectl -n istio-system get svc istio-eastwestgateway -o jsonpath='{.status.loadBalancer.ingress[0].ip}')然后替换remotePilotAddress生成istio operator部署文件cat <<EOF > cluster3.yamlapiVersion: install.istio.io/v1alpha1kind: IstioOperatorspec: profile: demo values: global: meshID: mesh1 multiCluster: clusterName: cluster3 network: network3 remotePilotAddress: 192.168.229.100 meshConfig: accessLogFile: dev/stdout enableTracing: true components: egressGateways: - name: istio-egressgateway enabled: trueEOF传输部署文件到cluster2scp cluster2.yaml root@192.168.229.140:/root传输部署文件到cluster3scp cluster3.yaml root@192.168.229.143:/root安装istioistioctl install -f cluster1.yaml生成东西向网关/root/istio-1.11.2/samples/multicluster/gen-eastwest-gateway.sh --mesh mesh1 --cluster cluster1 --network network1 | istioctl install -y -f - 配置东西向网关ip kubectl patch svc -n istio-system istio-eastwestgateway -p '{"spec":{"externalIPs":["192.168.229.100"]}}' 暴露istiodkubectl apply -n istio-system -f root/istio-1.11.2/samples/multicluster/expose-istiod.yaml暴露servicekubectl apply -n istio-system -f root/istio-1.11.2/samples/multicluster/expose-services.yamlcluster2:生成访问apiserver的secretistioctl x create-remote-secret --name=cluster2 --server=https://192.168.229.140:6443 > remote-secret-cluster2.yaml传输secret到cluster1 scp remote-secret-cluster2.yaml root@192.168.229.137:/rootcluster3:生成访问apiserver的secretistioctl x create-remote-secret --name=cluster3 --server=https://192.168.229.143:6443 > remote-secret-cluster3.yaml传输secret到cluster1 scp remote-secret-cluster3.yaml root@192.168.229.137:/root cluster1:应用secret kubectl apply -f remote-secret-cluster2.yaml kubectl apply -f remote-secret-cluster3.yaml cluster2:部署istioistioctl install -f cluster2.yaml生成东西向网关/root/istio-1.11.2/samples/multicluster/gen-eastwest-gateway.sh --mesh mesh1 --cluster cluster2 --network network2 | istioctl install -y -f -配置东西向网关ip kubectl patch svc -n istio-system istio-eastwestgateway -p '{"spec":{"externalIPs":["192.168.229.101"]}}' 暴露servicekubectl apply -n istio-system -f root/istio-1.11.2/samples/multicluster/expose-services.yaml cluster3: 部署istioistioctl install -f cluster3.yaml生成东西向网关/root/istio-1.11.2/samples/multicluster/gen-eastwest-gateway.sh --mesh mesh1 --cluster cluster3 --network network3 | istioctl install -y -f -配置东西向网关ip kubectl patch svc -n istio-system istio-eastwestgateway -p '{"spec":{"externalIPs":["192.168.229.102"]}}' 暴露servicekubectl apply -n istio-system -f root/istio-1.11.2/samples/multicluster/expose-services.yaml cluster1:重启pod kubectl rollout restart deploy -n istio kubectl rollout restart deploy -n istio-system cluster2:重启pod kubectl rollout restart deploy -n istio kubectl rollout restart deploy -n istio-system cluster3: 重启pod kubectl rollout restart deploy -n istio kubectl rollout restart deploy -n istio-system
验证
cluster1:[root@node01 ~]# istioctl psNAME CDS LDS EDS RDS ISTIOD VERSIONdetails-v1-68ffb7845c-wfc8s.istio SYNCED SYNCED SYNCED SYNCED istiod-598cfb4f7b-2wsw2 1.11.2details-v1-75fcf458c7-l5mk2.istio SYNCED SYNCED SYNCED SYNCED istiod-598cfb4f7b-2wsw2 1.11.2details-v1-8568696cf5-gc454.istio SYNCED SYNCED SYNCED SYNCED istiod-598cfb4f7b-2wsw2 1.11.2istio-eastwestgateway-6d99d5cf57-4rmvl.istio-system SYNCED SYNCED SYNCED NOT SENT istiod-598cfb4f7b-2wsw2 1.11.2istio-eastwestgateway-756fbb795d-fmcrr.istio-system SYNCED SYNCED SYNCED NOT SENT istiod-598cfb4f7b-2wsw2 1.11.2istio-eastwestgateway-887c5f6bf-vtns7.istio-system SYNCED SYNCED SYNCED NOT SENT istiod-598cfb4f7b-2wsw2 1.11.2istio-egressgateway-68c99f8bb6-8j9qx.istio-system SYNCED SYNCED SYNCED NOT SENT istiod-598cfb4f7b-2wsw2 1.11.2istio-egressgateway-7b9bd57b99-52hpq.istio-system SYNCED SYNCED SYNCED NOT SENT istiod-598cfb4f7b-2wsw2 1.11.2istio-egressgateway-84d6945467-jbkjt.istio-system SYNCED SYNCED SYNCED NOT SENT istiod-598cfb4f7b-2wsw2 1.11.2istio-ingressgateway-7c8d87d5f5-5pwbz.istio-system SYNCED SYNCED SYNCED NOT SENT istiod-598cfb4f7b-2wsw2 1.11.2istio-ingressgateway-856cbc54b9-bcr28.istio-system SYNCED SYNCED SYNCED NOT SENT istiod-598cfb4f7b-2wsw2 1.11.2istio-ingressgateway-b594544d4-hjsrf.istio-system SYNCED SYNCED SYNCED NOT SENT istiod-598cfb4f7b-2wsw2 1.11.2productpage-v1-596f75689-r6glq.istio SYNCED SYNCED SYNCED SYNCED istiod-598cfb4f7b-2wsw2 1.11.2productpage-v1-7bd457ff8c-9rdkp.istio SYNCED SYNCED SYNCED SYNCED istiod-598cfb4f7b-2wsw2 1.11.2productpage-v1-7fd5d8dc87-5z4t7.istio SYNCED SYNCED SYNCED SYNCED istiod-598cfb4f7b-2wsw2 1.11.2ratings-v1-5f58f859f-lmxts.istio SYNCED SYNCED SYNCED SYNCED istiod-598cfb4f7b-2wsw2 1.11.2ratings-v1-7cb488c88f-p2r4v.istio SYNCED SYNCED SYNCED SYNCED istiod-598cfb4f7b-2wsw2 1.11.2ratings-v1-84db8675f7-4tjhz.istio SYNCED SYNCED SYNCED SYNCED istiod-598cfb4f7b-2wsw2 1.11.2reviews-v1-5d94854d9-497k9.istio SYNCED SYNCED SYNCED SYNCED istiod-598cfb4f7b-2wsw2 1.11.2reviews-v1-6bdffd75c5-hxtht.istio SYNCED SYNCED SYNCED SYNCED istiod-598cfb4f7b-2wsw2 1.11.2reviews-v1-b957b7485-kgdsb.istio SYNCED SYNCED SYNCED SYNCED istiod-598cfb4f7b-2wsw2 1.11.2reviews-v2-57d55fccc-pm4sn.istio SYNCED SYNCED SYNCED SYNCED istiod-598cfb4f7b-2wsw2 1.11.2reviews-v2-69d544fd69-5z5kn.istio SYNCED SYNCED SYNCED SYNCED istiod-598cfb4f7b-2wsw2 1.11.2reviews-v2-6cf5595767-4gv7b.istio SYNCED SYNCED SYNCED SYNCED istiod-598cfb4f7b-2wsw2 1.11.2reviews-v3-566b69584c-gpnfz.istio SYNCED SYNCED SYNCED SYNCED istiod-598cfb4f7b-2wsw2 1.11.2reviews-v3-794f468c5c-kxtx7.istio SYNCED SYNCED SYNCED SYNCED istiod-598cfb4f7b-2wsw2 1.11.2reviews-v3-7f579546d9-cbf9n.istio SYNCED SYNCED SYNCED SYNCED istiod-598cfb4f7b-2wsw2 1.11.2[root@node01 ~]# istioctl pc endpoint -n istio-system istio-ingressgateway-856cbc54b9-bcr28|grep productpage172.20.2.108:9080 HEALTHY OK outbound|9080||productpage.istio.svc.cluster.local192.168.229.101:15443 HEALTHY OK outbound|9080||productpage.istio.svc.cluster.local192.168.229.102:15443 HEALTHY OK outbound|9080||productpage.istio.svc.cluster.localcluster2:[root@node01 ~]# istioctl psNAME CDS LDS EDS RDS ISTIOD VERSION[root@node01 ~]# istioctl pc endpoint -n istio-system istio-ingressgateway-b594544d4-hjsrf|grep productpage172.21.0.145:9080 HEALTHY OK outbound|9080||productpage.istio.svc.cluster.local192.168.229.100:15443 HEALTHY OK outbound|9080||productpage.istio.svc.cluster.local192.168.229.102:15443 HEALTHY OK outbound|9080||productpage.istio.svc.cluster.localcluster3:[root@node01 ~]# istioctl psNAME CDS LDS EDS RDS ISTIOD VERSION[root@node01 ~]# istioctl pc endpoint -n istio-system istio-ingressgateway-7c8d87d5f5-5pwbz |grep productpage172.22.0.133:9080 HEALTHY OK outbound|9080||productpage.istio.svc.cluster.local192.168.229.100:15443 HEALTHY OK outbound|9080||productpage.istio.svc.cluster.local192.168.229.101:15443 HEALTHY OK outbound|9080||productpage.istio.svc.cluster.local
三个集群所有proxy连的是cluster1的istiod,cluster1直接连接,cluster2和cluster3通过cluster1的东西向网关链接。cluster1 productpage endpoint有两个是cluster2和cluster3的网关地址,cluster2和cluster3类似,因为各自网络不通。
部署bookinfo vs gw
cluster1:
multicluster/gateway-01.yaml
kubectl apply -f gateway-01.yaml -n istio
apiVersion: networking.istio.io/v1beta1kind: Gatewaymetadata: name: bookinfo-gatewayspec: selector: istio: ingressgateway servers: - port: number: 80 name: http protocol: HTTP hosts: - "*"
multicluster/vs-bookinfo-hosts-star.yaml
kubectl apply -f vs-bookinfo-hosts-star.yaml -n istio
apiVersion: networking.istio.io/v1beta1kind: VirtualServicemetadata: name: bookinfospec: hosts: - "*" gateways: - bookinfo-gateway http: - match: - uri: exact: productpage - uri: prefix: static - uri: exact: login - uri: exact: logout - uri: prefix: api/v1/products route: - destination: host: productpage.istio.svc.cluster.local port: number: 9080
scp gateway-01.yaml root@192.168.229.140:/root
scp vs-bookinfo-hosts-star.yaml root@192.168.229.140:/root
scp gateway-01.yaml root@192.168.229.143:/root
scp vs-bookinfo-hosts-star.yaml root@192.168.229.143:/root、
cluster2:
kubectl apply -f gateway-01.yaml -n istio
kubectl apply -f vs-bookinfo-hosts-star.yaml -n istio
cluster3::
kubectl apply -f gateway-01.yaml -n istio
kubectl apply -f vs-bookinfo-hosts-star.yaml -n istio
访问:
http://192.168.229.137:32498/productpage
查看日志:
cluster1:
kubectl logs -f -n istio productpage-v1-6bb95f4848-r2dv8 -f
有日志
cluster2:
kubectl logs -f -n istio productpage-v1-6c458d7f9c-qcm4l
有日志
cluster3:
kubectl logs -f -n istio productpage-v1-6fffcfb4b-jmfs7
有日志
http://192.168.229.140:31614/productpage
查看日志:
cluster1:
kubectl logs -f -n istio productpage-v1-6bb95f4848-r2dv8 -f
有日志
cluster2:
kubectl logs -f -n istio productpage-v1-6c458d7f9c-qcm4l
有日志
cluster3:
kubectl logs -f -n istio productpage-v1-6fffcfb4b-jmfs7
有日志
http://192.168.229.143:32050/productpage
查看日志:
cluster1:
kubectl logs -f -n istio productpage-v1-6bb95f4848-r2dv8 -f
有日志
cluster2:
kubectl logs -f -n istio productpage-v1-6c458d7f9c-qcm4l
有日志
cluster3:
kubectl logs -f -n istio productpage-v1-6fffcfb4b-jmfs7
有日志
这说明多集群配置成功,而且每个envoy cluster有三个endpoint,轮训的方式访问。
清理:
cluster1:
kubectl label namespace istio-system topology.istio.io/network-
kubectl delete vs bookinfo -n istio
kubectl delete gw bookinfo-gateway -n istio
kubectl delete secret istio-remote-secret-cluster2 -n istio-system
kubectl delete secret istio-remote-secret-cluster3 -n istio-system
kubectl delete gw cross-network-gateway -n istio-system
kubectl delete gw istiod-gateway -n istio-system
kubectl delete vs istiod-vs -n istio-system
istioctl x uninstall -f cluster1.yaml
reboot
cluster2:
kubectl label namespace istio-system topology.istio.io/network-
kubectl delete vs bookinfo -n istio
kubectl delete gw bookinfo-gateway -n istio
kubectl delete gw cross-network-gateway -n istio-system
istioctl x uninstall -f cluster2.yaml
reboot
cluster3:
kubectl label namespace istio-system topology.istio.io/network-
kubectl delete vs bookinfo -n istio
kubectl delete gw bookinfo-gateway -n istio
kubectl delete gw cross-network-gateway -n istio-system
istioctl x uninstall -f cluster3.yaml
reboot
两控制面板
单网络

说明:
cluster1,cluster2和cluster3在一个网络里面。cluster1和cluster2各自有一个istiod,cluster3用cluster2的istiod。cluster1和cluster2的istiod监控三个集群。三个集群的service直接相互连接。cluster3的proxy通过cluster2的东西向网关链接cluster2得istiod。
cluster1有一个控制面板cluster2,cluster3共享一个控制面板三个网络联通集群1137,138,139集群2140,141,142集群3143,144,145网络联通137,138,139route add -net 172.21.2.0 netmask 255.255.255.0 gw 192.168.229.142route add -net 172.21.0.0 netmask 255.255.255.0 gw 192.168.229.141route add -net 172.21.1.0 netmask 255.255.255.0 gw 192.168.229.140route add -net 172.22.2.0 netmask 255.255.255.0 gw 192.168.229.145route add -net 172.22.0.0 netmask 255.255.255.0 gw 192.168.229.144route add -net 172.22.1.0 netmask 255.255.255.0 gw 192.168.229.143route add -net 10.70.0.0 netmask 255.255.0.0 gw 192.168.229.143route add -net 10.69.0.0 netmask 255.255.0.0 gw 192.168.229.140140,141,142route add -net 172.20.2.0 netmask 255.255.255.0 gw 192.168.229.139route add -net 172.20.0.0 netmask 255.255.255.0 gw 192.168.229.138route add -net 172.20.1.0 netmask 255.255.255.0 gw 192.168.229.137route add -net 172.22.2.0 netmask 255.255.255.0 gw 192.168.229.145route add -net 172.22.0.0 netmask 255.255.255.0 gw 192.168.229.144route add -net 172.22.1.0 netmask 255.255.255.0 gw 192.168.229.143route add -net 10.70.0.0 netmask 255.255.0.0 gw 192.168.229.143route add -net 10.68.0.0 netmask 255.255.0.0 gw 192.168.229.137143,144,145route add -net 172.21.2.0 netmask 255.255.255.0 gw 192.168.229.142route add -net 172.21.0.0 netmask 255.255.255.0 gw 192.168.229.141route add -net 172.21.1.0 netmask 255.255.255.0 gw 192.168.229.140route add -net 172.20.2.0 netmask 255.255.255.0 gw 192.168.229.139route add -net 172.20.0.0 netmask 255.255.255.0 gw 192.168.229.138route add -net 172.20.1.0 netmask 255.255.255.0 gw 192.168.229.137route add -net 10.69.0.0 netmask 255.255.0.0 gw 192.168.229.140route add -net 10.68.0.0 netmask 255.255.0.0 gw 192.168.229.137cluster1:生成istio operator部署文件cat <<EOF > cluster1.yamlapiVersion: install.istio.io/v1alpha1kind: IstioOperatorspec: profile: demo values: global: meshID: mesh1 multiCluster: clusterName: cluster1 network: network1 meshConfig: accessLogFile: dev/stdout enableTracing: true components: egressGateways: - name: istio-egressgateway enabled: trueEOF生成istio operator部署文件cat <<EOF > cluster2.yamlapiVersion: install.istio.io/v1alpha1kind: IstioOperatorspec: profile: demo values: global: meshID: mesh1 multiCluster: clusterName: cluster2 network: network1 meshConfig: accessLogFile: dev/stdout enableTracing: true components: egressGateways: - name: istio-egressgateway enabled: trueEOF传输部署文件到cluster2scp cluster2.yaml root@192.168.229.140:/root这里我设置的cluster2东西向网关的ip试192.168.229.101如果用的是loadblance,可以用下面命令获取# export DISCOVERY_ADDRESS=$(kubectl -n istio-system get svc istio-eastwestgateway -o jsonpath='{.status.loadBalancer.ingress[0].ip}')然后替换remotePilotAddress生成istio operator部署文件cat <<EOF > cluster3.yamlapiVersion: install.istio.io/v1alpha1kind: IstioOperatorspec: profile: demo values: global: meshID: mesh1 multiCluster: clusterName: cluster3 network: network1 remotePilotAddress: 192.168.229.101 meshConfig: accessLogFile: dev/stdout enableTracing: true components: egressGateways: - name: istio-egressgateway enabled: trueEOF传输部署文件到cluster3scp cluster3.yaml root@192.168.229.143:/rootcluster1:创建访问apiserver secret istioctl x create-remote-secret --name=cluster1 --server=https://192.168.229.137:6443 > remote-secret-cluster1.yaml 传输secret到cluster2scp remote-secret-cluster1.yaml root@192.168.229.140:/rootcluster2创建访问apiserver secret istioctl x create-remote-secret --name=cluster2 --server=https://192.168.229.140:6443 > remote-secret-cluster2.yaml 传输secret到cluster1 scp remote-secret-cluster2.yaml root@192.168.229.137:/root cluster3 创建访问apiserver secret istioctl x create-remote-secret --name=cluster3 --server=https://192.168.229.143:6443 > remote-secret-cluster3.yaml 传输secret到cluster1 scp remote-secret-cluster3.yaml root@192.168.229.137:/root 传输secret到cluster2 scp remote-secret-cluster3.yaml root@192.168.229.140:/root cluster1 应用secret kubectl apply -f remote-secret-cluster2.yaml kubectl apply -f remote-secret-cluster3.yaml 部署istio istioctl install -f cluster1.yaml cluster2: 应用secret kubectl apply -f remote-secret-cluster1.yaml kubectl apply -f remote-secret-cluster3.yaml 部署istioistioctl install -f cluster2.yaml生成东西向网关/root/istio-1.11.2/samples/multicluster/gen-eastwest-gateway.sh --mesh mesh1 --cluster cluster2 --network network1 | istioctl install -y -f -配置东西向网关ip kubectl patch svc -n istio-system istio-eastwestgateway -p '{"spec":{"externalIPs":["192.168.229.101"]}}' 暴露服务 kubectl apply -n istio-system -f root/istio-1.11.2/samples/multicluster/expose-istiod.yaml cluster3: 部署istioistioctl install -f cluster3.yamlcluster1:重启pod kubectl rollout restart deploy -n istio kubectl rollout restart deploy -n istio-system cluster2:重启pod kubectl rollout restart deploy -n istio kubectl rollout restart deploy -n istio-system cluster3:重启pod kubectl rollout restart deploy -n istio kubectl rollout restart deploy -n istio-system
验证
cluster1:[root@node01 samenetwork]# istioctl psNAME CDS LDS EDS RDS ISTIOD VERSIONdetails-v1-7b7dc8c8bb-nxdz2.istio SYNCED SYNCED SYNCED SYNCED istiod-679bfd4b75-smfgf 1.11.2istio-egressgateway-54fc8b8886-74thh.istio-system SYNCED SYNCED SYNCED NOT SENT istiod-679bfd4b75-smfgf 1.11.2istio-ingressgateway-69f9bb7558-6jjk4.istio-system SYNCED SYNCED SYNCED NOT SENT istiod-679bfd4b75-smfgf 1.11.2productpage-v1-65dfc8b75d-kh6p5.istio SYNCED SYNCED SYNCED SYNCED istiod-679bfd4b75-smfgf 1.11.2ratings-v1-56b76cc558-bs4gl.istio SYNCED SYNCED SYNCED SYNCED istiod-679bfd4b75-smfgf 1.11.2reviews-v1-867d698c46-ttpph.istio SYNCED SYNCED SYNCED SYNCED istiod-679bfd4b75-smfgf 1.11.2reviews-v2-74f9ddbdf8-r95rp.istio SYNCED SYNCED SYNCED SYNCED istiod-679bfd4b75-smfgf 1.11.2reviews-v3-7578ffd89d-kw4cn.istio SYNCED SYNCED SYNCED SYNCED istiod-679bfd4b75-smfgf 1.11.2[root@node01 samenetwork]# istioctl pc endpoint -n istio-system istio-ingressgateway-69f9bb7558-6jjk4|grep productpage172.20.1.121:9080 HEALTHY OK outbound|9080||productpage.istio.svc.cluster.local172.21.1.154:9080 HEALTHY OK outbound|9080||productpage.istio.svc.cluster.local172.22.2.133:9080 HEALTHY OK outbound|9080||productpage.istio.svc.cluster.localcluster2:[root@node01 ~]# istioctl psNAME CDS LDS EDS RDS ISTIOD VERSIONdetails-v1-74749b4689-kd69n.istio SYNCED SYNCED SYNCED SYNCED istiod-84b444d5b9-rgj94 1.11.2details-v1-75cc4f5f59-5c7hb.istio SYNCED SYNCED SYNCED SYNCED istiod-84b444d5b9-rgj94 1.11.2istio-eastwestgateway-f466d6c87-rvth7.istio-system SYNCED SYNCED SYNCED NOT SENT istiod-84b444d5b9-rgj94 1.11.2istio-egressgateway-5cd694544b-bwl8t.istio-system SYNCED SYNCED SYNCED NOT SENT istiod-84b444d5b9-rgj94 1.11.2istio-egressgateway-76d745cb77-fv86p.istio-system SYNCED SYNCED SYNCED NOT SENT istiod-84b444d5b9-rgj94 1.11.2istio-ingressgateway-6488f9dd78-d2x4b.istio-system SYNCED SYNCED SYNCED NOT SENT istiod-84b444d5b9-rgj94 1.11.2istio-ingressgateway-699d874f89-k6lhc.istio-system SYNCED SYNCED SYNCED NOT SENT istiod-84b444d5b9-rgj94 1.11.2productpage-v1-75fdbcb5bf-tdpp7.istio SYNCED SYNCED SYNCED SYNCED istiod-84b444d5b9-rgj94 1.11.2productpage-v1-86999f8c7f-xnj4d.istio SYNCED SYNCED SYNCED SYNCED istiod-84b444d5b9-rgj94 1.11.2ratings-v1-7d8cf65c4f-h28qz.istio SYNCED SYNCED SYNCED SYNCED istiod-84b444d5b9-rgj94 1.11.2ratings-v1-fdb4848ff-hs2lz.istio SYNCED SYNCED SYNCED SYNCED istiod-84b444d5b9-rgj94 1.11.2reviews-v1-5549dfc67-sbc5z.istio SYNCED SYNCED SYNCED SYNCED istiod-84b444d5b9-rgj94 1.11.2reviews-v1-5c4f4db57c-5gqfb.istio SYNCED SYNCED SYNCED SYNCED istiod-84b444d5b9-rgj94 1.11.2reviews-v2-68cbd8df77-sqt6r.istio SYNCED SYNCED SYNCED SYNCED istiod-84b444d5b9-rgj94 1.11.2reviews-v2-69745c659f-fkdbc.istio SYNCED SYNCED SYNCED SYNCED istiod-84b444d5b9-rgj94 1.11.2reviews-v3-545b56f8b5-hl2nl.istio SYNCED SYNCED SYNCED SYNCED istiod-84b444d5b9-rgj94 1.11.2reviews-v3-85dfd86cc9-vl6bm.istio SYNCED SYNCED SYNCED SYNCED istiod-84b444d5b9-rgj94 1.11.2[root@node01 ~]# istioctl pc endpoint -n istio-system istio-ingressgateway-6488f9dd78-d2x4b | grep productpage172.20.1.121:9080 HEALTHY OK outbound|9080||productpage.istio.svc.cluster.local172.21.1.154:9080 HEALTHY OK outbound|9080||productpage.istio.svc.cluster.local172.22.2.133:9080 HEALTHY OK outbound|9080||productpage.istio.svc.cluster.localcluster3:[root@node01 ~]# istioctl psNAME CDS LDS EDS RDS ISTIOD VERSION[root@node01 ~]# istioctl pc endpoint -n istio-system istio-ingressgateway-699d874f89-k6lhc|grep productpage172.20.1.121:9080 HEALTHY OK outbound|9080||productpage.istio.svc.cluster.local172.21.1.154:9080 HEALTHY OK outbound|9080||productpage.istio.svc.cluster.local172.22.2.133:9080 HEALTHY OK outbound|9080||productpage.istio.svc.cluster.local
由于是单个网络,所以每个集群的endpoint都是以pod ip的形式。cluster1 的proxy连接到cluster1的istiod,cluster2和cluster3的proxy连接到cluster2的itiod。
部署bookinfo vs gw
cluster1:
multicluster/gateway-01.yaml
kubectl apply -f gateway-01.yaml -n istio
apiVersion: networking.istio.io/v1beta1kind: Gatewaymetadata: name: bookinfo-gatewayspec: selector: istio: ingressgateway servers: - port: number: 80 name: http protocol: HTTP hosts: - "*"
multicluster/vs-bookinfo-hosts-star.yaml
kubectl apply -f vs-bookinfo-hosts-star.yaml -n istio
apiVersion: networking.istio.io/v1beta1kind: VirtualServicemetadata: name: bookinfospec: hosts: - "*" gateways: - bookinfo-gateway http: - match: - uri: exact: productpage - uri: prefix: static - uri: exact: login - uri: exact: logout - uri: prefix: api/v1/products route: - destination: host: productpage.istio.svc.cluster.local port: number: 9080
scp gateway-01.yaml root@192.168.229.140:/root
scp vs-bookinfo-hosts-star.yaml root@192.168.229.140:/root
scp gateway-01.yaml root@192.168.229.143:/root
scp vs-bookinfo-hosts-star.yaml root@192.168.229.143:/root、
cluster2:
kubectl apply -f gateway-01.yaml -n istio
kubectl apply -f vs-bookinfo-hosts-star.yaml -n istio
cluster3::
kubectl apply -f gateway-01.yaml -n istio
kubectl apply -f vs-bookinfo-hosts-star.yaml -n istio
访问:
http://192.168.229.137:32498/productpage
查看日志:
cluster1:
kubectl logs -f -n istio productpage-v1-6bb95f4848-r2dv8 -f
有日志
cluster2:
kubectl logs -f -n istio productpage-v1-6c458d7f9c-qcm4l
有日志
cluster3:
kubectl logs -f -n istio productpage-v1-6fffcfb4b-jmfs7
有日志
http://192.168.229.140:31614/productpage
查看日志:
cluster1:
kubectl logs -f -n istio productpage-v1-6bb95f4848-r2dv8 -f
有日志
cluster2:
kubectl logs -f -n istio productpage-v1-6c458d7f9c-qcm4l
有日志
cluster3:
kubectl logs -f -n istio productpage-v1-6fffcfb4b-jmfs7
有日志
http://192.168.229.143:32050/productpage
查看日志:
cluster1:
kubectl logs -f -n istio productpage-v1-6bb95f4848-r2dv8 -f
有日志
cluster2:
kubectl logs -f -n istio productpage-v1-6c458d7f9c-qcm4l
有日志
cluster3:
kubectl logs -f -n istio productpage-v1-6fffcfb4b-jmfs7
有日志
这说明多集群配置成功,而且每个envoy cluster有三个endpoint,轮训的方式访问。
清理:
cluster1:
kubectl label namespace istio-system topology.istio.io/network-
kubectl delete vs bookinfo -n istio
kubectl delete gw bookinfo-gateway -n istio
kubectl delete secret istio-remote-secret-cluster2 -n istio-system
kubectl delete secret istio-remote-secret-cluster3 -n istio-system
istioctl x uninstall -f cluster1.yaml
reboot
cluster2:
kubectl label namespace istio-system topology.istio.io/network-
kubectl delete vs bookinfo -n istio
kubectl delete gw bookinfo-gateway -n istio
kubectl delete gw istiod-gateway -n istio-system
kubectl delete vs istiod-vs -n istio-system
istioctl x uninstall -f cluster2.yaml
reboot
cluster3:
kubectl label namespace istio-system topology.istio.io/network-
kubectl delete vs bookinfo -n istio
kubectl delete gw bookinfo-gateway -n istio
istioctl x uninstall -f cluster3.yaml
reboot
两网络

说明:
cluster1在network1,cluster2和cluster3在同一个网络network2.cluster1有一个istiod,cluster3有一个istiod,cluster2用cluster3的istio。istiod监控所有集群apiserver。cluster1的service和cluster2的servcie的proxy直接链接istiod,cluster2的proxy通过cluster3的东西向网关连接cluster3的itiod。cluster1的service通过cluster3的东西向网关连接cluster2和cluster3的service。cluster2和cluster3的service通过cluster1的东西向网关连接cluster1的service。
cluster1有一个控制面板,与其他cluster不在一个网络cluster2,cluster3共享一个控制面板,cluster3有一个控制面板,在同一个网络集群1137,138,139集群2140,141,142集群3143,144,145cluster2,cluster3网络连通140,141,142route add -net 172.22.2.0 netmask 255.255.255.0 gw 192.168.229.145route add -net 172.22.0.0 netmask 255.255.255.0 gw 192.168.229.144route add -net 172.22.1.0 netmask 255.255.255.0 gw 192.168.229.143route add -net 10.70.0.0 netmask 255.255.0.0 gw 192.168.229.143143,144,145route add -net 172.21.2.0 netmask 255.255.255.0 gw 192.168.229.142route add -net 172.21.0.0 netmask 255.255.255.0 gw 192.168.229.141route add -net 172.21.1.0 netmask 255.255.255.0 gw 192.168.229.140route add -net 10.69.0.0 netmask 255.255.0.0 gw 192.168.229.140给istio-system namesapce打标签cluster1: kubectl label namespace istio-system topology.istio.io/network=network1 cluster2: kubectl label namespace istio-system topology.istio.io/network=network2 cluster3: kubectl label namespace istio-system topology.istio.io/network=network2 cluster1:生成istio operator部署文件cat <<EOF > cluster1.yamlapiVersion: install.istio.io/v1alpha1kind: IstioOperatorspec: profile: demo values: global: meshID: mesh1 multiCluster: clusterName: cluster1 network: network1 meshConfig: accessLogFile: dev/stdout enableTracing: true components: egressGateways: - name: istio-egressgateway enabled: trueEOF这里我设置的cluster3东西向网关的ip试192.168.229.102如果用的是loadblance,可以用下面命令获取# export DISCOVERY_ADDRESS=$(kubectl -n istio-system get svc istio-eastwestgateway -o jsonpath='{.status.loadBalancer.ingress[0].ip}')然后替换remotePilotAddress生成istio operator部署文件cat <<EOF > cluster2.yamlapiVersion: install.istio.io/v1alpha1kind: IstioOperatorspec: profile: demo values: global: meshID: mesh1 multiCluster: clusterName: cluster2 network: network2 remotePilotAddress: 192.168.229.102 meshConfig: accessLogFile: dev/stdout enableTracing: true components: egressGateways: - name: istio-egressgateway enabled: trueEOF传输部署文件到cluster2scp cluster2.yaml root@192.168.229.140:/root生成istio operator部署文件cat <<EOF > cluster3.yamlapiVersion: install.istio.io/v1alpha1kind: IstioOperatorspec: profile: demo values: global: meshID: mesh1 multiCluster: clusterName: cluster3 network: network2 meshConfig: accessLogFile: dev/stdout enableTracing: true components: egressGateways: - name: istio-egressgateway enabled: trueEOF传输部署文件到cluster3scp cluster3.yaml root@192.168.229.143:/rootcluster1:生成apiserver访问secret istioctl x create-remote-secret --name=cluster1 --server=https://192.168.229.137:6443 > remote-secret-cluster1.yaml 传输secret到cluster3scp remote-secret-cluster1.yaml root@192.168.229.143:/rootcluster2生成apiserver访问secret istioctl x create-remote-secret --name=cluster2 --server=https://192.168.229.140:6443 > remote-secret-cluster2.yaml 传输secret到cluster1 scp remote-secret-cluster2.yaml root@192.168.229.137:/root 传输secret到cluster3 scp remote-secret-cluster2.yaml root@192.168.229.143:/root cluster3 生成apiserver访问secret istioctl x create-remote-secret --name=cluster3 --server=https://192.168.229.143:6443 > remote-secret-cluster3.yaml 传输secret到cluster1 scp remote-secret-cluster3.yaml root@192.168.229.137:/root cluster1: 应用secret kubectl apply -f remote-secret-cluster2.yaml kubectl apply -f remote-secret-cluster3.yaml 部署istio istioctl install -f cluster1.yaml 生成东西向网关 root/istio-1.11.2/samples/multicluster/gen-eastwest-gateway.sh --mesh mesh1 --cluster cluster1 --network network1 | istioctl install -y -f -配置东西向网关ip kubectl patch svc -n istio-system istio-eastwestgateway -p '{"spec":{"externalIPs":["192.168.229.100"]}}' 暴露服务 kubectl apply -n istio-system -f root/istio-1.11.2/samples/multicluster/expose-services.yaml cluster3: 应用secret kubectl apply -f remote-secret-cluster1.yaml kubectl apply -f remote-secret-cluster2.yaml部署istioistioctl install -f cluster3.yaml 生成东西向网关/root/istio-1.11.2/samples/multicluster/gen-eastwest-gateway.sh --mesh mesh1 --cluster cluster3 --network network2 | istioctl install -y -f -配置东西向网关ip kubectl patch svc -n istio-system istio-eastwestgateway -p '{"spec":{"externalIPs":["192.168.229.102"]}}' 暴露istiod kubectl apply -n istio-system -f root/istio-1.11.2/samples/multicluster/expose-istiod.yaml 暴露服务 kubectl apply -n istio-system -f root/istio-1.11.2/samples/multicluster/expose-services.yaml cluster2: 部署istioistioctl install -f cluster2.yamlcluster1:重启pod kubectl rollout restart deploy -n istio kubectl rollout restart deploy -n istio-systemcluster2:重启pod kubectl rollout restart deploy -n istio kubectl rollout restart deploy -n istio-systemcluster3:重启pod kubectl rollout restart deploy -n istio kubectl rollout restart deploy -n istio-system
验证:
cluster1:[root@node01 twonetwork]# istioctl psNAME CDS LDS EDS RDS ISTIOD VERSIONdetails-v1-675557b7-hds7p.istio SYNCED SYNCED SYNCED SYNCED istiod-5f7778496d-fpr8q 1.11.2istio-eastwestgateway-6487d7fffc-4cth4.istio-system SYNCED SYNCED SYNCED NOT SENT istiod-5f7778496d-fpr8q 1.11.2istio-egressgateway-68d5f4844c-ld6p6.istio-system SYNCED SYNCED SYNCED NOT SENT istiod-5f7778496d-fpr8q 1.11.2istio-ingressgateway-745f974c97-fn2dk.istio-system SYNCED SYNCED SYNCED NOT SENT istiod-5f7778496d-fpr8q 1.11.2productpage-v1-8749f4f5c-lnm9b.istio SYNCED SYNCED SYNCED SYNCED istiod-5f7778496d-fpr8q 1.11.2ratings-v1-d67575495-5wmzh.istio SYNCED SYNCED SYNCED SYNCED istiod-5f7778496d-fpr8q 1.11.2reviews-v1-66f57b46f9-477fq.istio SYNCED SYNCED SYNCED SYNCED istiod-5f7778496d-fpr8q 1.11.2reviews-v2-5f4b549bc5-sthc7.istio SYNCED SYNCED SYNCED SYNCED istiod-5f7778496d-fpr8q 1.11.2reviews-v3-886678bb7-lxnkd.istio SYNCED SYNCED SYNCED SYNCED istiod-5f7778496d-fpr8q 1.11.2[root@node01 twonetwork]# istioctl pc endpoint -n istio-system istio-ingressgateway-745f974c97-fn2dk|grep productpage172.20.1.129:9080 HEALTHY OK outbound|9080||productpage.istio.svc.cluster.local192.168.229.102:15443 HEALTHY OK outbound|9080||productpage.istio.svc.cluster.localcluster2:[root@node01 ~]# istioctl psNAME CDS LDS EDS RDS ISTIOD VERSION[root@node01 ~]# istioctl pc endpoint -n istio-system istio-ingressgateway-7fd7d75c6c-b7dhg|grep productpage172.21.2.179:9080 HEALTHY OK outbound|9080||productpage.istio.svc.cluster.local172.22.2.146:9080 HEALTHY OK outbound|9080||productpage.istio.svc.cluster.local192.168.229.100:15443 HEALTHY OK outbound|9080||productpage.istio.svc.cluster.localcluster3:[root@node01 ~]# istioctl psNAME CDS LDS EDS RDS ISTIOD VERSIONdetails-v1-6b8f559ddf-pl6jb.istio SYNCED SYNCED SYNCED SYNCED istiod-79cf7d6f5b-gf9nn 1.11.2details-v1-784469d4f-w55n5.istio SYNCED SYNCED SYNCED SYNCED istiod-79cf7d6f5b-gf9nn 1.11.2istio-eastwestgateway-8559fb88f-q75jv.istio-system SYNCED SYNCED SYNCED NOT SENT istiod-79cf7d6f5b-gf9nn 1.11.2istio-egressgateway-658547cf44-x8hkx.istio-system SYNCED SYNCED SYNCED NOT SENT istiod-79cf7d6f5b-gf9nn 1.11.2istio-egressgateway-d766c8975-5b8ft.istio-system SYNCED SYNCED SYNCED NOT SENT istiod-79cf7d6f5b-gf9nn 1.11.2istio-ingressgateway-58dbfdfcdd-wjxvw.istio-system SYNCED SYNCED SYNCED NOT SENT istiod-79cf7d6f5b-gf9nn 1.11.2istio-ingressgateway-7fd7d75c6c-b7dhg.istio-system SYNCED SYNCED SYNCED NOT SENT istiod-79cf7d6f5b-gf9nn 1.11.2productpage-v1-7747df867-9qqck.istio SYNCED SYNCED SYNCED SYNCED istiod-79cf7d6f5b-gf9nn 1.11.2productpage-v1-c7d79d567-blvnk.istio SYNCED SYNCED SYNCED SYNCED istiod-79cf7d6f5b-gf9nn 1.11.2ratings-v1-6666868bd5-t74kl.istio SYNCED SYNCED SYNCED SYNCED istiod-79cf7d6f5b-gf9nn 1.11.2ratings-v1-747c59fc97-mfhpt.istio SYNCED SYNCED SYNCED SYNCED istiod-79cf7d6f5b-gf9nn 1.11.2reviews-v1-7675754b57-qrrfc.istio SYNCED SYNCED SYNCED SYNCED istiod-79cf7d6f5b-gf9nn 1.11.2reviews-v1-7d6f95f5f7-szjt7.istio SYNCED SYNCED SYNCED SYNCED istiod-79cf7d6f5b-gf9nn 1.11.2reviews-v2-567766cbb9-hm452.istio SYNCED SYNCED SYNCED SYNCED istiod-79cf7d6f5b-gf9nn 1.11.2reviews-v2-6f49b9d85c-lcskj.istio SYNCED SYNCED SYNCED SYNCED istiod-79cf7d6f5b-gf9nn 1.11.2reviews-v3-764bd6d485-9v8cx.istio SYNCED SYNCED SYNCED SYNCED istiod-79cf7d6f5b-gf9nn 1.11.2reviews-v3-7775f69cf7-6wn5n.istio SYNCED SYNCED SYNCED SYNCED istiod-79cf7d6f5b-gf9nn 1.11.2[root@node01 ~]# istioctl pc endpoint -n istio-system istio-ingressgateway-58dbfdfcdd-wjxvw|grep productpage172.21.2.179:9080 HEALTHY OK outbound|9080||productpage.istio.svc.cluster.local172.22.2.146:9080 HEALTHY OK outbound|9080||productpage.istio.svc.cluster.local192.168.229.100:15443 HEALTHY OK outbound|9080||productpage.istio.svc.cluster.local
cluster1的proxy连接的是cluster1的istio的,cluster2和cluster3 proxy连接的是cluster3的istiod。cluster productpage有两个endpoint,cluster2和cluster3有三个endpoint,因为cluster2和cluster3在一个网络里面。
cluster1的一个endpoint是本集群ip,另一个endpoint是cluster3的东西向网关地址。cluster2和cluster3的endpoint有两个是pod ip,另一个是cluster1的东西向网关地址。
部署bookinfo vs gw
cluster1:
multicluster/gateway-01.yaml
kubectl apply -f gateway-01.yaml -n istio
apiVersion: networking.istio.io/v1beta1kind: Gatewaymetadata: name: bookinfo-gatewayspec: selector: istio: ingressgateway servers: - port: number: 80 name: http protocol: HTTP hosts: - "*"
multicluster/vs-bookinfo-hosts-star.yaml
kubectl apply -f vs-bookinfo-hosts-star.yaml -n istio
apiVersion: networking.istio.io/v1beta1kind: VirtualServicemetadata: name: bookinfospec: hosts: - "*" gateways: - bookinfo-gateway http: - match: - uri: exact: productpage - uri: prefix: static - uri: exact: login - uri: exact: logout - uri: prefix: api/v1/products route: - destination: host: productpage.istio.svc.cluster.local port: number: 9080
scp gateway-01.yaml root@192.168.229.140:/root
scp vs-bookinfo-hosts-star.yaml root@192.168.229.140:/root
scp gateway-01.yaml root@192.168.229.143:/root
scp vs-bookinfo-hosts-star.yaml root@192.168.229.143:/root、
cluster2:
kubectl apply -f gateway-01.yaml -n istio
kubectl apply -f vs-bookinfo-hosts-star.yaml -n istio
cluster3::
kubectl apply -f gateway-01.yaml -n istio
kubectl apply -f vs-bookinfo-hosts-star.yaml -n istio
访问:
http://192.168.229.137:32498/productpage
查看日志:
cluster1:
kubectl logs -f -n istio productpage-v1-6bb95f4848-r2dv8 -f
有日志
cluster2:
kubectl logs -f -n istio productpage-v1-6c458d7f9c-qcm4l
有日志
cluster3:
kubectl logs -f -n istio productpage-v1-6fffcfb4b-jmfs7
有日志
http://192.168.229.140:31614/productpage
查看日志:
cluster1:
kubectl logs -f -n istio productpage-v1-6bb95f4848-r2dv8 -f
有日志
cluster2:
kubectl logs -f -n istio productpage-v1-6c458d7f9c-qcm4l
有日志
cluster3:
kubectl logs -f -n istio productpage-v1-6fffcfb4b-jmfs7
有日志
http://192.168.229.143:32050/productpage
查看日志:
cluster1:
kubectl logs -f -n istio productpage-v1-6bb95f4848-r2dv8 -f
有日志
cluster2:
kubectl logs -f -n istio productpage-v1-6c458d7f9c-qcm4l
有日志
cluster3:
kubectl logs -f -n istio productpage-v1-6fffcfb4b-jmfs7
有日志
这说明多集群配置成功,而且每个envoy cluster有三个endpoint,轮训的方式访问。
清理:
cluster1:
kubectl label namespace istio-system topology.istio.io/network-
kubectl delete vs bookinfo -n istio
kubectl delete gw bookinfo-gateway -n istio
kubectl delete secret istio-remote-secret-cluster2 -n istio-system
kubectl delete secret istio-remote-secret-cluster3 -n istio-system
kubectl delete gw cross-network-gateway -n istio-system
istioctl x uninstall -f cluster1.yaml
reboot
cluster2:
kubectl label namespace istio-system topology.istio.io/network-
kubectl delete vs bookinfo -n istio
kubectl delete gw bookinfo-gateway -n istio
istioctl x uninstall -f cluster2.yaml
reboot
cluster3:
kubectl label namespace istio-system topology.istio.io/network-
kubectl delete vs bookinfo -n istio
kubectl delete gw bookinfo-gateway -n istio
kubectl delete gw istiod-gateway -n istio-system
kubectl delete vs istiod-vs -n istio-system
kubectl delete secret istio-remote-secret-cluster1 -n istio-system
kubectl delete secret istio-remote-secret-cluster2 -n istio-system
kubectl delete gw cross-network-gateway -n istio-system
istioctl x uninstall -f cluster3.yaml
reboot
三网络

说明:
三个集群都不在一个网络。cluster1和cluster2都有一个istiod,cluster3用cluster2的istiod。cluster3的proxy通过cluster2的东西向网关连接cluster2的istiod。由于都不在一个网络,每个集群的service都通过东西向网关访问其他集群的service。
cluster1有一个控制面板,与其他cluster不在一个网络cluster2,cluster3共享一个控制面板,cluster2有一个控制面板,不在同一个网络集群1137,138,139集群2140,141,142集群3143,144,145给istio-system namespace打标签cluster1: kubectl label namespace istio-system topology.istio.io/network=network1cluster2:kubectl label namespace istio-system topology.istio.io/network=network2cluster3: kubectl label namespace istio-system topology.istio.io/network=network3 cluster1: 生成istio operator部署文件cat <<EOF > cluster1.yamlapiVersion: install.istio.io/v1alpha1kind: IstioOperatorspec: profile: demo values: global: meshID: mesh1 multiCluster: clusterName: cluster1 network: network1 meshConfig: accessLogFile: dev/stdout enableTracing: true components: egressGateways: - name: istio-egressgateway enabled: trueEOF生成istio operator部署文件cat <<EOF > cluster2.yamlapiVersion: install.istio.io/v1alpha1kind: IstioOperatorspec: profile: demo values: global: meshID: mesh1 multiCluster: clusterName: cluster2 network: network2 meshConfig: accessLogFile: dev/stdout enableTracing: true components: egressGateways: - name: istio-egressgateway enabled: trueEOF传输部署文件到cluster2scp cluster2.yaml root@192.168.229.140:/root这里我设置的cluster2东西向网关的ip试192.168.229.101如果用的是loadblance,可以用下面命令获取# export DISCOVERY_ADDRESS=$(kubectl -n istio-system get svc istio-eastwestgateway -o jsonpath='{.status.loadBalancer.ingress[0].ip}')然后替换remotePilotAddress生成istio operator部署文件cat <<EOF > cluster3.yamlapiVersion: install.istio.io/v1alpha1kind: IstioOperatorspec: profile: demo values: global: meshID: mesh1 multiCluster: clusterName: cluster3 network: network3 remotePilotAddress: 192.168.229.101 meshConfig: accessLogFile: dev/stdout enableTracing: true components: egressGateways: - name: istio-egressgateway enabled: trueEOF传输部署文件到cluster3scp cluster3.yaml root@192.168.229.143:/rootcluster1:生成访问apiserver secret istioctl x create-remote-secret --name=cluster1 --server=https://192.168.229.137:6443 > remote-secret-cluster1.yaml 传输secret到cluster2scp remote-secret-cluster1.yaml root@192.168.229.140:/rootcluster2生成访问apiserver secret istioctl x create-remote-secret --name=cluster2 --server=https://192.168.229.140:6443 > remote-secret-cluster2.yaml 传输secret到cluster1 scp remote-secret-cluster2.yaml root@192.168.229.137:/root cluster3 生成访问apiserver secret istioctl x create-remote-secret --name=cluster3 --server=https://192.168.229.143:6443 > remote-secret-cluster3.yaml 传输secret到cluster1 scp remote-secret-cluster3.yaml root@192.168.229.137:/root 传输secret到cluster2 scp remote-secret-cluster3.yaml root@192.168.229.140:/root cluster1: 应用secret kubectl apply -f remote-secret-cluster2.yaml kubectl apply -f remote-secret-cluster3.yaml 部署istio istioctl install -f cluster1.yaml root/istio-1.11.2/samples/multicluster/gen-eastwest-gateway.sh --mesh mesh1 --cluster cluster1 --network network1 | istioctl install -y -f -配置东西向网关ip kubectl patch svc -n istio-system istio-eastwestgateway -p '{"spec":{"externalIPs":["192.168.229.100"]}}' 暴露服务 kubectl apply -n istio-system -f root/istio-1.11.2/samples/multicluster/expose-services.yaml cluster2: 应用secret kubectl apply -f remote-secret-cluster1.yaml kubectl apply -f remote-secret-cluster3.yaml 部署istioistioctl install -f cluster2.yaml生成东西向网关/root/istio-1.11.2/samples/multicluster/gen-eastwest-gateway.sh --mesh mesh1 --cluster cluster2 --network network2 | istioctl install -y -f -配置东西向网关ip kubectl patch svc -n istio-system istio-eastwestgateway -p '{"spec":{"externalIPs":["192.168.229.101"]}}' 暴露istiod kubectl apply -n istio-system -f root/istio-1.11.2/samples/multicluster/expose-istiod.yaml 暴露服务 kubectl apply -n istio-system -f root/istio-1.11.2/samples/multicluster/expose-services.yaml cluster3: 部署istioistioctl install -f cluster3.yaml生成东西向网关/root/istio-1.11.2/samples/multicluster/gen-eastwest-gateway.sh --mesh mesh1 --cluster cluster3 --network network3 | istioctl install -y -f -配置东西向网关ip kubectl patch svc -n istio-system istio-eastwestgateway -p '{"spec":{"externalIPs":["192.168.229.102"]}}' 暴露服务 kubectl apply -n istio-system -f root/istio-1.11.2/samples/multicluster/expose-services.yamlcluster1:重启pod kubectl rollout restart deploy -n istio kubectl rollout restart deploy -n istio-system cluster2:重启pod kubectl rollout restart deploy -n istio kubectl rollout restart deploy -n istio-system cluster3:重启pod kubectl rollout restart deploy -n istio kubectl rollout restart deploy -n istio-system
验证:
cluster1:[root@node01 threenetwork]# istioctl psNAME CDS LDS EDS RDS ISTIOD VERSIONdetails-v1-5f5cb446d8-zsvl5.istio SYNCED SYNCED SYNCED SYNCED istiod-6684658bfc-7kzxh 1.11.2istio-eastwestgateway-7cbd7986c8-m5mfc.istio-system SYNCED SYNCED SYNCED NOT SENT istiod-6684658bfc-7kzxh 1.11.2istio-egressgateway-757d4db884-9fzqp.istio-system SYNCED SYNCED SYNCED NOT SENT istiod-6684658bfc-7kzxh 1.11.2istio-ingressgateway-6579968d88-m64s7.istio-system SYNCED SYNCED SYNCED NOT SENT istiod-6684658bfc-7kzxh 1.11.2productpage-v1-575c979756-swppq.istio SYNCED SYNCED SYNCED SYNCED istiod-6684658bfc-7kzxh 1.11.2ratings-v1-5b6884cb-2pxm9.istio SYNCED SYNCED SYNCED SYNCED istiod-6684658bfc-7kzxh 1.11.2reviews-v1-7f6c557f64-z7rlv.istio SYNCED SYNCED SYNCED SYNCED istiod-6684658bfc-7kzxh 1.11.2reviews-v2-6bc4479688-nn8jz.istio SYNCED SYNCED SYNCED SYNCED istiod-6684658bfc-7kzxh 1.11.2reviews-v3-6bcfc5898d-vmqk7.istio SYNCED SYNCED SYNCED SYNCED istiod-6684658bfc-7kzxh 1.11.2[root@node01 threenetwork]# istioctl pc endpoint -n istio-system istio-ingressgateway-6579968d88-m64s7 |grep productpage172.20.1.145:9080 HEALTHY OK outbound|9080||productpage.istio.svc.cluster.local192.168.229.101:15443 HEALTHY OK outbound|9080||productpage.istio.svc.cluster.local192.168.229.102:15443 HEALTHY OK outbound|9080||productpage.istio.svc.cluster.localcluster2:[root@node01 ~]# istioctl psNAME CDS LDS EDS RDS ISTIOD VERSIONdetails-v1-5779dc6cc4-5pnwr.istio SYNCED SYNCED SYNCED SYNCED istiod-86d9c94ffb-x6bl7 1.11.2details-v1-7b4b949d5c-4cbqb.istio SYNCED SYNCED SYNCED SYNCED istiod-86d9c94ffb-x6bl7 1.11.2istio-eastwestgateway-655d7b44cf-85rv2.istio-system SYNCED SYNCED SYNCED NOT SENT istiod-86d9c94ffb-x6bl7 1.11.2istio-eastwestgateway-68d4b447db-v88z4.istio-system SYNCED SYNCED SYNCED NOT SENT istiod-86d9c94ffb-x6bl7 1.11.2istio-egressgateway-67657df8d6-h5849.istio-system SYNCED SYNCED SYNCED NOT SENT istiod-86d9c94ffb-x6bl7 1.11.2istio-egressgateway-76f7fbbcd9-gpmh5.istio-system SYNCED SYNCED SYNCED NOT SENT istiod-86d9c94ffb-x6bl7 1.11.2istio-ingressgateway-59d5cf88bf-mpwp5.istio-system SYNCED SYNCED SYNCED NOT SENT istiod-86d9c94ffb-x6bl7 1.11.2istio-ingressgateway-87f557db4-p8l69.istio-system SYNCED SYNCED SYNCED NOT SENT istiod-86d9c94ffb-x6bl7 1.11.2productpage-v1-5668d6748c-4g48t.istio SYNCED SYNCED SYNCED SYNCED istiod-86d9c94ffb-x6bl7 1.11.2productpage-v1-84486d5d7d-mmnd8.istio SYNCED SYNCED SYNCED SYNCED istiod-86d9c94ffb-x6bl7 1.11.2ratings-v1-57bdb55d69-kxmzl.istio SYNCED SYNCED SYNCED SYNCED istiod-86d9c94ffb-x6bl7 1.11.2ratings-v1-db8dc96d6-4mpfk.istio SYNCED SYNCED SYNCED SYNCED istiod-86d9c94ffb-x6bl7 1.11.2reviews-v1-6b665c9cd-d9mg2.istio SYNCED SYNCED SYNCED SYNCED istiod-86d9c94ffb-x6bl7 1.11.2reviews-v1-6f8df4d857-zgxhd.istio SYNCED SYNCED SYNCED SYNCED istiod-86d9c94ffb-x6bl7 1.11.2reviews-v2-5465455954-fkz6w.istio SYNCED SYNCED SYNCED SYNCED istiod-86d9c94ffb-x6bl7 1.11.2reviews-v2-ff95566fc-kwlmj.istio SYNCED SYNCED SYNCED SYNCED istiod-86d9c94ffb-x6bl7 1.11.2reviews-v3-575485ff6b-86jkc.istio SYNCED SYNCED SYNCED SYNCED istiod-86d9c94ffb-x6bl7 1.11.2reviews-v3-78f896bc89-cgjpf.istio SYNCED SYNCED SYNCED SYNCED istiod-86d9c94ffb-x6bl7 1.11.2[root@node01 ~]# istioctl pc endpoint -n istio-system istio-ingressgateway-87f557db4-p8l69| grep productpage172.21.1.174:9080 HEALTHY OK outbound|9080||productpage.istio.svc.cluster.local192.168.229.100:15443 HEALTHY OK outbound|9080||productpage.istio.svc.cluster.local192.168.229.102:15443 HEALTHY OK outbound|9080||productpage.istio.svc.cluster.localcluster3:[root@node01 ~]# istioctl psNAME CDS LDS EDS RDS ISTIOD VERSION[root@node01 ~]# istioctl pc endpoint istio-ingressgateway-59d5cf88bf-mpwp5 -n istio-system | grep productpage172.22.1.142:9080 HEALTHY OK outbound|9080||productpage.istio.svc.cluster.local192.168.229.100:15443 HEALTHY OK outbound|9080||productpage.istio.svc.cluster.local192.168.229.101:15443 HEALTHY OK outbound|9080||productpage.istio.svc.cluster.local
cluster1的proxy连的是cluster1的istiod,cluster2和cluster3的proxy连的是cluster2的istio的。由于都不在一个网络中,其他集群的endpoint都是东西向网关的地址。
部署bookinfo vs gw
cluster1:
multicluster/gateway-01.yaml
kubectl apply -f gateway-01.yaml -n istio
apiVersion: networking.istio.io/v1beta1kind: Gatewaymetadata: name: bookinfo-gatewayspec: selector: istio: ingressgateway servers: - port: number: 80 name: http protocol: HTTP hosts: - "*"
multicluster/vs-bookinfo-hosts-star.yaml
kubectl apply -f vs-bookinfo-hosts-star.yaml -n istio
apiVersion: networking.istio.io/v1beta1kind: VirtualServicemetadata: name: bookinfospec: hosts: - "*" gateways: - bookinfo-gateway http: - match: - uri: exact: productpage - uri: prefix: static - uri: exact: login - uri: exact: logout - uri: prefix: api/v1/products route: - destination: host: productpage.istio.svc.cluster.local port: number: 9080
scp gateway-01.yaml root@192.168.229.140:/root
scp vs-bookinfo-hosts-star.yaml root@192.168.229.140:/root
scp gateway-01.yaml root@192.168.229.143:/root
scp vs-bookinfo-hosts-star.yaml root@192.168.229.143:/root、
cluster2:
kubectl apply -f gateway-01.yaml -n istio
kubectl apply -f vs-bookinfo-hosts-star.yaml -n istio
cluster3::
kubectl apply -f gateway-01.yaml -n istio
kubectl apply -f vs-bookinfo-hosts-star.yaml -n istio
访问:
http://192.168.229.137:32498/productpage
查看日志:
cluster1:
kubectl logs -f -n istio productpage-v1-6bb95f4848-r2dv8 -f
有日志
cluster2:
kubectl logs -f -n istio productpage-v1-6c458d7f9c-qcm4l
有日志
cluster3:
kubectl logs -f -n istio productpage-v1-6fffcfb4b-jmfs7
有日志
http://192.168.229.140:31614/productpage
查看日志:
cluster1:
kubectl logs -f -n istio productpage-v1-6bb95f4848-r2dv8 -f
有日志
cluster2:
kubectl logs -f -n istio productpage-v1-6c458d7f9c-qcm4l
有日志
cluster3:
kubectl logs -f -n istio productpage-v1-6fffcfb4b-jmfs7
有日志
http://192.168.229.143:32050/productpage
查看日志:
cluster1:
kubectl logs -f -n istio productpage-v1-6bb95f4848-r2dv8 -f
有日志
cluster2:
kubectl logs -f -n istio productpage-v1-6c458d7f9c-qcm4l
有日志
cluster3:
kubectl logs -f -n istio productpage-v1-6fffcfb4b-jmfs7
有日志
这说明多集群配置成功,而且每个envoy cluster有三个endpoint,轮训的方式访问。
清理:
cluster1:
kubectl label namespace istio-system topology.istio.io/network-
kubectl delete vs bookinfo -n istio
kubectl delete gw bookinfo-gateway -n istio
kubectl delete secret istio-remote-secret-cluster2 -n istio-system
kubectl delete secret istio-remote-secret-cluster3 -n istio-system
kubectl delete gw cross-network-gateway -n istio-system
istioctl x uninstall -f cluster1.yaml
reboot
cluster2:
kubectl label namespace istio-system topology.istio.io/network-
kubectl delete vs bookinfo -n istio
kubectl delete gw bookinfo-gateway -n istio
kubectl delete gw istiod-gateway -n istio-system
kubectl delete vs istiod-vs -n istio-system
kubectl delete secret istio-remote-secret-cluster1 -n istio-system
kubectl delete secret istio-remote-secret-cluster3 -n istio-system
kubectl delete gw cross-network-gateway -n istio-system
istioctl x uninstall -f cluster2.yaml
reboot
cluster3:
kubectl label namespace istio-system topology.istio.io/network-
kubectl delete vs bookinfo -n istio
kubectl delete gw bookinfo-gateway -n istio
kubectl delete gw cross-network-gateway -n istio-system
istioctl x uninstall -f cluster3.yaml
reboot
三控制面板
单网络

说明:
三个集群在一个网络中。每个集群内部有一个istiod,集群内的proxy连接到本集群的istiod,集群之间的service直接链接。每个istiod监控所有集群的apiserver。
三个网络联通集群1137,138,139集群2140,141,142集群3143,144,145网络联通137,138,139route add -net 172.21.2.0 netmask 255.255.255.0 gw 192.168.229.142route add -net 172.21.0.0 netmask 255.255.255.0 gw 192.168.229.141route add -net 172.21.1.0 netmask 255.255.255.0 gw 192.168.229.140route add -net 172.22.2.0 netmask 255.255.255.0 gw 192.168.229.145route add -net 172.22.0.0 netmask 255.255.255.0 gw 192.168.229.144route add -net 172.22.1.0 netmask 255.255.255.0 gw 192.168.229.143route add -net 10.70.0.0 netmask 255.255.0.0 gw 192.168.229.143route add -net 10.69.0.0 netmask 255.255.0.0 gw 192.168.229.140140,141,142route add -net 172.20.2.0 netmask 255.255.255.0 gw 192.168.229.139route add -net 172.20.0.0 netmask 255.255.255.0 gw 192.168.229.138route add -net 172.20.1.0 netmask 255.255.255.0 gw 192.168.229.137route add -net 172.22.2.0 netmask 255.255.255.0 gw 192.168.229.145route add -net 172.22.0.0 netmask 255.255.255.0 gw 192.168.229.144route add -net 172.22.1.0 netmask 255.255.255.0 gw 192.168.229.143route add -net 10.70.0.0 netmask 255.255.0.0 gw 192.168.229.143route add -net 10.68.0.0 netmask 255.255.0.0 gw 192.168.229.137143,144,145route add -net 172.21.2.0 netmask 255.255.255.0 gw 192.168.229.142route add -net 172.21.0.0 netmask 255.255.255.0 gw 192.168.229.141route add -net 172.21.1.0 netmask 255.255.255.0 gw 192.168.229.140route add -net 172.20.2.0 netmask 255.255.255.0 gw 192.168.229.139route add -net 172.20.0.0 netmask 255.255.255.0 gw 192.168.229.138route add -net 172.20.1.0 netmask 255.255.255.0 gw 192.168.229.137route add -net 10.69.0.0 netmask 255.255.0.0 gw 192.168.229.140route add -net 10.68.0.0 netmask 255.255.0.0 gw 192.168.229.137cluster1:生成isito operator部署文件cat <<EOF > cluster1.yamlapiVersion: install.istio.io/v1alpha1kind: IstioOperatorspec: profile: demo values: global: meshID: mesh1 multiCluster: clusterName: cluster1 network: network1 meshConfig: accessLogFile: dev/stdout enableTracing: true components: egressGateways: - name: istio-egressgateway enabled: trueEOF生成isito operator部署文件cat <<EOF > cluster2.yamlapiVersion: install.istio.io/v1alpha1kind: IstioOperatorspec: profile: demo values: global: meshID: mesh1 multiCluster: clusterName: cluster2 network: network1 meshConfig: accessLogFile: dev/stdout enableTracing: true components: egressGateways: - name: istio-egressgateway enabled: trueEOF传输部署文件到cluster2scp cluster2.yaml root@192.168.229.140:/root生成isito operator部署文件cat <<EOF > cluster3.yamlapiVersion: install.istio.io/v1alpha1kind: IstioOperatorspec: profile: demo values: global: meshID: mesh1 multiCluster: clusterName: cluster3 network: network1 meshConfig: accessLogFile: dev/stdout enableTracing: true components: egressGateways: - name: istio-egressgateway enabled: trueEOF传输部署文件到cluster3scp cluster3.yaml root@192.168.229.143:/rootcluster1: 创建访问apiserver secret istioctl x create-remote-secret --name=cluster1 --server=https://192.168.229.137:6443 > remote-secret-cluster1.yaml 传输secretscp remote-secret-cluster1.yaml root@192.168.229.140:/rootscp remote-secret-cluster1.yaml root@192.168.229.143:/rootcluster2 创建访问apiserver secret istioctl x create-remote-secret --name=cluster2 --server=https://192.168.229.140:6443 > remote-secret-cluster2.yaml 传输secret scp remote-secret-cluster2.yaml root@192.168.229.137:/root scp remote-secret-cluster2.yaml root@192.168.229.143:/rootcluster3创建访问apiserver secret istioctl x create-remote-secret --name=cluster3 --server=https://192.168.229.143:6443 > remote-secret-cluster3.yaml 传输secret scp remote-secret-cluster3.yaml root@192.168.229.137:/root scp remote-secret-cluster3.yaml root@192.168.229.140:/root cluster1: 应用secret kubectl apply -f remote-secret-cluster3.yaml kubectl apply -f remote-secret-cluster2.yaml 部署istio istioctl install -f cluster1.yaml cluster2: 应用secret kubectl apply -f remote-secret-cluster1.yaml kubectl apply -f remote-secret-cluster3.yaml 部署istio istioctl install -f cluster2.yaml cluster3: 应用secret kubectl apply -f remote-secret-cluster1.yaml kubectl apply -f remote-secret-cluster2.yaml 部署istio istioctl install -f cluster3.yamlcluster1:重启pod kubectl rollout restart deploy -n istio kubectl rollout restart deploy -n istio-system cluster2:重启pod kubectl rollout restart deploy -n istio kubectl rollout restart deploy -n istio-system cluster3:重启pod kubectl rollout restart deploy -n istio kubectl rollout restart deploy -n istio-system
验证:
cluster1:[root@node01 samenetwork]# istioctl psNAME CDS LDS EDS RDS ISTIOD VERSIONdetails-v1-7bf594cdd4-sc4nb.istio SYNCED SYNCED SYNCED SYNCED istiod-5f7bc846dc-2d44z 1.11.2istio-egressgateway-5c5c85898b-8ds59.istio-system SYNCED SYNCED SYNCED NOT SENT istiod-5f7bc846dc-2d44z 1.11.2istio-ingressgateway-7975989ccd-2vqfg.istio-system SYNCED SYNCED SYNCED NOT SENT istiod-5f7bc846dc-2d44z 1.11.2productpage-v1-685dbb6fdd-597bd.istio SYNCED SYNCED SYNCED SYNCED istiod-5f7bc846dc-2d44z 1.11.2ratings-v1-659b848d68-qwk55.istio SYNCED SYNCED SYNCED SYNCED istiod-5f7bc846dc-2d44z 1.11.2reviews-v1-767d5656b8-5895x.istio SYNCED SYNCED SYNCED SYNCED istiod-5f7bc846dc-2d44z 1.11.2reviews-v2-58bb787dd4-gldhm.istio SYNCED SYNCED SYNCED SYNCED istiod-5f7bc846dc-2d44z 1.11.2reviews-v3-6468dcb8bd-zqwjv.istio SYNCED SYNCED SYNCED SYNCED istiod-5f7bc846dc-2d44z 1.11.2[root@node01 samenetwork]# istioctl pc endpoint -n istio-system istio-ingressgateway-7975989ccd-2vqfg | grep productpage172.20.2.165:9080 HEALTHY OK outbound|9080||productpage.istio.svc.cluster.local172.21.2.193:9080 HEALTHY OK outbound|9080||productpage.istio.svc.cluster.local172.22.2.168:9080 HEALTHY OK outbound|9080||productpage.istio.svc.cluster.localcluster2:[root@node01 ~]# istioctl psNAME CDS LDS EDS RDS ISTIOD VERSIONdetails-v1-7549748bc5-js5zk.istio SYNCED SYNCED SYNCED SYNCED istiod-85fdbb8cdb-szktn 1.11.2istio-egressgateway-d89b5b999-tr7dt.istio-system SYNCED SYNCED SYNCED NOT SENT istiod-85fdbb8cdb-szktn 1.11.2istio-ingressgateway-5fbfcd6549-qzgzv.istio-system SYNCED SYNCED SYNCED NOT SENT istiod-85fdbb8cdb-szktn 1.11.2productpage-v1-b99b6cfb9-rx7ww.istio SYNCED SYNCED SYNCED SYNCED istiod-85fdbb8cdb-szktn 1.11.2ratings-v1-5b589fc8b7-tqbq5.istio SYNCED SYNCED SYNCED SYNCED istiod-85fdbb8cdb-szktn 1.11.2reviews-v1-7d7cfb6655-2xfht.istio SYNCED SYNCED SYNCED SYNCED istiod-85fdbb8cdb-szktn 1.11.2reviews-v2-786bd46c9-h8zbz.istio SYNCED SYNCED SYNCED SYNCED istiod-85fdbb8cdb-szktn 1.11.2reviews-v3-8684b84c9f-6hn5q.istio SYNCED SYNCED SYNCED SYNCED istiod-85fdbb8cdb-szktn 1.11.2[root@node01 ~]# istioctl pc endpoint -n istio-system istio-ingressgateway-5fbfcd6549-qzgzv|grep productpage172.20.2.165:9080 HEALTHY OK outbound|9080||productpage.istio.svc.cluster.local172.21.2.193:9080 HEALTHY OK outbound|9080||productpage.istio.svc.cluster.local172.22.2.168:9080 HEALTHY OK outbound|9080||productpage.istio.svc.cluster.localcluster3:[root@node01 ~]# istioctl psNAME CDS LDS EDS RDS ISTIOD VERSIONdetails-v1-789d874486-qqxzt.istio SYNCED SYNCED SYNCED SYNCED istiod-845697489-tdjq5 1.11.2istio-egressgateway-69cd5559b4-xmfg5.istio-system SYNCED SYNCED SYNCED NOT SENT istiod-845697489-tdjq5 1.11.2istio-ingressgateway-5b6bd7d9bb-mlg6n.istio-system SYNCED SYNCED SYNCED NOT SENT istiod-845697489-tdjq5 1.11.2productpage-v1-59596f5958-gx68p.istio SYNCED SYNCED SYNCED SYNCED istiod-845697489-tdjq5 1.11.2ratings-v1-5fc46dbfdb-b5rqf.istio SYNCED SYNCED SYNCED SYNCED istiod-845697489-tdjq5 1.11.2reviews-v1-7b8544ccd6-lhkv2.istio SYNCED SYNCED SYNCED SYNCED istiod-845697489-tdjq5 1.11.2reviews-v2-564ff556f8-lln88.istio SYNCED SYNCED SYNCED SYNCED istiod-845697489-tdjq5 1.11.2reviews-v3-6fdd747ffd-chgww.istio SYNCED SYNCED SYNCED SYNCED istiod-845697489-tdjq5 1.11.2[root@node01 ~]# istioctl pc endpoint -n istio-system istio-ingressgateway-5b6bd7d9bb-mlg6n|grep productpage172.20.2.165:9080 HEALTHY OK outbound|9080||productpage.istio.svc.cluster.local172.21.2.193:9080 HEALTHY OK outbound|9080||productpage.istio.svc.cluster.local172.22.2.168:9080 HEALTHY OK outbound|9080||productpage.istio.svc.cluster.local
可以看到三个集群上的endpoint都是pod ip 因为在一个网络中。各自的proxy也是注册到本集群的istiod中。
部署bookinfo vs gw
cluster1:
multicluster/gateway-01.yaml
kubectl apply -f gateway-01.yaml -n istio
apiVersion: networking.istio.io/v1beta1kind: Gatewaymetadata: name: bookinfo-gatewayspec: selector: istio: ingressgateway servers: - port: number: 80 name: http protocol: HTTP hosts: - "*"
multicluster/vs-bookinfo-hosts-star.yaml
kubectl apply -f vs-bookinfo-hosts-star.yaml -n istio
apiVersion: networking.istio.io/v1beta1kind: VirtualServicemetadata: name: bookinfospec: hosts: - "*" gateways: - bookinfo-gateway http: - match: - uri: exact: productpage - uri: prefix: static - uri: exact: login - uri: exact: logout - uri: prefix: api/v1/products route: - destination: host: productpage.istio.svc.cluster.local port: number: 9080
scp gateway-01.yaml root@192.168.229.140:/root
scp vs-bookinfo-hosts-star.yaml root@192.168.229.140:/root
scp gateway-01.yaml root@192.168.229.143:/root
scp vs-bookinfo-hosts-star.yaml root@192.168.229.143:/root、
cluster2:
kubectl apply -f gateway-01.yaml -n istio
kubectl apply -f vs-bookinfo-hosts-star.yaml -n istio
cluster3::
kubectl apply -f gateway-01.yaml -n istio
kubectl apply -f vs-bookinfo-hosts-star.yaml -n istio
访问:
http://192.168.229.137:32498/productpage
查看日志:
cluster1:
kubectl logs -f -n istio productpage-v1-6bb95f4848-r2dv8 -f
有日志
cluster2:
kubectl logs -f -n istio productpage-v1-6c458d7f9c-qcm4l
有日志
cluster3:
kubectl logs -f -n istio productpage-v1-6fffcfb4b-jmfs7
有日志
http://192.168.229.140:31614/productpage
查看日志:
cluster1:
kubectl logs -f -n istio productpage-v1-6bb95f4848-r2dv8 -f
有日志
cluster2:
kubectl logs -f -n istio productpage-v1-6c458d7f9c-qcm4l
有日志
cluster3:
kubectl logs -f -n istio productpage-v1-6fffcfb4b-jmfs7
有日志
http://192.168.229.143:32050/productpage
查看日志:
cluster1:
kubectl logs -f -n istio productpage-v1-6bb95f4848-r2dv8 -f
有日志
cluster2:
kubectl logs -f -n istio productpage-v1-6c458d7f9c-qcm4l
有日志
cluster3:
kubectl logs -f -n istio productpage-v1-6fffcfb4b-jmfs7
有日志
这说明多集群配置成功,而且每个envoy cluster有三个endpoint,轮训的方式访问。
清理:
cluster1:
kubectl delete vs bookinfo -n istio
kubectl delete gw bookinfo-gateway -n istio
kubectl delete secret istio-remote-secret-cluster2 -n istio-system
kubectl delete secret istio-remote-secret-cluster3 -n istio-system
istioctl x uninstall -f cluster1.yaml
reboot
cluster2:
kubectl delete vs bookinfo -n istio
kubectl delete gw bookinfo-gateway -n istio
kubectl delete secret istio-remote-secret-cluster1 -n istio-system
kubectl delete secret istio-remote-secret-cluster3 -n istio-system
istioctl x uninstall -f cluster2.yaml
reboot
cluster3:
kubectl delete vs bookinfo -n istio
kubectl delete gw bookinfo-gateway -n istio
kubectl delete secret istio-remote-secret-cluster2 -n istio-system
kubectl delete secret istio-remote-secret-cluster1 -n istio-system
istioctl x uninstall -f cluster3.yaml
reboot
两网络

说明:
cluster2和cluster3在一个网络中,他们和cluster1不在一个网络中。各自集群有各自的istiod。集群内的proxy连接的是自己集群的istiod。cluster2和cluster3的service可以直接通信,他们和cluster1的service通过cluster1的东西向网关通信。
三个集群集群1137,138,139集群2140,141,142集群3143,144,145每个集群都有各自的istiodcluster2和cluster3在一个网络中,他们和cluster1在不同网络中打通cluster2和cluster3网络140,141,142route add -net 172.22.2.0 netmask 255.255.255.0 gw 192.168.229.145route add -net 172.22.0.0 netmask 255.255.255.0 gw 192.168.229.144route add -net 172.22.1.0 netmask 255.255.255.0 gw 192.168.229.143route add -net 10.70.0.0 netmask 255.255.0.0 gw 192.168.229.143143,144,145route add -net 172.21.2.0 netmask 255.255.255.0 gw 192.168.229.142route add -net 172.21.0.0 netmask 255.255.255.0 gw 192.168.229.141route add -net 172.21.1.0 netmask 255.255.255.0 gw 192.168.229.140route add -net 10.69.0.0 netmask 255.255.0.0 gw 192.168.229.140给istio-system namespace打网络标签cluster1: kubectl label namespace istio-system topology.istio.io/network=network1cluster2: kubectl label namespace istio-system topology.istio.io/network=network2cluster3: kubectl label namespace istio-system topology.istio.io/network=network2生成istio集群operator部署文件cluster1: cat <<EOF > cluster1.yamlapiVersion: install.istio.io/v1alpha1kind: IstioOperatorspec: profile: demo values: global: meshID: mesh1 multiCluster: clusterName: cluster1 network: network1 meshConfig: accessLogFile: dev/stdout enableTracing: true components: egressGateways: - name: istio-egressgateway enabled: trueEOF生成istio集群operator部署文件cat <<EOF > cluster2.yamlapiVersion: install.istio.io/v1alpha1kind: IstioOperatorspec: profile: demo values: global: meshID: mesh1 multiCluster: clusterName: cluster2 network: network2 meshConfig: accessLogFile: dev/stdout enableTracing: true components: egressGateways: - name: istio-egressgateway enabled: trueEOF cat <<EOF > cluster3.yamlapiVersion: install.istio.io/v1alpha1kind: IstioOperatorspec: profile: demo values: global: meshID: mesh1 multiCluster: clusterName: cluster3 network: network2 meshConfig: accessLogFile: dev/stdout enableTracing: true components: egressGateways: - name: istio-egressgateway enabled: trueEOF传输部署文件到相关主机scp cluster2.yaml root@192.168.229.140:/rootscp cluster3.yaml root@192.168.229.143:/root部署cluster1istioctl install -f cluster1.yaml生成cluster1 东西向网关/root/istio-1.11.2/samples/multicluster/gen-eastwest-gateway.sh --mesh mesh1 --cluster cluster1 --network network1 | istioctl install -y -f -配置东西向网关ip kubectl patch svc -n istio-system istio-eastwestgateway -p '{"spec":{"externalIPs":["192.168.229.100"]}}'暴露cluster1中的服务 kubectl apply -n istio-system -f root/istio-1.11.2/samples/multicluster/expose-services.yaml cluster2:安装集群2 istioctl install -f cluster2.yaml 配置东西向网关/root/istio-1.11.2/samples/multicluster/gen-eastwest-gateway.sh --mesh mesh1 --cluster cluster2 --network network2 | istioctl install -y -f -配置东西向网关ip kubectl patch svc -n istio-system istio-eastwestgateway -p '{"spec":{"externalIPs":["192.168.229.101"]}}' 暴露的服务 kubectl apply -n istio-system -f root/istio-1.11.2/samples/multicluster/expose-services.yaml cluster3: 安装集群3 istioctl install -f cluster3.yaml 配置东西向网关 /root/istio-1.11.2/samples/multicluster/gen-eastwest-gateway.sh --mesh mesh1 --cluster cluster3 --network network2 | istioctl install -y -f - 配置东西向网关ip kubectl patch svc -n istio-system istio-eastwestgateway -p '{"spec":{"externalIPs":["192.168.229.102"]}}' 暴露的服务 kubectl apply -n istio-system -f root/istio-1.11.2/samples/multicluster/expose-services.yaml cluster1: 生成k8s访问secret istioctl x create-remote-secret --name=cluster1 --server=https://192.168.229.137:6443 > remote-secret-cluster1.yaml 传输k8s访问secretscp remote-secret-cluster1.yaml root@192.168.229.140:/rootscp remote-secret-cluster1.yaml root@192.168.229.143:/rootcluster2: 生成k8s访问secret istioctl x create-remote-secret --name=cluster2 --server=https://192.168.229.140:6443 > remote-secret-cluster2.yaml 传输k8s访问secret scp remote-secret-cluster2.yaml root@192.168.229.137:/root scp remote-secret-cluster2.yaml root@192.168.229.143:/rootcluster3 生成k8s访问secret istioctl x create-remote-secret --name=cluster3 --server=https://192.168.229.143:6443 > remote-secret-cluster3.yaml 传输k8s访问secret scp remote-secret-cluster3.yaml root@192.168.229.137:/root scp remote-secret-cluster3.yaml root@192.168.229.140:/root cluster1 应用k8s访问secret kubectl apply -f remote-secret-cluster2.yaml kubectl apply -f remote-secret-cluster3.yaml cluster2: 应用k8s访问secret kubectl apply -f remote-secret-cluster1.yaml kubectl apply -f remote-secret-cluster3.yaml cluster3: 应用k8s访问secret kubectl apply -f remote-secret-cluster1.yaml kubectl apply -f remote-secret-cluster2.yaml cluster1: 重启pod kubectl rollout restart deploy -n istio kubectl rollout restart deploy -n istio-system cluster2: 重启pod kubectl rollout restart deploy -n istio kubectl rollout restart deploy -n istio-system cluster3: 重启pod kubectl rollout restart deploy -n istio kubectl rollout restart deploy -n istio-system
验证:
cluster1:[root@node01 twonetwork]# istioctl psNAME CDS LDS EDS RDS ISTIOD VERSIONdetails-v1-65b5d4fc88-bp6cf.istio SYNCED SYNCED SYNCED SYNCED istiod-78f589b4fb-qc5j7 1.11.2istio-eastwestgateway-f9ffd96f7-6hk4t.istio-system SYNCED SYNCED SYNCED NOT SENT istiod-78f589b4fb-qc5j7 1.11.2istio-egressgateway-66c984f45f-7dgjk.istio-system SYNCED SYNCED SYNCED NOT SENT istiod-78f589b4fb-qc5j7 1.11.2istio-ingressgateway-647868b87c-sms28.istio-system SYNCED SYNCED SYNCED SYNCED istiod-78f589b4fb-qc5j7 1.11.2productpage-v1-6bb95f4848-r2dv8.istio SYNCED SYNCED SYNCED SYNCED istiod-78f589b4fb-qc5j7 1.11.2ratings-v1-777544db8-p5k4n.istio SYNCED SYNCED SYNCED SYNCED istiod-78f589b4fb-qc5j7 1.11.2reviews-v1-868944cf5b-z7khn.istio SYNCED SYNCED SYNCED SYNCED istiod-78f589b4fb-qc5j7 1.11.2reviews-v2-db4c885b4-5xg6q.istio SYNCED SYNCED SYNCED SYNCED istiod-78f589b4fb-qc5j7 1.11.2reviews-v3-89b69d49b-fr8pt.istio SYNCED SYNCED SYNCED SYNCED istiod-78f589b4fb-qc5j7 1.11.2[root@node01 twonetwork]# istioctl pc endpoint -n istio productpage-v1-6bb95f4848-r2dv8.istio|grep productpage172.20.2.35:9080 HEALTHY OK outbound|9080||productpage.istio.svc.cluster.local192.168.229.101:15443 HEALTHY OK outbound|9080||productpage.istio.svc.cluster.local192.168.229.102:15443 HEALTHY OK outbound|9080||productpage.istio.svc.cluster.localcluster2:[root@node01 ~]# istioctl psNAME CDS LDS EDS RDS ISTIOD VERSIONdetails-v1-7dfb994b7-sv4hr.istio SYNCED SYNCED SYNCED SYNCED istiod-d5888669f-4q7z5 1.11.2istio-eastwestgateway-7f69d78759-mxnfj.istio-system SYNCED SYNCED SYNCED NOT SENT istiod-d5888669f-4q7z5 1.11.2istio-egressgateway-7f4fb98c67-969z6.istio-system SYNCED SYNCED SYNCED NOT SENT istiod-d5888669f-4q7z5 1.11.2istio-ingressgateway-8994b5b59-c7lr6.istio-system SYNCED SYNCED SYNCED SYNCED istiod-d5888669f-4q7z5 1.11.2productpage-v1-6c458d7f9c-qcm4l.istio SYNCED SYNCED SYNCED SYNCED istiod-d5888669f-4q7z5 1.11.2ratings-v1-5774967ddc-kf728.istio SYNCED SYNCED SYNCED SYNCED istiod-d5888669f-4q7z5 1.11.2reviews-v1-6bb67f7c7f-ft8l2.istio SYNCED SYNCED SYNCED SYNCED istiod-d5888669f-4q7z5 1.11.2reviews-v2-f5bb497f-xtrd7.istio SYNCED SYNCED SYNCED SYNCED istiod-d5888669f-4q7z5 1.11.2reviews-v3-7cdc8c6f87-gnn7z.istio SYNCED SYNCED SYNCED SYNCED istiod-d5888669f-4q7z5 1.11.2[root@node01 ~]# istioctl pc endpoint -n istio productpage-v1-6c458d7f9c-qcm4l|grep productpage172.21.2.93:9080 HEALTHY OK outbound|9080||productpage.istio.svc.cluster.local172.22.2.74:9080 HEALTHY OK outbound|9080||productpage.istio.svc.cluster.local192.168.229.100:15443 HEALTHY OK outbound|9080||productpage.istio.svc.cluster.localcluster3:[root@node01 ~]# istioctl psNAME CDS LDS EDS RDS ISTIOD VERSIONdetails-v1-689546bb5d-9gqnb.istio SYNCED SYNCED SYNCED SYNCED istiod-65577f87b6-25x7q 1.11.2istio-eastwestgateway-77cff7f899-k4ngb.istio-system SYNCED SYNCED SYNCED NOT SENT istiod-65577f87b6-25x7q 1.11.2istio-egressgateway-7d4cf6b9f8-glrw6.istio-system SYNCED SYNCED SYNCED NOT SENT istiod-65577f87b6-25x7q 1.11.2istio-ingressgateway-687bc9d67d-g5l6w.istio-system SYNCED SYNCED SYNCED NOT SENT istiod-65577f87b6-25x7q 1.11.2productpage-v1-6fffcfb4b-jmfs7.istio SYNCED SYNCED SYNCED SYNCED istiod-65577f87b6-25x7q 1.11.2ratings-v1-59db4f7dbb-t27jf.istio SYNCED SYNCED SYNCED SYNCED istiod-65577f87b6-25x7q 1.11.2reviews-v1-7ccb47d858-8w9cr.istio SYNCED SYNCED SYNCED SYNCED istiod-65577f87b6-25x7q 1.11.2reviews-v2-576599fb8b-hnprc.istio SYNCED SYNCED SYNCED SYNCED istiod-65577f87b6-25x7q 1.11.2reviews-v3-77d47cf98-hxngw.istio SYNCED SYNCED SYNCED SYNCED istiod-65577f87b6-25x7q 1.11.2[root@node01 ~]# istioctl pc endpoint -n istio productpage-v1-6fffcfb4b-jmfs7 | grep productpage172.21.2.93:9080 HEALTHY OK outbound|9080||productpage.istio.svc.cluster.local172.22.2.74:9080 HEALTHY OK outbound|9080||productpage.istio.svc.cluster.local192.168.229.100:15443 HEALTHY OK outbound|9080||productpage.istio.svc.cluster.local
各个集群的proxy连接各自集群的istiod,cluster1的endpoint有两个是其他集群的东西向网关地址。cluster2的endpoint两个事pod ip,因为cluster2和cluster3再一个集群中,有一个是cluster1东西向网关地址,因为他们不在一个集群中,cluster3也是类似的。
部署bookinfo gw vs
cluster1:
multicluster/gateway-01.yaml
kubectl apply -f gateway-01.yaml -n istio
apiVersion: networking.istio.io/v1beta1kind: Gatewaymetadata: name: bookinfo-gatewayspec: selector: istio: ingressgateway servers: - port: number: 80 name: http protocol: HTTP hosts: - "*"
multicluster/vs-bookinfo-hosts-star.yaml
kubectl apply -f vs-bookinfo-hosts-star.yaml -n istio
apiVersion: networking.istio.io/v1beta1kind: VirtualServicemetadata: name: bookinfospec: hosts: - "*" gateways: - bookinfo-gateway http: - match: - uri: exact: productpage - uri: prefix: static - uri: exact: login - uri: exact: logout - uri: prefix: api/v1/products route: - destination: host: productpage.istio.svc.cluster.local port: number: 9080
scp gateway-01.yaml root@192.168.229.140:/root
scp vs-bookinfo-hosts-star.yaml root@192.168.229.140:/root
scp gateway-01.yaml root@192.168.229.143:/root
scp vs-bookinfo-hosts-star.yaml root@192.168.229.143:/root
cluster2:
kubectl apply -f gateway-01.yaml -n istio
kubectl apply -f vs-bookinfo-hosts-star.yaml -n istio
cluster3::
kubectl apply -f gateway-01.yaml -n istio
kubectl apply -f vs-bookinfo-hosts-star.yaml -n istio
访问:
http://192.168.229.137:32498/productpage
查看日志:
cluster1:
kubectl logs -f -n istio productpage-v1-6bb95f4848-r2dv8 -f
有日志
cluster2:
kubectl logs -f -n istio productpage-v1-6c458d7f9c-qcm4l
有日志
cluster3:
kubectl logs -f -n istio productpage-v1-6fffcfb4b-jmfs7
有日志
http://192.168.229.140:31614/productpage
查看日志:
cluster1:
kubectl logs -f -n istio productpage-v1-6bb95f4848-r2dv8 -f
有日志
cluster2:
kubectl logs -f -n istio productpage-v1-6c458d7f9c-qcm4l
有日志
cluster3:
kubectl logs -f -n istio productpage-v1-6fffcfb4b-jmfs7
有日志
http://192.168.229.143:32050/productpage
查看日志:
cluster1:
kubectl logs -f -n istio productpage-v1-6bb95f4848-r2dv8 -f
有日志
cluster2:
kubectl logs -f -n istio productpage-v1-6c458d7f9c-qcm4l
有日志
cluster3:
kubectl logs -f -n istio productpage-v1-6fffcfb4b-jmfs7
有日志
这说明多集群配置成功,而且每个envoy cluster有三个endpoint,轮训的方式访问。
清理:
cluster1:
kubectl label namespace istio-system topology.istio.io/network-
kubectl delete vs bookinfo -n istio
kubectl delete gw bookinfo-gateway -n istio
kubectl delete secret istio-remote-secret-cluster2 -n istio-system
kubectl delete secret istio-remote-secret-cluster3 -n istio-system
kubectl delete gw cross-network-gateway -n istio-system
istioctl x uninstall -f cluster1.yaml
reboot
cluster2:
kubectl label namespace istio-system topology.istio.io/network-
kubectl delete vs bookinfo -n istio
kubectl delete gw bookinfo-gateway -n istio
kubectl delete secret istio-remote-secret-cluster1 -n istio-system
kubectl delete secret istio-remote-secret-cluster3 -n istio-system
kubectl delete gw cross-network-gateway -n istio-system
istioctl x uninstall -f cluster2.yaml
reboot
cluster3:
kubectl label namespace istio-system topology.istio.io/network-
kubectl delete vs bookinfo -n istio
kubectl delete gw bookinfo-gateway -n istio
kubectl delete secret istio-remote-secret-cluster1 -n istio-system
kubectl delete secret istio-remote-secret-cluster3 -n istio-system
kubectl delete gw cross-network-gateway -n istio-system
istioctl x uninstall -f cluster3.yaml
reboot
三网络

说明:
三个集群网络都是隔离的,每个集群都有各自的istiod和东西向网关。每个集群的service要访问其他集群的服务,都必须通过对象集群的东西向网关。每个集群的proxy连接到自己集群的istiod。istiod监控所有集群apiserver。
三个网络集群1137,138,139集群2140,141,142集群3143,144,145给istio-system namespace打标签cluster1: kubectl label namespace istio-system topology.istio.io/network=network1cluster2: kubectl label namespace istio-system topology.istio.io/network=network2 cluster3: kubectl label namespace istio-system topology.istio.io/network=network3 cluster1: 生成istio operator部署文件 cat <<EOF > cluster1.yamlapiVersion: install.istio.io/v1alpha1kind: IstioOperatorspec: profile: demo values: global: meshID: mesh1 multiCluster: clusterName: cluster1 network: network1 meshConfig: accessLogFile: dev/stdout enableTracing: true components: egressGateways: - name: istio-egressgateway enabled: trueEOF 生成istio operator部署文件 cat <<EOF > cluster2.yamlapiVersion: install.istio.io/v1alpha1kind: IstioOperatorspec: profile: demo values: global: meshID: mesh1 multiCluster: clusterName: cluster2 network: network2 meshConfig: accessLogFile: dev/stdout enableTracing: true components: egressGateways: - name: istio-egressgateway enabled: trueEOF 生成istio operator部署文件 cat <<EOF > cluster3.yamlapiVersion: install.istio.io/v1alpha1kind: IstioOperatorspec: profile: demo values: global: meshID: mesh1 multiCluster: clusterName: cluster3 network: network3 meshConfig: accessLogFile: dev/stdout enableTracing: true components: egressGateways: - name: istio-egressgateway enabled: trueEOF传输部署文件scp cluster2.yaml root@192.168.229.140:/rootscp cluster3.yaml root@192.168.229.143:/root部署istioistioctl install -f cluster1.yaml生成东西向网关/root/istio-1.11.2/samples/multicluster/gen-eastwest-gateway.sh --mesh mesh1 --cluster cluster1 --network network1 | istioctl install -y -f -配置东西向网关ip kubectl patch svc -n istio-system istio-eastwestgateway -p '{"spec":{"externalIPs":["192.168.229.100"]}}' 暴露服务 kubectl apply -n istio-system -f root/istio-1.11.2/samples/multicluster/expose-services.yaml cluster2:部署istio istioctl install -f cluster2.yaml 生成东西向网关 root/istio-1.11.2/samples/multicluster/gen-eastwest-gateway.sh --mesh mesh1 --cluster cluster2 --network network2 | istioctl install -y -f - 配置东西向网关ip kubectl patch svc -n istio-system istio-eastwestgateway -p '{"spec":{"externalIPs":["192.168.229.101"]}}' 暴露服务 kubectl apply -n istio-system -f root/istio-1.11.2/samples/multicluster/expose-services.yaml cluster3: 部署istio istioctl install -f cluster3.yaml 生成东西向网关 root/istio-1.11.2/samples/multicluster/gen-eastwest-gateway.sh --mesh mesh1 --cluster cluster3 --network network3 | istioctl install -y -f - 配置东西向网关ip kubectl patch svc -n istio-system istio-eastwestgateway -p '{"spec":{"externalIPs":["192.168.229.102"]}}' 暴露服务 kubectl apply -n istio-system -f root/istio-1.11.2/samples/multicluster/expose-services.yaml cluster1: 生成访问apiserver secret istioctl x create-remote-secret --name=cluster1 --server=https://192.168.229.137:6443 > remote-secret-cluster1.yaml 传输secretscp remote-secret-cluster1.yaml root@192.168.229.140:/rootscp remote-secret-cluster1.yaml root@192.168.229.143:/rootcluster2 生成访问apiserver secret istioctl x create-remote-secret --name=cluster2 --server=https://192.168.229.140:6443 > remote-secret-cluster2.yaml 传输secret scp remote-secret-cluster2.yaml root@192.168.229.137:/root scp remote-secret-cluster2.yaml root@192.168.229.143:/rootcluster3 生成访问apiserver secret istioctl x create-remote-secret --name=cluster3 --server=https://192.168.229.143:6443 > remote-secret-cluster3.yaml 传输secret scp remote-secret-cluster3.yaml root@192.168.229.137:/root scp remote-secret-cluster3.yaml root@192.168.229.140:/root cluster1: kubectl apply -f remote-secret-cluster2.yaml kubectl apply -f remote-secret-cluster3.yaml cluster2: kubectl apply -f remote-secret-cluster1.yaml kubectl apply -f remote-secret-cluster3.yaml cluster3: kubectl apply -f remote-secret-cluster1.yaml kubectl apply -f remote-secret-cluster2.yaml cluster1: kubectl rollout restart deploy -n istio kubectl rollout restart deploy -n istio-system cluster2: kubectl apply -f remote-secret-cluster3.yaml kubectl rollout restart deploy -n istio kubectl rollout restart deploy -n istio-system cluster3: kubectl rollout restart deploy -n istio kubectl rollout restart deploy -n istio-system
验证:
cluster1:[root@node01 multinetwork]# istioctl psNAME CDS LDS EDS RDS ISTIOD VERSIONdetails-v1-96bfdccc8-znsvk.istio SYNCED SYNCED SYNCED SYNCED istiod-54d85d6859-8bcg6 1.11.2istio-eastwestgateway-64df78c868-256x8.istio-system SYNCED SYNCED SYNCED NOT SENT istiod-54d85d6859-8bcg6 1.11.2istio-egressgateway-5f587b99fd-dpwqf.istio-system SYNCED SYNCED SYNCED NOT SENT istiod-54d85d6859-8bcg6 1.11.2istio-ingressgateway-79fdb4bfc8-5wmdq.istio-system SYNCED SYNCED SYNCED NOT SENT istiod-54d85d6859-8bcg6 1.11.2productpage-v1-c597885db-nskdn.istio SYNCED SYNCED SYNCED SYNCED istiod-54d85d6859-8bcg6 1.11.2ratings-v1-555cb4c6f8-5g6gw.istio SYNCED SYNCED SYNCED SYNCED istiod-54d85d6859-8bcg6 1.11.2reviews-v1-6db6c9c546-8mz42.istio SYNCED SYNCED SYNCED SYNCED istiod-54d85d6859-8bcg6 1.11.2reviews-v2-974d5f97d-pgx92.istio SYNCED SYNCED SYNCED SYNCED istiod-54d85d6859-8bcg6 1.11.2reviews-v3-6d68c7bd46-8htgc.istio SYNCED SYNCED SYNCED SYNCED istiod-54d85d6859-8bcg6 1.11.2[root@node01 multinetwork]# istioctl pc endpoint -n istio-system istio-ingressgateway-79fdb4bfc8-5wmdq |grep productpage172.20.1.176:9080 HEALTHY OK outbound|9080||productpage.istio.svc.cluster.local192.168.229.101:15443 HEALTHY OK outbound|9080||productpage.istio.svc.cluster.local192.168.229.102:15443 HEALTHY OK outbound|9080||productpage.istio.svc.cluster.localcluster2:[root@node01 ~]# istioctl psNAME CDS LDS EDS RDS ISTIOD VERSIONdetails-v1-7cf7f6dc77-xrmxd.istio SYNCED SYNCED SYNCED SYNCED istiod-6ccccd9f6f-c6dbf 1.11.2istio-eastwestgateway-78475f7cc-hzh5p.istio-system SYNCED SYNCED SYNCED NOT SENT istiod-6ccccd9f6f-c6dbf 1.11.2istio-egressgateway-7b54fc89bf-4sp6n.istio-system SYNCED SYNCED SYNCED NOT SENT istiod-6ccccd9f6f-c6dbf 1.11.2istio-ingressgateway-5d7bf69f65-vn7fh.istio-system SYNCED SYNCED SYNCED NOT SENT istiod-6ccccd9f6f-c6dbf 1.11.2productpage-v1-7b49d49559-vkxz7.istio SYNCED SYNCED SYNCED SYNCED istiod-6ccccd9f6f-c6dbf 1.11.2ratings-v1-7f7ddcf6d9-x5spr.istio SYNCED SYNCED SYNCED SYNCED istiod-6ccccd9f6f-c6dbf 1.11.2reviews-v1-68c96467cc-qrpzw.istio SYNCED SYNCED SYNCED SYNCED istiod-6ccccd9f6f-c6dbf 1.11.2reviews-v2-7bc46c79b9-gnxxk.istio SYNCED SYNCED SYNCED SYNCED istiod-6ccccd9f6f-c6dbf 1.11.2
reviews-v3-7f94dcf6f7-8kntd.istio SYNCED SYNCED SYNCED SYNCED istiod-6ccccd9f6f-c6dbf 1.11.2
[root@node01 ~]# istioctl pc endpoint -n istio-system istio-ingressgateway-5d7bf69f65-vn7fh |grep productpage
172.21.0.185:9080 HEALTHY OK outbound|9080||productpage.istio.svc.cluster.local
192.168.229.100:15443 HEALTHY OK outbound|9080||productpage.istio.svc.cluster.local
192.168.229.102:15443 HEALTHY OK outbound|9080||productpage.istio.svc.cluster.local
cluster3:
[root@node01 ~]# istioctl ps
NAME CDS LDS EDS RDS ISTIOD VERSION
details-v1-6c8b8d7659-tkhnf.istio SYNCED SYNCED SYNCED SYNCED istiod-7b74f8d468-b7m6t 1.11.2
istio-eastwestgateway-776b49c855-g7lbw.istio-system SYNCED SYNCED SYNCED NOT SENT istiod-7b74f8d468-b7m6t 1.11.2
istio-egressgateway-644457d9cc-l4ds5.istio-system SYNCED SYNCED SYNCED NOT SENT istiod-7b74f8d468-b7m6t 1.11.2
istio-ingressgateway-646dbfc99c-2gq5j.istio-system SYNCED SYNCED SYNCED NOT SENT istiod-7b74f8d468-b7m6t 1.11.2
productpage-v1-7c9dccbf65-hdmt6.istio SYNCED SYNCED SYNCED SYNCED istiod-7b74f8d468-b7m6t 1.11.2
ratings-v1-678c8559f5-7d7s6.istio SYNCED SYNCED SYNCED SYNCED istiod-7b74f8d468-b7m6t 1.11.2
reviews-v1-5f4c5b4699-hl5ff.istio SYNCED SYNCED SYNCED SYNCED istiod-7b74f8d468-b7m6t 1.11.2
reviews-v2-6854768ff9-qnv95.istio SYNCED SYNCED SYNCED SYNCED istiod-7b74f8d468-b7m6t 1.11.2
reviews-v3-7b67ffd547-vrqqr.istio SYNCED SYNCED SYNCED SYNCED istiod-7b74f8d468-b7m6t 1.11.2
[root@node01 ~]# istioctl pc endpoint -n istio-system istio-ingressgateway-646dbfc99c-2gq5j |grep productpage
172.22.1.155:9080 HEALTHY OK outbound|9080||productpage.istio.svc.cluster.local
192.168.229.100:15443 HEALTHY OK outbound|9080||productpage.istio.svc.cluster.local
192.168.229.101:15443 HEALTHY OK outbound|9080||productpage.istio.svc.cluster.local
可以看出上面的结果很对称。各个集群的proxy连接各自集群的istiod,都有三个端点,每个集群的端点有一个是本集群pod的ip,另外两个分别是他们东西向网关的地址。
部署bookinfo gw vs
cluster1:
multicluster/gateway-01.yaml
kubectl apply -f gateway-01.yaml -n istio
apiVersion: networking.istio.io/v1beta1
kind: Gateway
metadata:
name: bookinfo-gateway
spec:
selector:
istio: ingressgateway
servers:
- port:
number: 80
name: http
protocol: HTTP
hosts:
- "*"
multicluster/vs-bookinfo-hosts-star.yaml
kubectl apply -f vs-bookinfo-hosts-star.yaml -n istio
apiVersion: networking.istio.io/v1beta1
kind: VirtualService
metadata:
name: bookinfo
spec:
hosts:
- "*"
gateways:
- bookinfo-gateway
http:
- match:
- uri:
exact: /productpage
- uri:
prefix: /static
- uri:
exact: /login
- uri:
exact: /logout
- uri:
prefix: /api/v1/products
route:
- destination:
host: productpage.istio.svc.cluster.local
port:
number: 9080
scp gateway-01.yaml root@192.168.229.140:/root
scp vs-bookinfo-hosts-star.yaml root@192.168.229.140:/root
scp gateway-01.yaml root@192.168.229.143:/root
scp vs-bookinfo-hosts-star.yaml root@192.168.229.143:/root
cluster2:
kubectl apply -f gateway-01.yaml -n istio
kubectl apply -f vs-bookinfo-hosts-star.yaml -n istio
cluster3::
kubectl apply -f gateway-01.yaml -n istio
kubectl apply -f vs-bookinfo-hosts-star.yaml -n istio
访问:
http://192.168.229.137:32498/productpage
查看日志:
cluster1:
kubectl logs -f -n istio productpage-v1-6bb95f4848-r2dv8 -f
有日志
cluster2:
kubectl logs -f -n istio productpage-v1-6c458d7f9c-qcm4l
有日志
cluster3:
kubectl logs -f -n istio productpage-v1-6fffcfb4b-jmfs7
有日志
http://192.168.229.140:31614/productpage
查看日志:
cluster1:
kubectl logs -f -n istio productpage-v1-6bb95f4848-r2dv8 -f
有日志
cluster2:
kubectl logs -f -n istio productpage-v1-6c458d7f9c-qcm4l
有日志
cluster3:
kubectl logs -f -n istio productpage-v1-6fffcfb4b-jmfs7
有日志
http://192.168.229.143:32050/productpage
查看日志:
cluster1:
kubectl logs -f -n istio productpage-v1-6bb95f4848-r2dv8 -f
有日志
cluster2:
kubectl logs -f -n istio productpage-v1-6c458d7f9c-qcm4l
有日志
cluster3:
kubectl logs -f -n istio productpage-v1-6fffcfb4b-jmfs7
有日志
这说明多集群配置成功,而且每个envoy cluster有三个endpoint,轮训的方式访问。
清理:
cluster1:
kubectl label namespace istio-system topology.istio.io/network-
kubectl delete vs bookinfo -n istio
kubectl delete gw bookinfo-gateway -n istio
kubectl delete secret istio-remote-secret-cluster2 -n istio-system
kubectl delete secret istio-remote-secret-cluster3 -n istio-system
kubectl delete gw cross-network-gateway -n istio-system
istioctl x uninstall -f cluster1.yaml
reboot
cluster2:
kubectl label namespace istio-system topology.istio.io/network-
kubectl delete vs bookinfo -n istio
kubectl delete gw bookinfo-gateway -n istio
kubectl delete secret istio-remote-secret-cluster1 -n istio-system
kubectl delete secret istio-remote-secret-cluster3 -n istio-system
kubectl delete gw cross-network-gateway -n istio-system
istioctl x uninstall -f cluster2.yaml
reboot
cluster3:
kubectl label namespace istio-system topology.istio.io/network-
kubectl delete vs bookinfo -n istio
kubectl delete gw bookinfo-gateway -n istio
kubectl delete secret istio-remote-secret-cluster1 -n istio-system
kubectl delete secret istio-remote-secret-cluster3 -n istio-system
kubectl delete gw cross-network-gateway -n istio-system
istioctl x uninstall -f cluster3.yaml
reboot
总结
多集群要点
1istiod 监视apiserver
2service连接到istiod
3不同集群之间service怎么访问
结论
1每个istiod需要监视所有集群的apiserver
2如果多个集群共享一个istiod,其他集群的service必须通过,istiod所在集群的东西向网关连接到istiod
3如果在同一个网络service可以直接访问,如果不在一个网络service必须通过其他集群的东西向网关访问
部署模型选择
考虑因素,网络隔离性,集群容错,配置隔离性。
如果网络需要强隔离,则选择多网络模型,否则选择单网络模型。
如果控制平面容错要高,则选择多控制平面模型,否则可以选择单控制平面。
如果istio相关配置需要隔离,不同集群同一个服务配置不一样,则采用多控制平面模型,否则采用单控制平面模型。




