B树是平衡树的缩写,是最常见的数据库索引类型。
甲B树索引是值的有序列表分为范围。通过将关键字与行或行范围相关联,B树可为广泛的查询(包括精确匹配和范围搜索)提供出色的检索性能。
8.3.1.1 B树索引结构
B树索引具有两种类型的块:用于搜索的分支块和用于存储值的叶块。
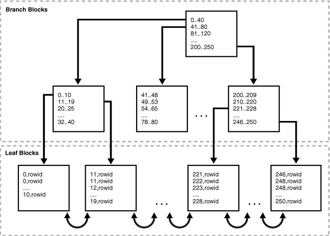
下图说明了B树索引的逻辑结构。分支块存储在两个密钥之间做出分支决策所需的最小密钥前缀。叶块包含每个索引数据值和一个用于定位实际行的相应rowid。每个索引条目按(键,行ID)排序。叶块被双重链接。
图8-3 B树索引结构
8.3.1.2索引存储如何影响索引扫描
位图索引块可以出现在索引段中的任何位置。
图8-3显示了彼此相邻的叶块。例如,该1-10块在该11-19块之前和之后。此顺序说明了连接索引条目的链表。但是,索引块不必按顺序存储在索引段中。例如,该246-250块可能出现在段中的任何位置,包括紧接在该1-10块之前。因此,有序索引扫描必须执行单块I / O。数据库必须读取一个索引块,以确定下一步必须读取哪个索引块。
索引块主体将索引条目存储在堆中,就像表行一样。例如,如果将值10首先插入表中,则带有键的索引条目10可能会插入到索引块的底部。如果0在表的下一个插入,则键的索引条目0可能会插入的条目的顶部10。因此,块主体中的索引条目未按键顺序存储。但是,在索引块内,行标题按键顺序存储记录。例如,标题中的第一条记录指向带有key的索引条目0,依此类推,直到指向指向带有key的索引条目的记录。10。因此,索引扫描可以读取行标题以确定开始和结束范围扫描的位置,从而避免了读取块中每个条目的必要。
也可以看看:
8.3.1.3唯一索引和非唯一索引
在非唯一索引中,数据库通过将rowid作为额外的列附加到键中来存储它。该条目添加一个长度字节以使密钥唯一。
例如,图8-3中所示的非唯一索引中的第一个索引键是一对,而不是简单的。数据库按索引键值然后按rowid升序对数据进行排序。例如,条目的排序如下: 0,rowid0
0,AAAPvCAAFAAAAFaAAa
0,AAAPvCAAFAAAAFaAAg
0,AAAPvCAAFAAAAFaAAl
2,AAAPvCAAFAAAAFaAAm
在唯一索引中,索引键不包含rowid。数据库仅由索引键值,诸如排序数据0,1,2,等。
也可以看看:
Oracle Database Concepts概述了唯一索引和非唯一索引
8.3.1.4 B树索引和空值
B树索引永远不会存储完全为空的键,这对于优化器如何选择访问路径很重要。此规则的结果是,单列B树索引从不存储空值。
一个例子可以说明。该hr.employees表的主键索引为employee_id,唯一索引为department_id。该department_id列可以包含null,使其成为可为null的列,但该employee_id列不能。
SQL> SELECT COUNT(*) FROM employees WHERE department_id IS NULL;
COUNT(*)
----------
1
SQL> SELECT COUNT(*) FROM employees WHERE employee_id IS NULL;
COUNT(*)
----------
0
以下示例显示了优化程序选择全表扫描以查询中的所有部门ID hr.employees。优化器无法使用索引,employees.department_id因为不能保证索引包含表中每一行的条目。
SQL> EXPLAIN PLAN FOR SELECT department_id FROM employees;
Explained.
SQL> SELECT PLAN_TABLE_OUTPUT FROM TABLE(DBMS_XPLAN.DISPLAY());
PLAN_TABLE_OUTPUT
--------------------------------------------------------------------------------
Plan hash value: 3476115102
-------------------------------------------------------------------------------
| Id | Operation | Name | Rows | Bytes | Cost (%CPU)| Time |
-------------------------------------------------------------------------------
| 0 | SELECT STATEMENT | | 107 | 321 | 2 (0)| 00:00:01 |
| 1 | TABLE ACCESS FULL| EMPLOYEES | 107 | 321 | 2 (0)| 00:00:01 |
-------------------------------------------------------------------------------
8 rows selected.
下面的示例显示了优化程序可以使用索引on department_id来查询特定部门ID,因为所有非空行都已建立索引。
SQL> EXPLAIN PLAN FOR SELECT department_id FROM employees WHERE department_id=10;
Explained.
SQL> SELECT PLAN_TABLE_OUTPUT FROM TABLE(DBMS_XPLAN.DISPLAY());
PLAN_TABLE_OUTPUT
--------------------------------------------------------------------------------
Plan hash value: 67425611
--------------------------------------------------------------------------------
| Id| Operation | Name | Rows |Bytes| Cost (%CPU)| Time |
--------------------------------------------------------------------------------
PLAN_TABLE_OUTPUT
--------------------------------------------------------------------------------
| 0 | SELECT STATEMENT | | 1 | 3 | 1 (0)| 00:0 0:01|
|*1 | INDEX RANGE SCAN| EMP_DEPARTMENT_IX | 1 | 3 | 1 (0)| 00:0 0:01|
--------------------------------------------------------------------------------
Predicate Information (identified by operation id):
PLAN_TABLE_OUTPUT
--------------------------------------------------------------------------------
1 - access("DEPARTMENT_ID"=10)
下面的示例显示了当谓词排除空值时,优化器选择索引扫描:
SQL> EXPLAIN PLAN FOR SELECT department_id FROM employees
WHERE department_id IS NOT NULL;
Explained.
SQL> SELECT PLAN_TABLE_OUTPUT FROM TABLE(DBMS_XPLAN.DISPLAY());
PLAN_TABLE_OUTPUT
--------------------------------------------------------------------------------
Plan hash value: 1590637672
--------------------------------------------------------------------------------
| Id| Operation | Name | Rows|Bytes| Cost (%CPU)| Time |
--------------------------------------------------------------------------------
| 0 | SELECT STATEMENT | | 106 | 318 | 1 (0)| 00:0 0:01 |
|*1 | INDEX FULL SCAN | EMP_DEPARTMENT_IX | 106 | 318 | 1 (0)| 00:0 0:01 |
--------------------------------------------------------------------------------
Predicate Information (identified by operation id):
PLAN_TABLE_OUTPUT
--------------------------------------------------------------------------------
1 - filter("DEPARTMENT_ID" IS NOT NULL)




