1 分级与性能要求

1.1 分级原则:
数据中心应划分为A、B、C三级。设计时应根据数据中心的使用性质、数据丢失或网络中断在经济或社会上造成的损失或影响程度确定所属级别。
A级数据中心判定条件:
符合下列情况之一的数据中心应为A级:
•电子信息系统运行中断将造成重大的经济损失;
•电子信息系统运行中断将造成公共场所秩序严重混乱。
B级数据中心判定条件:
满足下列情况之一的数据中心应为B级。
•电子信息系统运行中断将造成较大的经济损失;
•电子信息系统运行中断将造成公共场所秩序混乱。
C级数据中心判定条件:
不属于A级或B级的数据中心应为C級。
1.2 分级原则:
A级数据屮心的基础设施宜按容错系统配置,在电子信息系统运行期间,基础设施应在一次意外事故后或单系统设 备维护或检修时仍能保证电子信息系统正常运行。
意外事故包括操作失误、设备故障、正常电源中断等,一般按照发生一次意外事故做设计,不考虑多个意外事故同时 发生。设备维护或检修也只考虑同时维修一个系统的设备 ,不考虑多系统的设备同时维修。

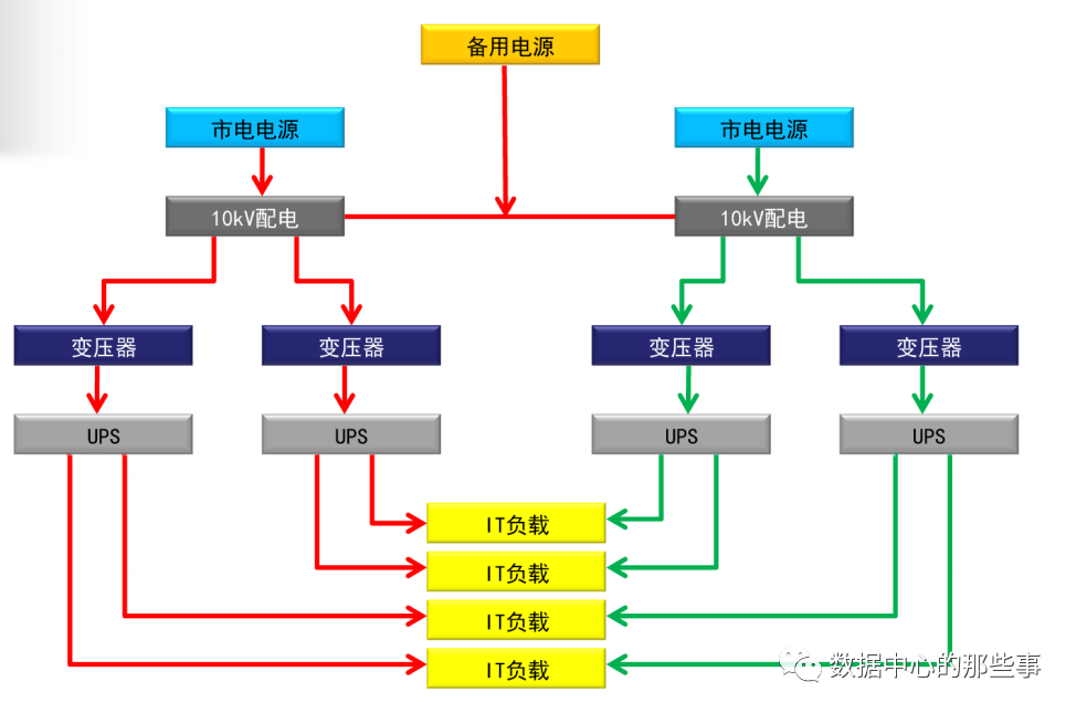
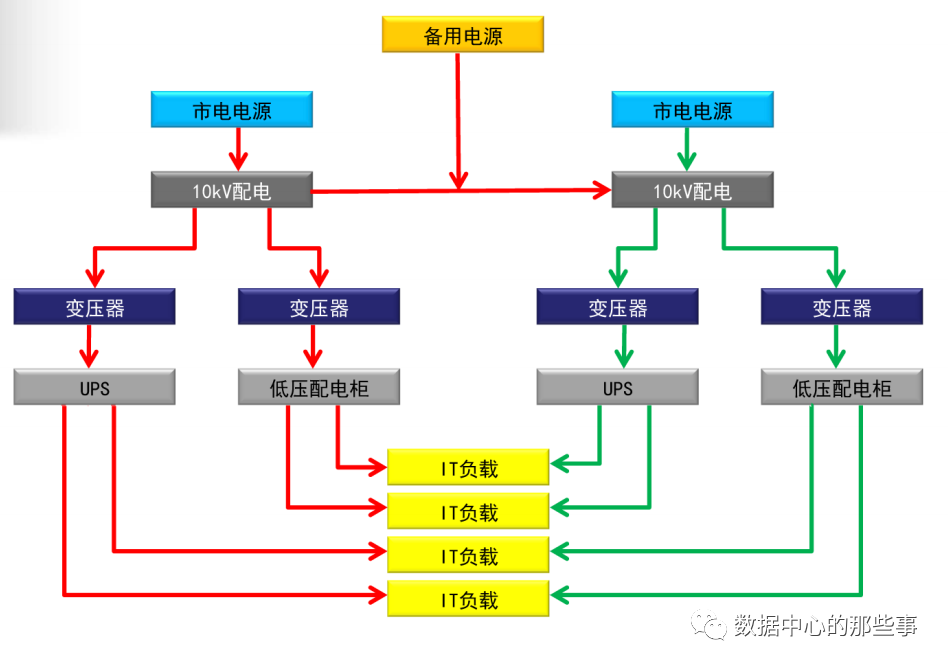
2N供配电系统:容错系统
A级数据中心扩展性能要求
A级数据中心同时满足下列要求时,电子信息设备的供电可采用不间断电源系统和市电电源系统相结合的供电方式:
(1)设备或线路维护时,应保证电子信息设备正常运行;
(2)市电直接供电的电源质量应满足电子信息设备正常运行的要求;

(3)市电接入处的功率因数应符合当地供电部门的要求;
(4)向公用电网注入的谐波电流分量(方均根值)允许值 应符合现行国家标准《电能质量 公用电网谐波》 GB/T14549的有关规定。

(5)容性负载对柴油发电机的影响


(7)当两个或两个以上地处不同区域的数据中心同时建设,互为备份,且数据实时传输、业务满足连续性要求时,数据中心的基础设施宜按容错系统配置,也可按冗余系统配置。
(8)这是A级数据中心的一种情况,主要适用于云计算数据中 心、互联网数据中心等。当两个或两个以上在同城或异地同时建立的数据中心互为备份,且数据实时传输备份、业务满 足连续性要求时,由于数据中心之间已实现容错功能,因此 其基础设施可根据实际情况,按容错或冗余系统进行配置。
(9)当两个或两个以上地处不同区域的数据中心同时建设,互为 备份,且数据实吋传输、业务满足连续性要求时,数据中心 的基础设施宜按容错系统配置,也可按冗余系统配置。

(10)A级:2个或2个以上B级数据中心同吋运行,数据实吋传输。

(11)以数据中心之间的“容错”实现A级数据中心的要求

等级判定
是否是A级数据中心,最简单的判定方法:
当数据中心经历了一次突发设备故障或人为操作失误后仍然可以满足IT设备正常运行的基本需要(N),这个数据中心就是A级数据中心。
2 数据中心选址

2.1 数据中心选址:
采用水蒸发冷却方式制冷的数据中心,水源应充足。
自然环境应清洁,环境温度应有利于节约能源。
应远离产生粉尘、油烟、有害气体以及生产或贮存具有腐蚀性、易燃、易爆物品的场所。
应远离水灾和火灾隐患区域及自然灾害频发地区。
应远离强振源和强噪声源。
应避开强电磁场干扰。
A级数据中心不宜建在公共停车库的正上方。
大中型数据中心不宜建在居民小区和商业区内,与住宅的距离不宜小于100米。

2.2 数据中心位置的选择:
对于多层或高层建筑物内的数据中心,在确定主机房的位置时,应对安全、设备运输、管线敷设、雷电感应、结构荷载、水患及空调系统室外设备的安装位置等问题进行综合分析和经济比较。
3 环境要求

3.1 数据中心环境要求:

当机柜或机架采用冷热通道分离方式布置时,机房环境温度和相对湿度应以冷通道的测量参数为准。

当IT设备未采用冷热通道分离方式布置时,机房环境温度和相 对湿度应以送风区域的测量参数为准。

为何要采用露点温度?露点温度5.5℃时,不同的干球温度导致不同的相对湿度。

湿度、露点温度及静电

洁净度要求

空气粒子浓度检测在冷通道内检测,检测点的数量不少于10个。

静电点位

4 设备布置

4.1 机柜布置:
成行排列的机柜(架),其长度大于6m时,两端应设有通道;当两个通道之间的距离大于15m时,在两个通道之间还应增加通道。通道的宽度不宜小于1m,局部可为0.8m。
情况1:

情况2:

情况3:

5 数据中心空调系统

5.1 风冷和水冷的平衡:
总体上说水冷机组比风冷机组效率高,但有多种影响因素。

5.2 空调系统应根据当地气候条件,充分利用自然冷源。

5.3 空调系统设计应采用节能措施
大型数据中心宜采用水冷冷水机组空调系统,也可采用风冷冷水机组空调系统;采用水冷冷水机组的空调系统,冬季可利用室外冷却塔作为冷源;采用风冷冷水机组的空调系统,设计时应采用自然冷却技术。
5.4 设置蓄冷设施
采用冷冻水空调系统的A级数据中心宜设置蓄冷设施,蓄冷时间应满足电子信息设备的运行要求;
1、在两路电源切换时,冷水机组需重新启动,此时空调 冷源由蓄冷装置提供;
2、供电完全中断时,电子信息设备由UPS供电,此时空调 冷源由蓄冷装置提供,因此,蓄冷装置供应冷量的时间宜 与UPS的供电吋间一致。
3、在冷机负荷较低的情况下,间断运行冷机,由蓄冷装置提供冷源,起到节能作用。
5.5 气流组织
主机房空调系统的气流组织形式,应根据电子信息设备本 身的冷却方式、设备布置方式、设备散热量、室内风速、 防尘和建筑条件综合确定,并应采用计算流体动力学对主 机房气流组织进行模拟和验证。
5.6 气流组织
主机房空调系统的气流组织形式,应根据电子信息设备本 身的冷却方式、设备布置方式、设备散热量、室内风速、 防尘和建筑条件综合确定,并应采用计算流体动力学对主 机房气流组织进行模拟和验证。

5.7 气流模拟(CFD)

5.8 PUE/CUE

篇幅有限,欢迎关注下期更新:一文读懂国标《数据中心设计规范》(下)




